Tuesday, November 10th, 2020 AT 10:56 PM
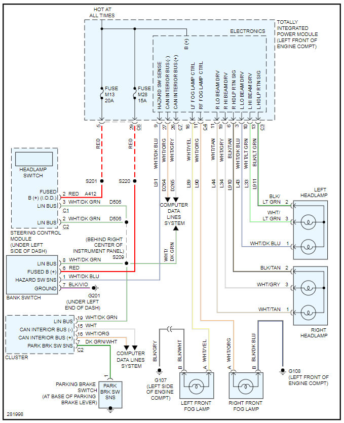
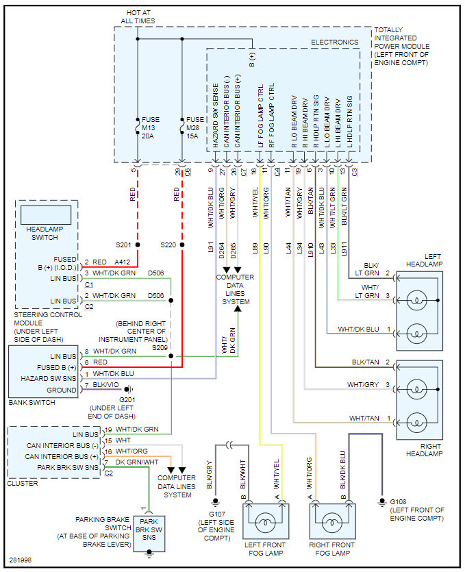
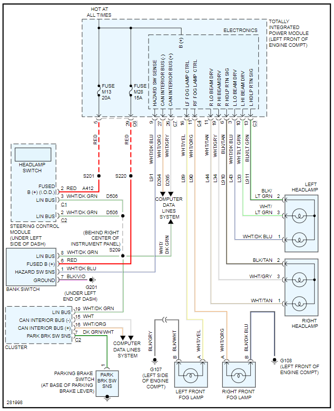
I can tell when headlights will/won't work by unlocking car sometimes they turn on and won't the next. Went a few days without turning off while driving now they turn on/off whenever. All other lights work just sometimes not the headlights. Will flicker both lights, one would work. Checked fuses and changed turn signal switch.





