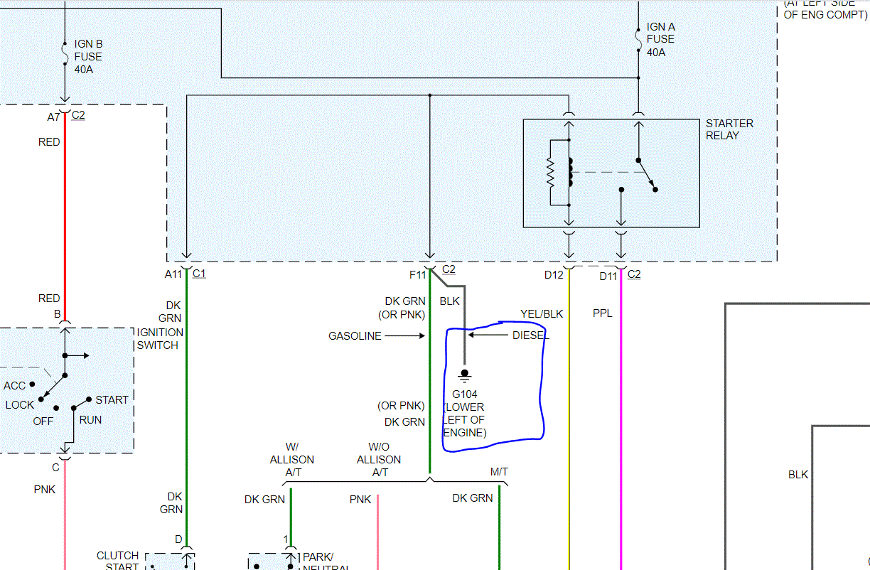
Truck listed above is a Duramax.
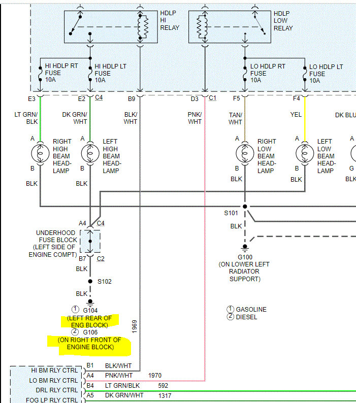
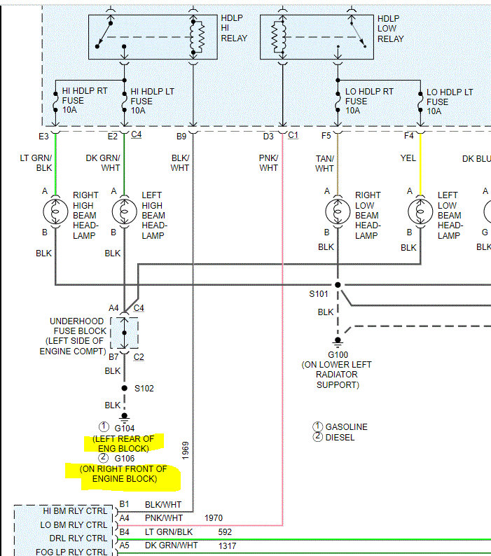
Right low beam normal.
Selecting high beam or moving headlight switch from auto to "on" will bump the starter.
Instrument panel lights on always.
Truck will start but if you remove the left low beam bulb, no starter engagement.
BMC programmed to my VIN made no difference.
Right low beam normal.
Selecting high beam or moving headlight switch from auto to "on" will bump the starter.
Instrument panel lights on always.
Truck will start but if you remove the left low beam bulb, no starter engagement.
BMC programmed to my VIN made no difference.
Dec 30, 2020 at 5:14 PM


