headlight doors not working properly?

1984 PONTIAC FIREBIRD
133,000 MILES • 2.1L • V6 • 2WD • MANUAL
Avatar
MIKE H R
  • AUTOMOTIVE REPAIR CONTRIBUTOR
  • 3,094 POSTS
Turn on the headlights and the headlight open up, turn them off and both doors go down and then the one on the passenger's side goes back up. changed motors, and module still happens. the door stays up until I go under the hood and wind it back down.
Sep 11, 2022 at 3:29 PM
Advertisement
Repair Safety Notice: This information is for general instructional purposes only. Vehicle repair can be dangerous. Verify all information, follow manufacturer service procedures, use proper tools and safety equipment, and consult a qualified repair shop when needed.
Avatar
JACOBANDNICKOLAS
  • AUTOMOTIVE REPAIR CONTRIBUTOR
  • 110,190 POSTS
Hi,

Have you checked the relay related to the headlamp motor? It has been a while since I worked on one of these, but it wasn't uncommon for the relay to fail and cause the lamp to reopen or close while driving. LOL

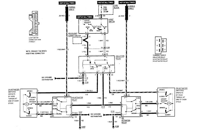
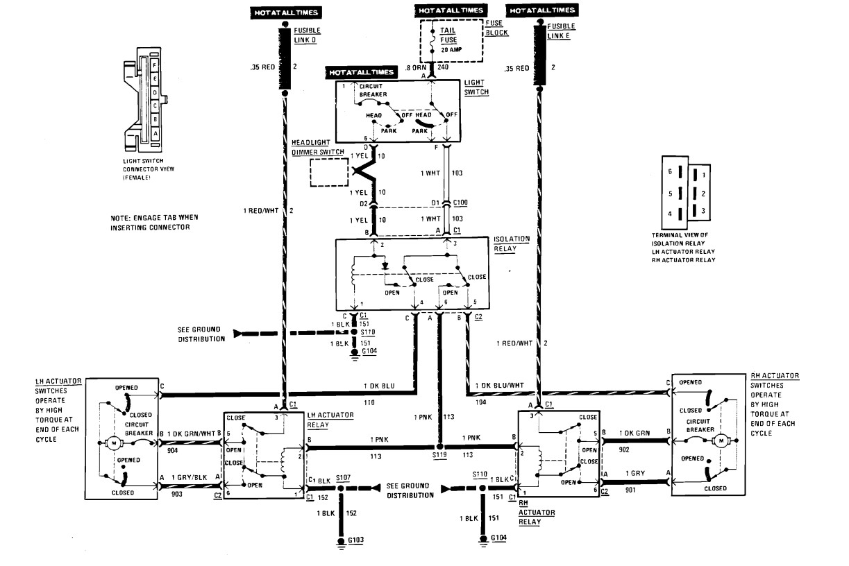
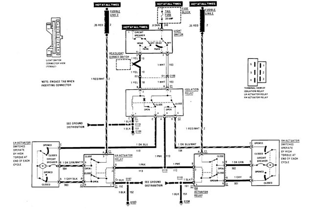
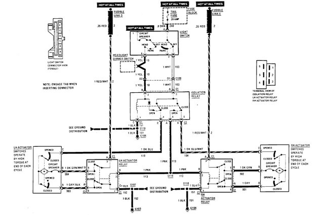
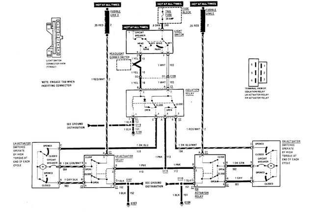
There are two relays to consider. One is the motor relay and the other is called an isolation relay. I attached a pic below showing locations under the hood.

Check both. Make sure they are mounted firmly to get a good ground. Also, I would switch one at a time with the opposite side that works to see if the problem moves to the opposite side.

The issue is the relay isn't made anymore. However, we will cross that bridge when and if we get to it. We'll figure something out.

Let me know what you find.

Take care,

Joe

See pic below.
Sep 11, 2022 at 7:04 PM
Avatar
STEVE W.
  • AUTOMOTIVE REPAIR CONTRIBUTOR
  • 15,146 POSTS
Looking at the wiring diagram it looks like either there is a short in the actuator relay circuit or possibly the gearing in the drive is failing. You say you switched a module, which one?
Sep 11, 2022 at 7:05 PM
Advertisement