Hard start but runs

Tiny
HUNTERCAT
  • MEMBER
  • 1997 CHEVROLET EXPRESS
  • 5.0L
  • V8
  • 2WD
  • AUTOMATIC
  • 145,000 MILES
Worm or cold engine will eventually start. Oil pressure gauge reads 0. After several attempts the oil pressure starts to climb and it then will start to run. The next attempt it will start. I get a P1351 code and replaced the ignition control sensor, fuel pump and relay oil/fuel sender and distributor Any advise will be welcomed.
The van also has a miss fire condition at about 45MPH and very poor gas millage (8 MPG). Fuel trim is at 25 percent.
Sunday, May 5th, 2019 AT 11:25 PM

3 Replies

Tiny
ASEMASTER6371
  • MECHANIC
  • 52,796 POSTS
Good morning,

I would check the oil pressure with a manual gauge to be sure there is oil pressure. If the pressure is not there, you have a issue with possibly the oil pump, pick up screen or main and rod bearing damage.

That needs to be checked right away. Otherwise it may be just the sensor that is the issue for the incorrect reading.

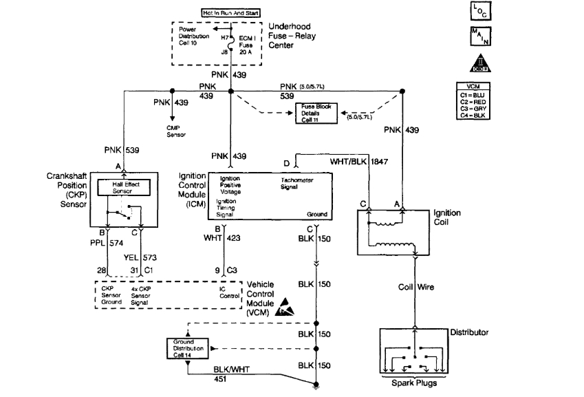
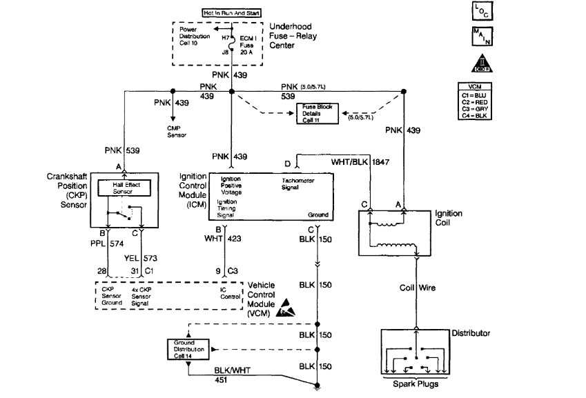
I posted the flow chart and wiring diagram below for the code for you.

Roy

CIRCUIT DESCRIPTION
The enhanced ignition system provides the timing input to the VCM with a crank sensor. The VCM uses this reference pulse in order to determine the individual ignition spark timing for each cylinder.
Once the VCM calculates the ignition timing, the ignition coil module on the IC circuit receives the timing signal. Each timing pulse received by the ignition coil module, on the IC circuit, triggers the coil module in order to operate the ignition coil. The secondary ignition voltage is induced, and then the secondary ignition voltage is sent to the distributor for distribution to each spark plug. This DTC is a type A DTC.
The IC signal voltage ranges from about 0.5 volt to 4.5 volts.

CONDITIONS FOR SETTING THE DTC
The voltage on the ignition control circuit exceeds 4.9 volts, and the engine speed is less than 250 RPM.

ACTION TAKEN WHEN THE DTC SETS
The VCM turns on the Malfunction Indicator Lamp (MIL).

CONDITIONS FOR CLEARING THE MIL/DTC
The VCM turns the MIL off after 3 consecutive driving trips without a fault condition present. A history DTC will clear if no fault conditions have been detected for 40 warm-up cycles (coolant temperature has risen 40°F from the start-up coolant temperature and the engine coolant temperature exceeds 160°F during that same ignition cycle) or the scan tool clearing feature has been used.

DIAGNOSTIC AIDS
A poor connection, a rubbed through wire in the insulation, or a wire broken inside the insulation will cause an intermittent.
Check for the following conditions:
Poor connection
Damaged harness: Inspect the VCM harness connectors for the following conditions:
- Backed out terminals GR 9 and BK 18.
- Improper mating.
- Broken locks.
- Improperly formed or damaged terminals.
- Poor terminal to wire connection.
And
- Damage harness.
Intermittent test - If connections and harness check OK monitor a digital voltmeter connected between VCM terminal GR 9 and BK 18 while moving related connectors and wiring harness. If the failure is induced, the voltage reading will change. This may help to isolate the location of the malfunction.

TEST DESCRIPTION
The numbers below refer to the step numbers in the diagnostic table.
2. This determines if the DTC is an intermittent.
3. This check determines if the IC signal from the VCM is available at the ignition coil driver.
4. The remaining tests begin to check that the coil driver circuitry is OK.
Was this
answer
helpful?
Yes
No
+1
Monday, May 6th, 2019 AT 4:19 AM
Tiny
HUNTERCAT
  • MEMBER
  • 2 POSTS
Thank you Roy for the information. I will get back to you after I check this information out. Loren
Was this
answer
helpful?
Yes
No
Monday, May 6th, 2019 AT 11:51 PM
Tiny
ASEMASTER6371
  • MECHANIC
  • 52,796 POSTS
You are welcome.

Always glad to help.

Roy
Was this
answer
helpful?
Yes
No
Tuesday, May 7th, 2019 AT 3:23 AM

Please login or register to post a reply.