Monday, July 13th, 2020 AT 3:28 PM
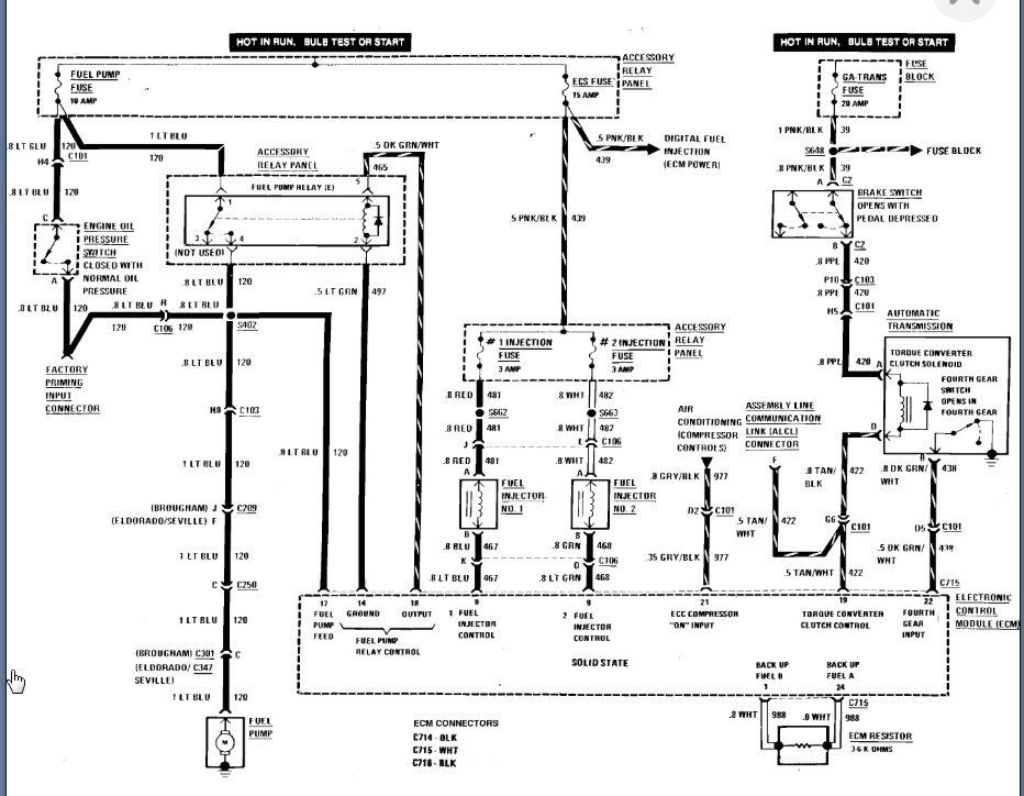
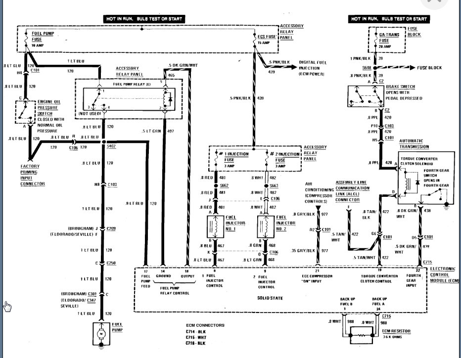
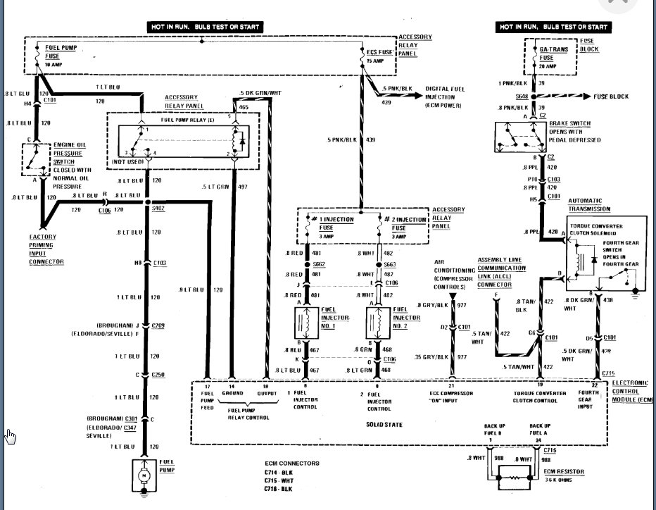
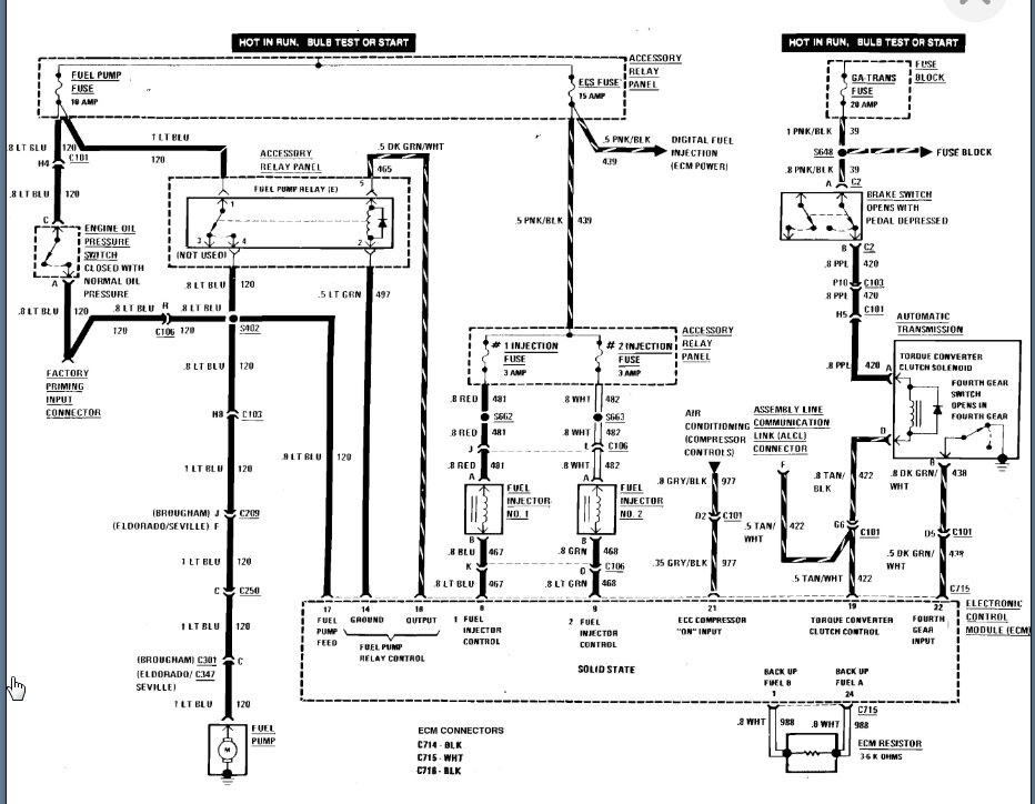
Okay, I was in the process of running test and I took off the sensor on top of transmission pan and cleaned it good and let it dry then plugged it back in. I then drove it and it would shift but it was shifting way too late; it's almost like making it shift when it does it shifts hard! But the other gears shift easy expect overdrive. I haven't gotten a chance to go that fast for long enough now my ECC is completely out and the mileage info. Any ideas on where to start? I checked the fuses are all good. Thanks so much.


