Gear indicator

Tiny
PEREZ415777
  • MEMBER
  • 2006 HONDA RIDGELINE
  • 3.6L
  • V6
  • 4WD
  • AUTOMATIC
  • 140,000 MILES
My gear indicator is allways on the p indicator is always red and it only turns off when I start my ridgeline and shift to any other gear
Tuesday, April 21st, 2020 AT 4:44 AM

21 Replies

Tiny
KASEKENNY
  • MECHANIC
  • 18,907 POSTS
Can you get a picture or quick video of what you are seeing? The reason I ask is I am thinking this is normal but seeing it will help figure out what is going on. Also, is this something that just started happening or did you just buy this vehicle?
Was this
answer
helpful?
Yes
No
Tuesday, April 21st, 2020 AT 4:19 PM
Tiny
PEREZ415777
  • MEMBER
  • 13 POSTS
About 2 months ago I first noticed.
Was this
answer
helpful?
Yes
No
Wednesday, April 22nd, 2020 AT 2:06 PM
Tiny
KASEKENNY
  • MECHANIC
  • 18,907 POSTS
Now I understand. Thank you. Does it ever go off when you shut the vehicle off? Or does it stay on all night and it is on when you come out in the morning?

Clearly I agree that I don't think that is normal so let me know if it is ever off and we can start figuring this out.
Was this
answer
helpful?
Yes
No
Wednesday, April 22nd, 2020 AT 7:41 PM
Tiny
PEREZ415777
  • MEMBER
  • 13 POSTS
It's always on.
Was this
answer
helpful?
Yes
No
Monday, April 27th, 2020 AT 12:47 AM
Tiny
KASEKENNY
  • MECHANIC
  • 18,907 POSTS
So the way this works is the cluster gets the signal about what gear the transmission is in from the range sensor on the transmission. However, it gets this signal from the PCM so there is no direct connection to the range sensor. I suspect the cluster itself is the issue because I have not seen any of these stay like this. However, before you replace this, let me reach out to a Honda dealer contact that I have an ask if they have seen this or if it is normal. Even though I have not seen them stay on, it may be the way they are so let's just double check that first.

I will let you know what they say. Thanks
Was this
answer
helpful?
Yes
No
Monday, April 27th, 2020 AT 6:03 PM
Tiny
PEREZ415777
  • MEMBER
  • 13 POSTS
Okay, thanks.
Was this
answer
helpful?
Yes
No
Monday, April 27th, 2020 AT 9:24 PM
Tiny
KASEKENNY
  • MECHANIC
  • 18,907 POSTS
Sorry for the delay. They initially said it doesn't sound right but he wanted to check a similar vehicle but never got back to me today. I will follow up with him tomorrow.

However, one thing we can do is test the ignition off draw of the vehicle and see if it is within spec. So this way we can see if there is an issue even if it is not normal. Basically if the ignition off draw is within spec then it doesn't matter if it is not normal because it won't drain the battery. Do you have a multi meter?
Was this
answer
helpful?
Yes
No
Tuesday, April 28th, 2020 AT 6:40 PM
Tiny
PEREZ415777
  • MEMBER
  • 13 POSTS
Yes I do have a multi-meter.
Was this
answer
helpful?
Yes
No
Wednesday, April 29th, 2020 AT 12:15 AM
Tiny
PEREZ415777
  • MEMBER
  • 13 POSTS
It does drains my battery.
Was this
answer
helpful?
Yes
No
Wednesday, April 29th, 2020 AT 12:16 AM
Tiny
KASEKENNY
  • MECHANIC
  • 18,907 POSTS
Okay. Let's just go ahead and do a draw test and then unhook the cluster and see what the draw drops too.

Here is how we do this in case you are unsure. Set your meter to milliamps. Make sure you red lead is in the correct port for amperage and then the black lead is in the normal ground port.

Unhook the negative battery cable and connect the leads, one to the negative battery post and then other to the negative battery cable. Then tell me the amperage or just take a picture of the meter and then unhook the cluster and let's see what it drops to.

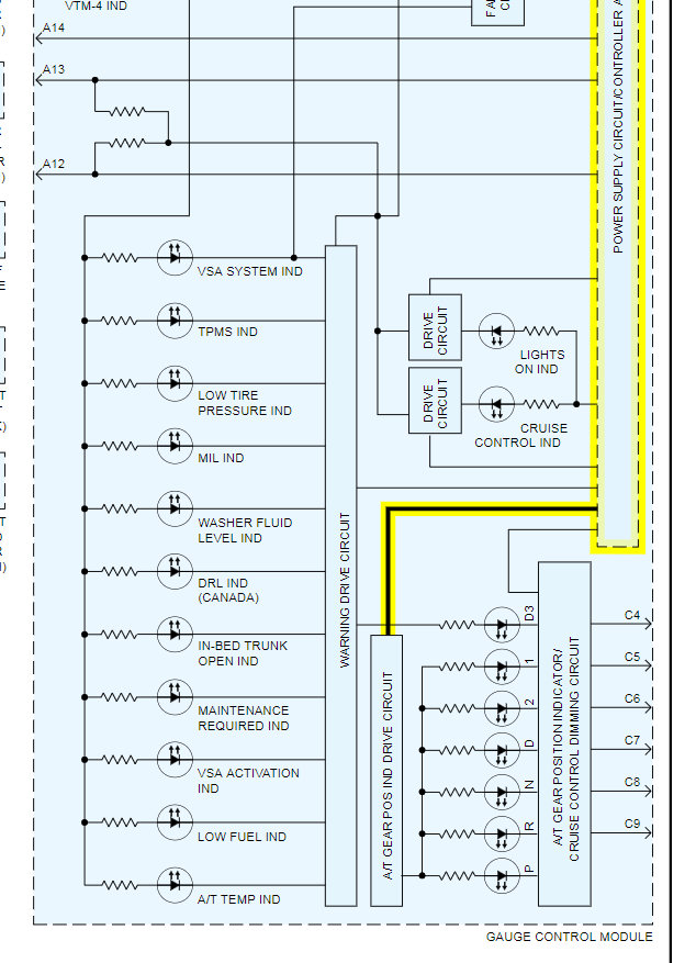
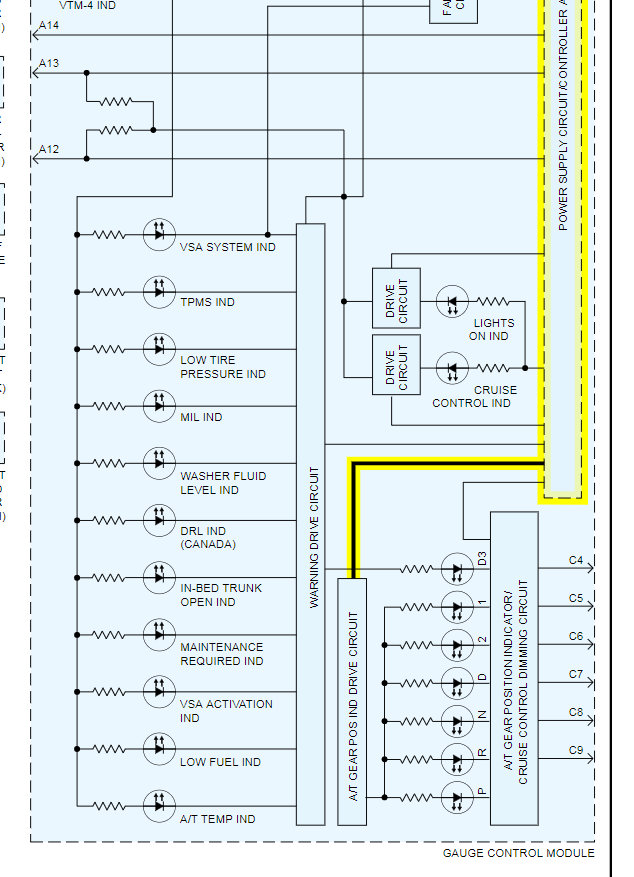
To fix this, I suspect the issue is contained in the cluster because it looks like the PRNDL lights are controlled by the drive circuit contained in the cluster.

Let me know if you have questions about this and we can go from there. Thanks
Was this
answer
helpful?
Yes
No
Wednesday, April 29th, 2020 AT 6:05 PM
Tiny
PEREZ415777
  • MEMBER
  • 13 POSTS
Okay, I will have the pictures tomorrow morning ready.
Was this
answer
helpful?
Yes
No
Wednesday, April 29th, 2020 AT 9:54 PM
Tiny
PEREZ415777
  • MEMBER
  • 13 POSTS
11.54 it's what it reads and it remains the same.
Was this
answer
helpful?
Yes
No
Thursday, April 30th, 2020 AT 12:06 PM
Tiny
KASEKENNY
  • MECHANIC
  • 18,907 POSTS
Okay. I am not sure that is the correct reading because if it is 11.54 amps then your battery would be drained in about an hour. What was the setting on the meter? Maybe that is 1.154 amps?

Here is a video that shows the set up just to be sure we are on the same page:

https://youtu.be/KF1gijj03_0
Was this
answer
helpful?
Yes
No
Friday, May 1st, 2020 AT 5:28 PM
Tiny
PEREZ415777
  • MEMBER
  • 13 POSTS
My alternator I'd bad going to replace it today and I thing I found the problem I removed my head unit and realized the a yellow wire was touching a live wire so when I separated my gear indicator when off not sure what the yellow wire for I didn't look. More into it.
Was this
answer
helpful?
Yes
No
Saturday, May 2nd, 2020 AT 4:56 AM
Tiny
KASEKENNY
  • MECHANIC
  • 18,907 POSTS
Amazing. If you can track the wire to one end or the other to see what component it is going to, we can figure out what it is.

Thanks for the update. I would love to figure out what wire that was. Great job!
Was this
answer
helpful?
Yes
No
Saturday, May 2nd, 2020 AT 6:39 PM
Tiny
PEREZ415777
  • MEMBER
  • 13 POSTS
The yellow one was making contact with the red one; that is what was making my gear indicator lights to stay on.
Was this
answer
helpful?
Yes
No
Thursday, May 7th, 2020 AT 10:39 AM
Tiny
KASEKENNY
  • MECHANIC
  • 18,907 POSTS
Great information. Thanks for updating us and great job again figuring that out.
Was this
answer
helpful?
Yes
No
Thursday, May 7th, 2020 AT 7:19 PM
Tiny
PEREZ415777
  • MEMBER
  • 13 POSTS
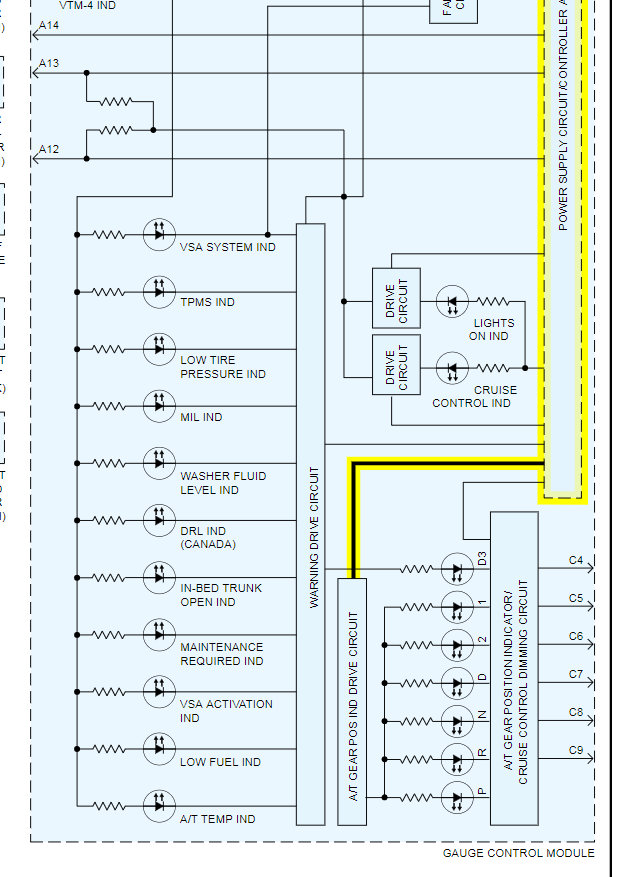
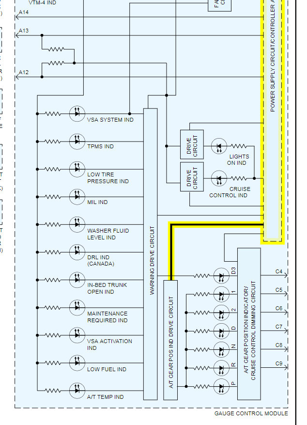
Thanks. So do I have a diagram of that hardness to see why that wire causes my gear indicator to light up?
Was this
answer
helpful?
Yes
No
Friday, May 8th, 2020 AT 7:32 PM
Tiny
KASEKENNY
  • MECHANIC
  • 18,907 POSTS
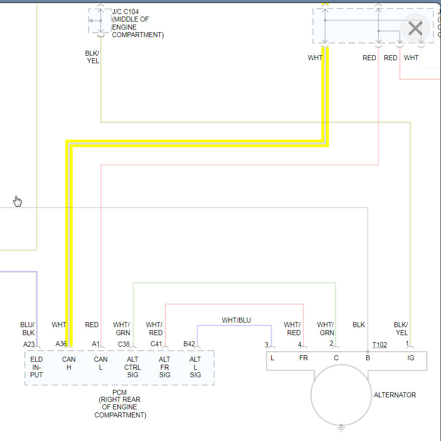
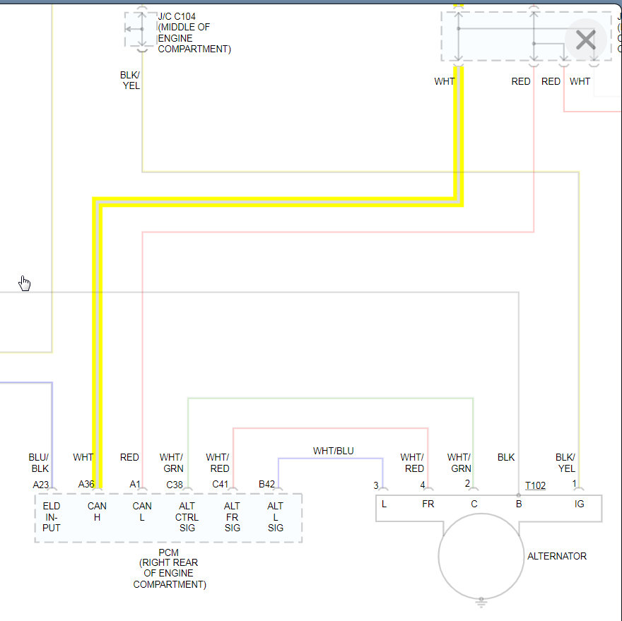
Yes. Sorry I forgot to provide that. It appears the white wire going to the PCM and is the CAN Hi line which if the voltage is off would cause the gauge to act up. Clearly the voltage was having the PCM illuminate the P all the time.
Was this
answer
helpful?
Yes
No
Saturday, May 9th, 2020 AT 6:09 PM
Tiny
PEREZ415777
  • MEMBER
  • 13 POSTS
Thanks.
Was this
answer
helpful?
Yes
No
Tuesday, May 12th, 2020 AT 5:25 AM

Please login or register to post a reply.