Gauges not working

Tiny
BYRON KINSEY
  • MEMBER
  • 1993 SATURN SC1
  • 1.9L
  • 4 CYL
  • 2WD
  • AUTOMATIC
  • 50,000 MILES
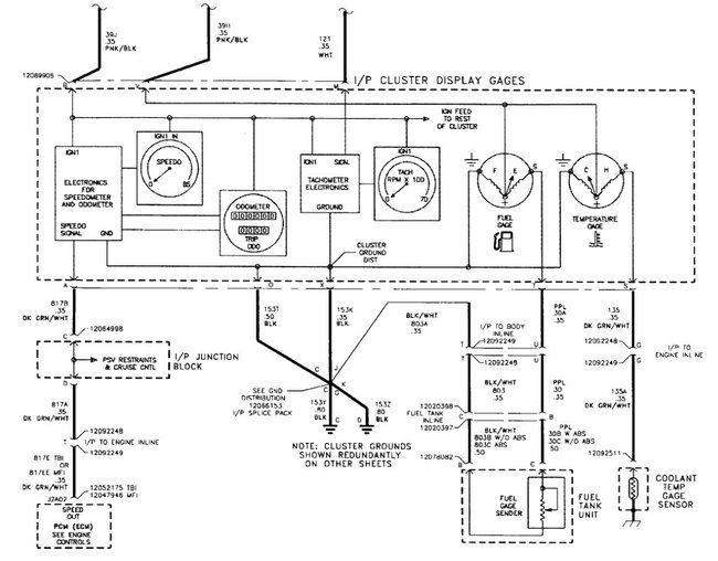
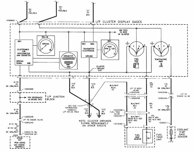
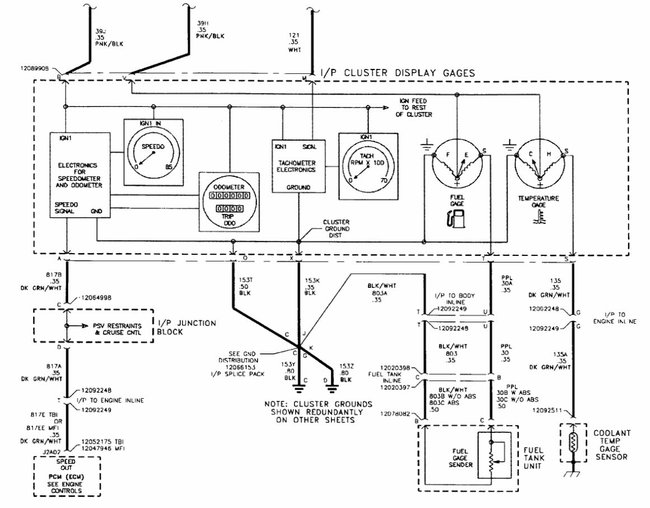
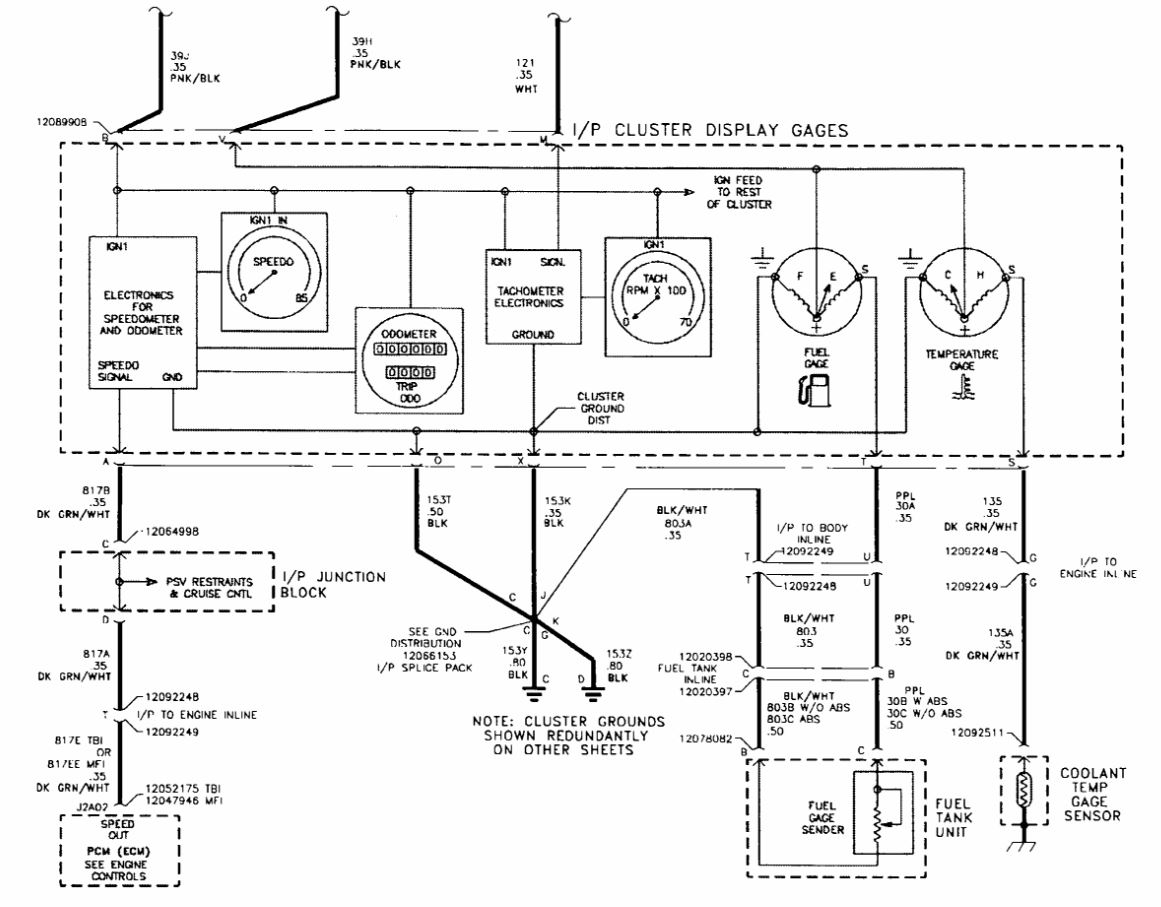
No gauges; fuel, temperature, tachometer. Blinkers, headlights others good.
Wednesday, July 18th, 2018 AT 10:58 AM

5 Replies

Tiny
STEVE W.
  • MECHANIC
  • 15,669 POSTS
Welcome to 2CarPros.
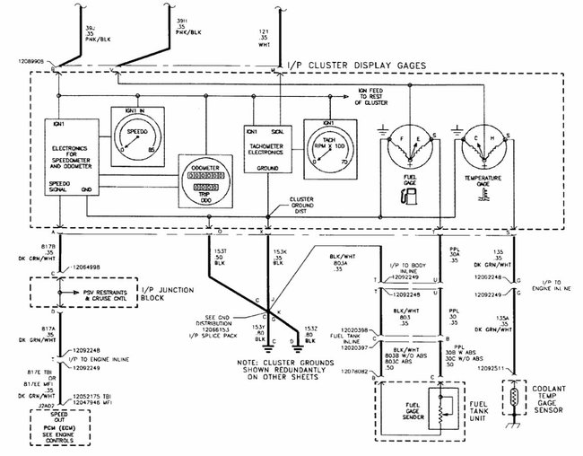
First thing to check would be the ignition 1 10A (Labelled IGN 1) fuse in the fuse block in the dash. If it is okay then the ground for the cluster is suspect as the power feed and ground are the only items that all of the gauges share. A quick test of both would be if the bulb test runs in the instrument panel when you turn the key on as they use the same power and grounds. If the bulb test works but you do not have the other items then it is most likely a failed cluster.
Was this
answer
helpful?
Yes
No
+1
Wednesday, July 18th, 2018 AT 1:35 PM
Tiny
BYRON KINSEY
  • MEMBER
  • 4 POSTS
You are awesome!
Was this
answer
helpful?
Yes
No
Wednesday, July 18th, 2018 AT 5:32 PM
Tiny
STEVE W.
  • MECHANIC
  • 15,669 POSTS
Do not say that until we get you up and running with full gauges.
Was this
answer
helpful?
Yes
No
+1
Wednesday, July 18th, 2018 AT 9:06 PM
Tiny
BYRON KINSEY
  • MEMBER
  • 4 POSTS
They are working. You guys rock!
Was this
answer
helpful?
Yes
No
Friday, July 20th, 2018 AT 4:38 PM
Tiny
BYRON KINSEY
  • MEMBER
  • 4 POSTS
Bad ground. Steve w
Was this
answer
helpful?
Yes
No
Friday, July 20th, 2018 AT 4:39 PM

Please login or register to post a reply.