HOME
ASK A QUESTION
REPAIR GUIDES
BECOME A MEMBER
LOG IN
Login with Facebook
OR
Remember me
NOT A MEMBER?
FORGOT PASSWORD?
CONTACT US
PRIVACY POLICY
TERMS AND CONDITIONS
☰
Home
Nissan
Sentra
Engine
Computer
ECU pinout or wiring diagram needed
SALMUEL CARTER
MEMBER
1993 NISSAN SENTRA
1.6L
4 CYL
FWD
MANUAL
123,000 MILES
Is there a ECU pinout or wiring diagram for my car with a 1.6l ga16de? Thank you
Wednesday, January 18th, 2017 AT 12:17 PM
3 Replies
HMAC300
MECHANIC
48,601 POSTS
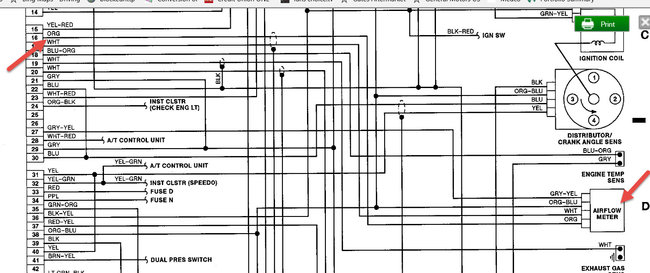
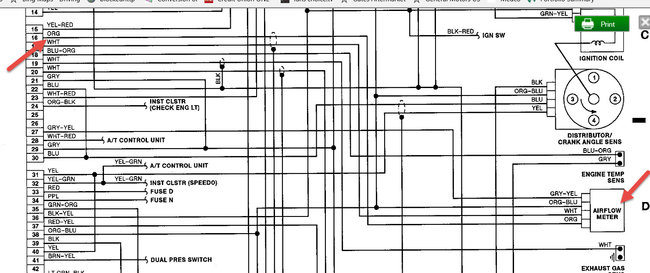
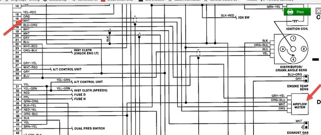
Yes, but are way too big to post on here. I will send where 16 pin is it is an orange wire that goes to air flow meter. See picture.
Image (Click to make bigger)
Was this
answer
helpful?
Yes
No
+4
Wednesday, January 18th, 2017 AT 12:40 PM
SANJAY KOOLKID GREEN
MEMBER
1 POST
Can you send me ecu pin out for ga16
Was this
answer
helpful?
Yes
No
-2
Sunday, January 13th, 2019 AT 2:50 PM
SCGRANTURISMO
MECHANIC
4,897 POSTS
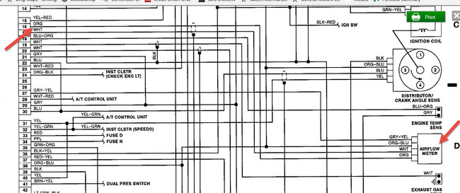
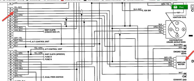
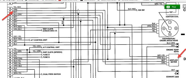
Here is your ECU pinout and expected voltages. Hope this helps.
Thank you for using 2CarPros. Com.
Image (Click to make bigger)
Was this
answer
helpful?
Yes
No
+1
Monday, January 14th, 2019 AT 2:27 AM
Please
login
or
register
to post a reply.
Related Engine Computer Content
Ecu Pinout
Where Can I Get An Ecu Pinout For This 2/98 1.6l Dohc Ga16de Nissan Sentra Wiring Diagram?
Asked by
awtjr
·
1 ANSWER
6 IMAGES
1998
NISSAN SENTRA
GUIDE
Engine Computer
The automotive engine computer, also known as the ECU, PCM or ECM (Engine control unit, Powertrain control module, Engine control module), is central to a vehicle’s ...
Bad Computer Or Vacuum Sensor?
'87 Sentra, With Feedback Carb, And Duty Cycle Air/fuel Mixture Ratio Solenoid Inside Carb. Finally Got It Running Good, Good Power...
Asked by
fullmonte44
·
15 ANSWERS
6 IMAGES
1987
NISSAN SENTRA
2002 Nissan Sentra $for A New Computer + Labor? Safe...
It Turns Out My Relatively New Car Has A Busted Computer. I'm Getting Quoted $800 For A New Computer Plus Labor In San Francisco. Sound...
Asked by
shaojinli
·
4 ANSWERS
2002
NISSAN SENTRA
04 Nissan Sentra Spec-v
Fuel Injector In Cylinder 3 Is Not Spraying. Wireing And Ecm Check Out To Be Fine. Don't Know What To Do Next
Asked by
firesidefables
·
2 ANSWERS
2004
NISSAN SENTRA
1994 Nissan Sentra How To Reset
Whre Is Ecm And How To Reset5
Asked by
awalsnissan
·
1 ANSWER
1994
NISSAN SENTRA
VIEW MORE
Ask a Car Question. It's Free!
Engine Computer Symptoms
Serpentine Belt Replacement Chevrolet Tahoe
Throttle Body Actuator Service Toyota Prius 2