New battery and alternator, battery light will not turn off

Tiny
LIKEABOSS103017
  • MEMBER
  • 2004 FORD EXPEDITION
  • 4.6L
  • V8
  • 2WD
  • AUTOMATIC
  • 164,000 MILES
I have put a brand new battery and alternator in my SUV, but cannot get the battery light to go off the dash. Also where is the fuse number for the alternator?
Monday, October 19th, 2020 AT 2:33 PM

1 Reply

Tiny
KASEKENNY
  • MECHANIC
  • 18,907 POSTS
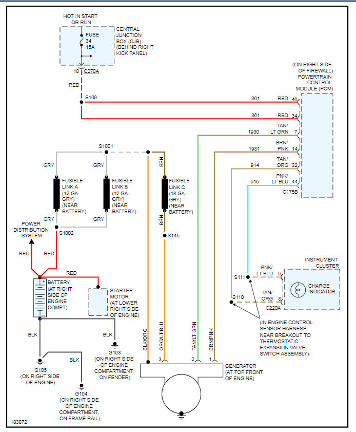
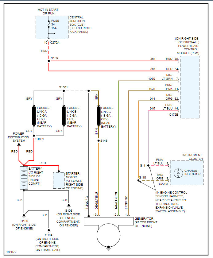
There is no direct fuse for the alternator other then the fusible link shown in the diagram. The fuse for the charging system is fuse 34 in fuse panel behind the dash.

If the battery light is on that means that the alternator is not putting the electrical system to the proper voltage. This is normally due to the battery or alternator but we can assume they are ok since they are new. At this point we need to find out what the voltage actually is when the engine is running.

So let's start the engine and run it at idle with a meter on the battery so that we can see the voltage. Then run the idle up to 2,000 RPM's and see if the voltage goes up.

There is a chance that the PCM is not telling the voltage regulator to turn on the alternator so we need to verify the light is accurate that the system is actually low.

Let's start with this and go from there. Thanks
Was this
answer
helpful?
Yes
No
Monday, October 19th, 2020 AT 3:29 PM

Please login or register to post a reply.