Cooling fan stays on, fuse for radiator fan

Tiny
SAMANTHAJANE
  • MEMBER
  • 2001 LEXUS ES 300
  • 6 CYL
  • 2WD
  • AUTOMATIC
  • 150,000 MILES
Cooling fan will not shut off.
Saturday, November 14th, 2020 AT 10:13 AM

1 Reply

Tiny
KASEKENNY
  • MECHANIC
  • 18,907 POSTS
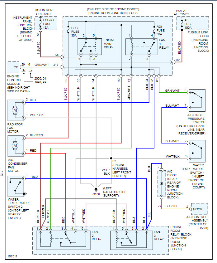
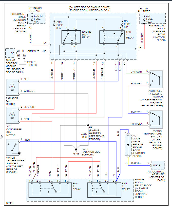
You have a couple to chose from. I would pull the RDI fuse which is illustrated on the attachments.

Clearly you have a short and it may just be the relay so you may want to try and replace that first and that may fix the issue. It is the Fan No 1 relay. Let us know if you need more help.
Was this
answer
helpful?
Yes
No
Saturday, November 14th, 2020 AT 10:24 AM

Please login or register to post a reply.