What controls the electric fuel pump

Tiny
JERRYHAL
  • MEMBER
  • 1986 CHEVROLET EL CAMINO
  • 4.3L
  • 6 CYL
  • 2WD
  • AUTOMATIC
  • 40,000 MILES
Fueling pump problem. I need to know what controls the electric fuel pump on this vehicle.
Monday, January 6th, 2020 AT 12:04 PM

3 Replies

Tiny
SCGRANTURISMO
  • MECHANIC
  • 4,897 POSTS
Hello,

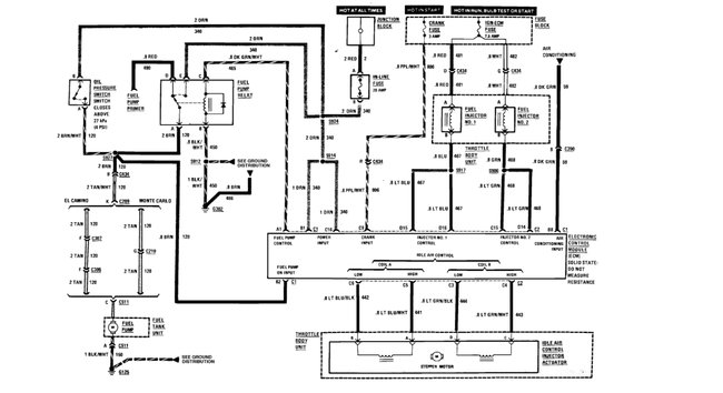
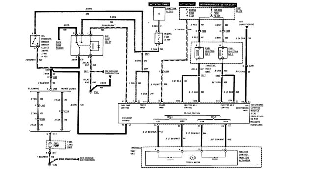
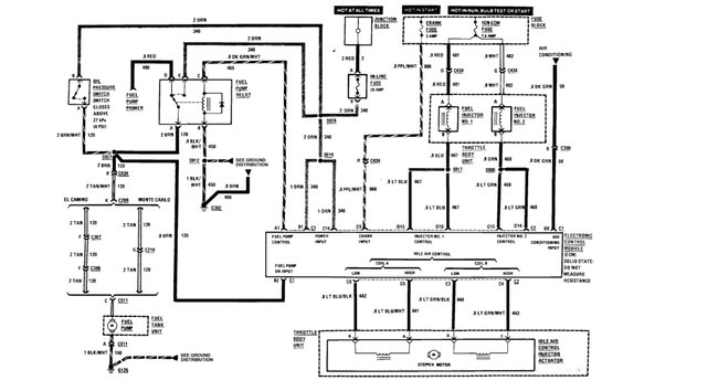
Like most vehicles today, the electric fuel pump is controlled by a relay. The relay is in turn controlled by the Power train Control Module[PCM] that supplies power to the coil in the relay, energizing it to close the switch and allow current to flow to the fuel pump. In the diagrams down below I have included a wiring diagram of your vehicle's fuel pump circuit for you. I hope that this helps, and feel free to ask any other questions that you may have.

Thanks,
Alex
2CarPros
Was this
answer
helpful?
Yes
No
+1
Tuesday, January 7th, 2020 AT 6:10 AM
Tiny
JERRYHAL
  • MEMBER
  • 2 POSTS
Thank you, that may explain why the pump was intermittent when we tested it.
Was this
answer
helpful?
Yes
No
Tuesday, January 7th, 2020 AT 1:04 PM
Tiny
CARADIODOC
  • MECHANIC
  • 34,468 POSTS
Note that there's a second circuit through the oil pressure switch that powers the fuel pump. The relay typically is turned on for one second when you turn on the ignition switch. That is to insure fuel pressure is up for starting in case it bled down over days or weeks. That relay might also turn on during engine rotation, (cranking or running), but regardless, both circuits are designed to go dead if the engine stalls. That's a safety feature in case a fuel line is ruptured in a crash. The pump would dump raw gas on the ground, creating a major fire hazard.

With a broken fuel line there can't be any fuel pressure, so the injectors stop spraying gas and the engine stalls. For the fuel pump relay and Engine Computer, the signal pulses from the crankshaft position sensor and / or the camshaft position sensor will stop arriving, and that tells the computer to turn the fuel pump relay off. At the same time, there can't be any oil pressure with a stalled engine, so that switch also turns off. With both circuits turned off, the fuel pump turns off.

I can't remember if the fuel pump relay stays on when the engine is running or if it only turns on until the engine starts running. SCGRANTURISMO, you might know that. If it turns off and lets the oil pressure switch keep the fuel pump running, a good suspect for intermittent operation is low oil level. A common symptom is the engine runs fine for as much as five to 15 miles, then it stalls without warning. In the first one of these I learned about, a coworker added a quart of oil and the intermittent stalling stopped occurring. What was happening is the low level resulted in low pressure, presumably from sucking up air intermittently, but while that pressure was low enough to turn the fuel pump switch off, it was not low enough to turn the Oil Pressure warning light on.
Was this
answer
helpful?
Yes
No
+1
Tuesday, January 7th, 2020 AT 1:44 PM

Please login or register to post a reply.