Where is the fuel shut off switch located?

Tiny
JENNIFER COSENS
  • MEMBER
  • 2015 ACURA MDX
  • 79,000 MILES
I was just trying to figure out where the fuel shut off switch was located on the vehicle listed above.
Thursday, November 10th, 2022 AT 4:28 PM

1 Reply

Tiny
CARADIODOC
  • MECHANIC
  • 34,463 POSTS
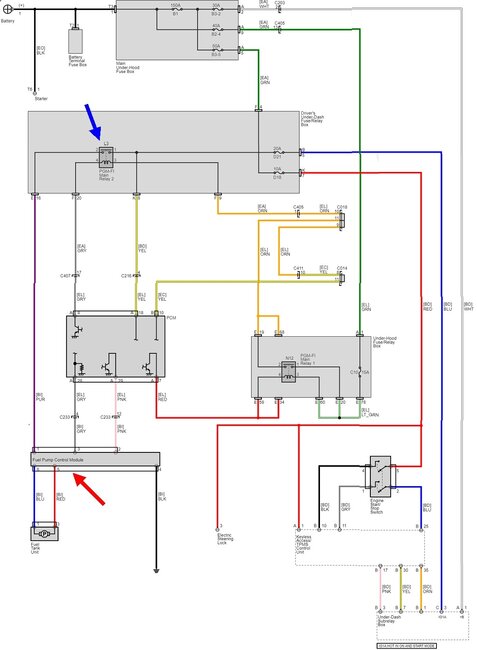
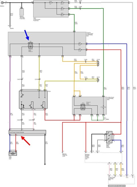
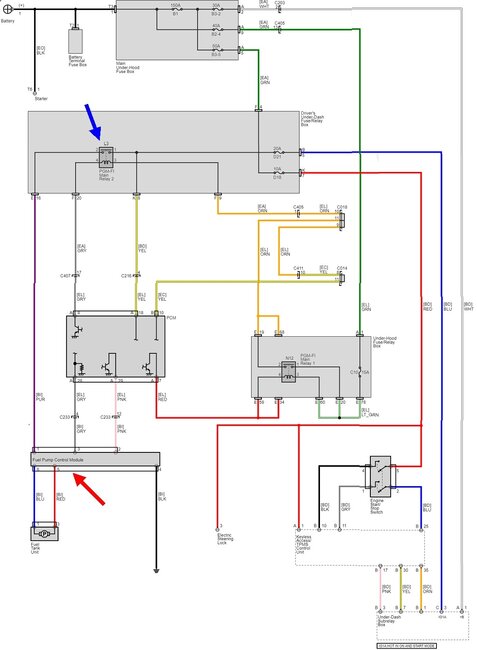
There's no physical switch on any model. The fuel pump gets its 12 volts through Main Relay # 2 which is turned on by the Engine Computer. The computer also controls the fuel pump through the Fuel Pump Control Module.

Typically the fuel pump will run for one or two seconds when you turn the ignition switch to "run". That's to ensure fuel pressure is up for starting in case it bled down over days or weeks. After that, the pump resumes running when the Engine Computer sees engine rotation, (cranking or running). That is done for safety. If a fuel line gets ruptured in a crash, the pump would dump raw fuel on the ground creating a serious fire hazard. Instead, with no fuel pressure, no fuel can spray from the injectors. The engine would stall, then signal pulses would stop showing up from the camshaft position sensor and crankshaft position sensor. That's how the computer knows the engine has stalled. In response it turns the fuel pump off.

This diagram shows the Main Relay # 2, (blue arrow), and the Fuel Pump Control Module, (red arrow). These diagrams reproduce very poorly. I can expand any part of it if you need me to.
Was this
answer
helpful?
Yes
No
Thursday, November 10th, 2022 AT 6:02 PM

Please login or register to post a reply.