HOME
ASK A QUESTION
REPAIR GUIDES
BECOME A MEMBER
LOG IN
Login with Facebook
OR
Remember me
NOT A MEMBER?
FORGOT PASSWORD?
CONTACT US
PRIVACY POLICY
TERMS AND CONDITIONS
☰
Home
Chevrolet
3500
Fuel System
Fuel Pump
Not Working
Fuel pump is not working?
EDDIE BROWN4
MEMBER
1993 CHEVROLET 3500
6.5L
TURBO
200,000 MILES
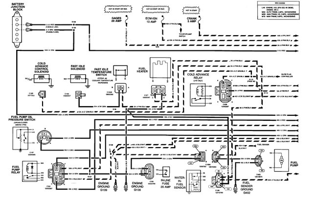
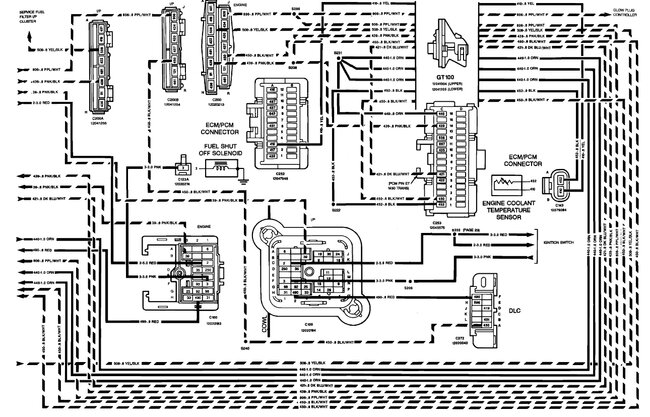
Fuel pump is not working, no power to relay fuse.
Tuesday, November 1st, 2022 AT 9:09 AM
1 Reply
KEN L
MASTER CERTIFIED MECHANIC
54,217 POSTS
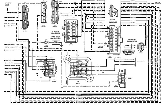
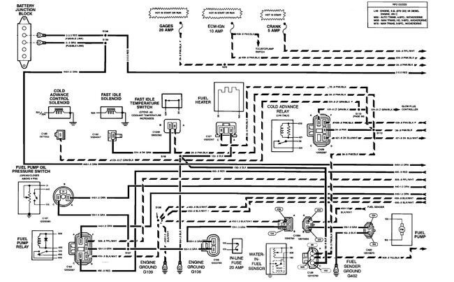
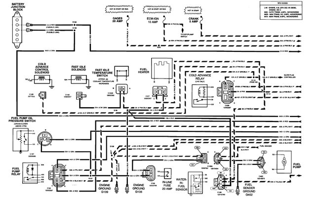
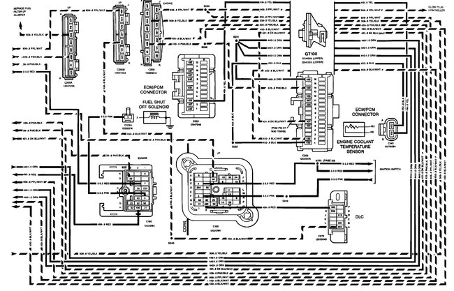
There is a 20-amp inline fuse that powers the fuel pump. here are the wiring diagrams and a guide to help check for power so you can see how the system works and where it might be losing power:
https://www.2carpros.com/articles/how-to-use-a-test-light-circuit-tester
Check out the images (below). Please let us know what you find. We are interested to see what it is.
Images (Click to make bigger)
Was this
answer
helpful?
Yes
No
Tuesday, November 1st, 2022 AT 10:37 AM
Please
login
or
register
to post a reply.
Ask a Car Question. It's Free!
Fuel Pump Replacement
Fuel Pump Pressure Test
Car Cranking but Not Starting? Try This