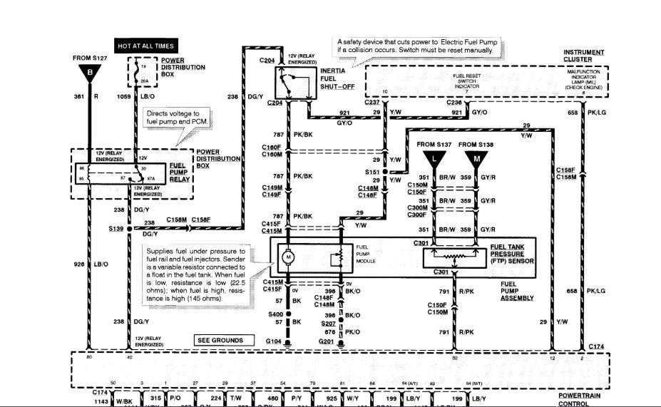
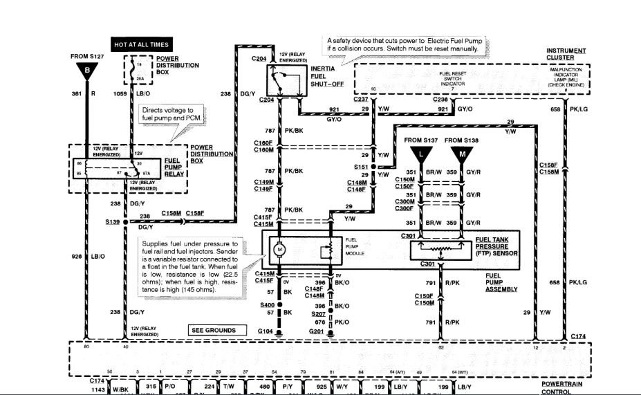
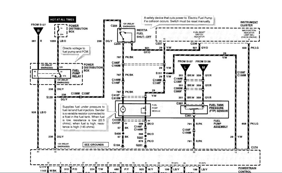
Starter solenoid.
Fuel filter.
Fuel pump relay (both).
Not getting noise in the tank when putting the key on start position
Any help and troubleshooting I can do before I determine it is the fuel pump itself? I only say this because it was replaced three years ago and it has a fuel tank. :/
Many thanks!
Bonnie
Saturday, September 15th, 2018 AT 12:21 PM






