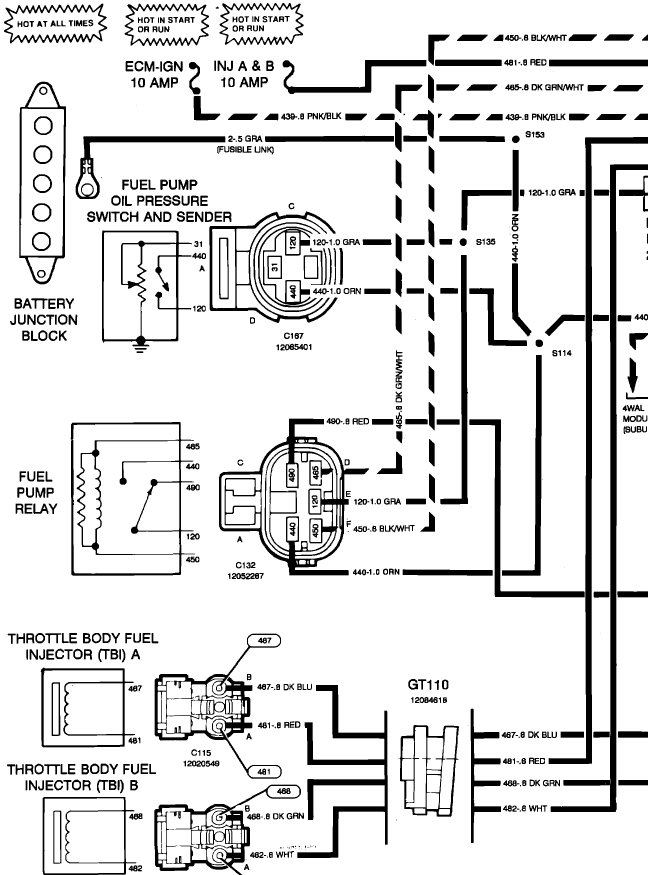
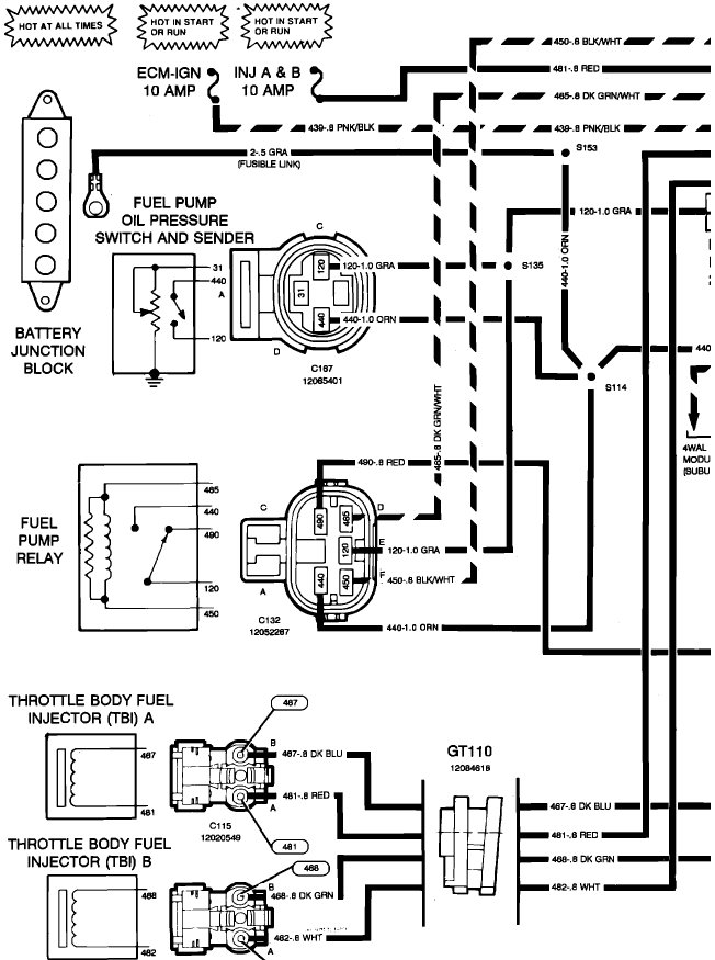
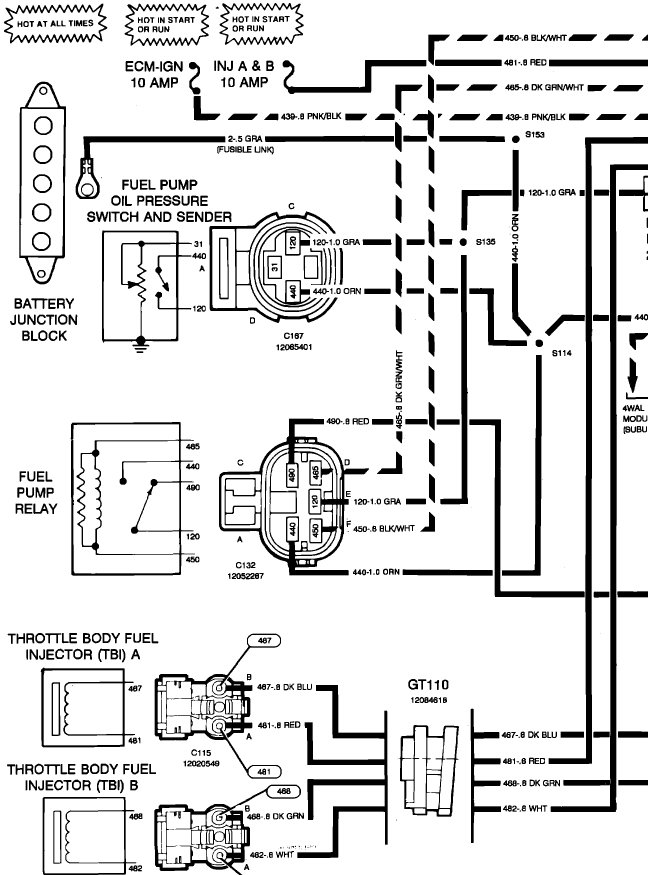
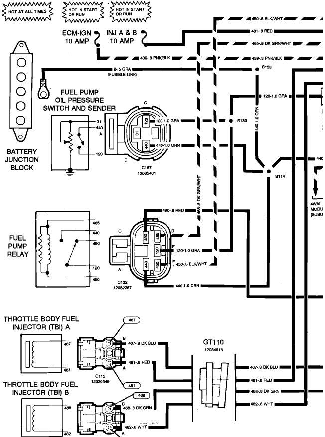
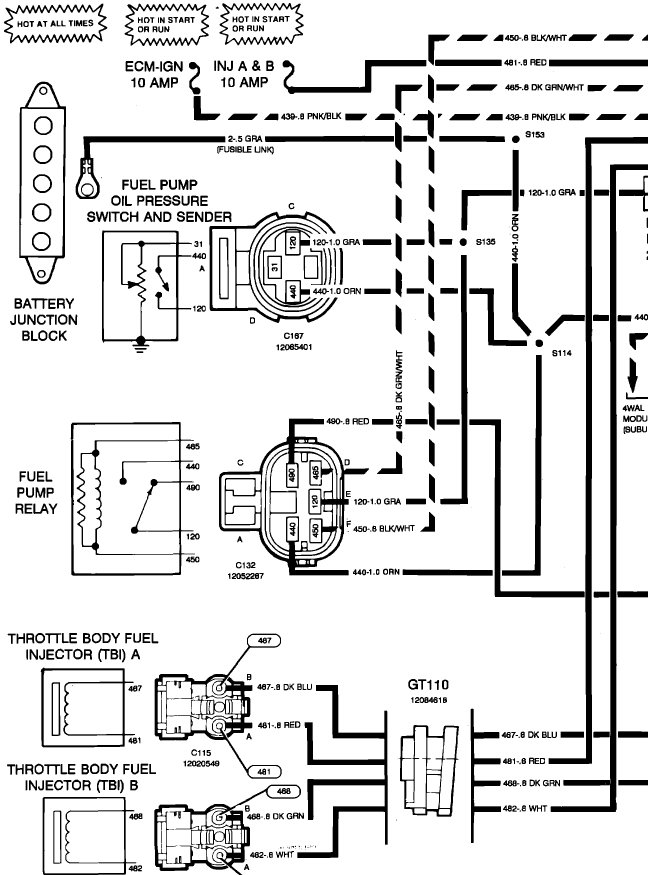
Fuel pump and relay testing

Tiny
COREY H JENKINS
  • MEMBER
  • 1993 CHEVROLET 1500
  • 5.0L
  • V8
  • 4WD
  • AUTOMATIC
  • 300,000 MILES
Getting fire. Can pour gas in carburetor and will start for short burst. Can you recommend a good video on YouTube or somewhere that shows how to test relay and pump for this model truck listed above?
Thank you
Friday, September 29th, 2017 AT 3:18 PM

3 Replies

Tiny
STEVE W.
  • MECHANIC
  • 15,700 POSTS
If it does not run after the fuel is put in and it starts up the pump is bad. The easy way to tell is because on that vintage the relay is only used to turn the pump on to prime the system. The actual power for the pump comes through the oil pressure sender.
As soon as it starts up the oil pressure should jump up enough that the oil light goes out and the pump will come on.
As yours is not doing that you either have a bad pump or there is no power on the gray line. To see if you have power is easy. The orange wire at the relay is battery voltage from a fusible link. If you have power there, jumper from there to the gray wire out of the relay, that goes to the pump.
Was this
answer
helpful?
Yes
No
+1
Saturday, September 30th, 2017 AT 12:58 PM
Tiny
COREY H JENKINS
  • MEMBER
  • 80 POSTS
Finally got the time to do what you said
It was a bad pump
Kinda hard to believe since we put a new pump on it 6 months ago
Ordering a new pump today
Thank you for your knowledge
Was this
answer
helpful?
Yes
No
Wednesday, October 4th, 2017 AT 5:00 PM
Tiny
STEVE W.
  • MECHANIC
  • 15,700 POSTS
When you install the new pump be sure to replace the pump power connector if they include one with the pump. They like to get hot and the connection fails because the internal connectors lose their tension when they heat up.

Let us know what you find.
Was this
answer
helpful?
Yes
No
Thursday, October 5th, 2017 AT 6:52 PM

Please login or register to post a reply.