Where is the Fuel Pressure regulator located?

Tiny
HIPPLESS1
  • MEMBER
  • 1985 FORD E-SERIES VAN
  • 5.8L
  • V8
  • 2WD
  • AUTOMATIC
  • 883,741 MILES
Where is the Fuel pressure regulator. Smelling gas all the time now eating a lot of gas just started I need to know where is the fuel pressure regulator located at. And do you have the part number along with a manual. I would like to down load a manual for this van.
Wednesday, March 15th, 2023 AT 11:11 AM

14 Replies

Tiny
JACOBANDNICKOLAS
  • MECHANIC
  • 110,194 POSTS
Hi,

On a carbureted engine, a traditional regulator isn't used. There is a needle and seat in the carb that stops the fuel from entering. Also, the fuel pump also controls the pressure.

If you look below, I attached the steps for testing pressure specific to this vehicle. This is for a 2bbl carb. If the van has a 4bbl, let me know.

Next, if you are smelling fuel, check the fuel lines between the tank and the pump. Also, check around the carb for evidence of a leak. When checking the steel lines, there could be rusted pin holes that you don't see. However, the line is usually stained. Also, check to make sure the rubber hoses are not dry-rotted. Check the fuel tank as well for evidence.

Let me know what you find. Also, I am basing this vehicle still having a mechanical fuel pump. This is right around the time Ford changed to fuel injection.

Take care,

Joe

See pics below. They used two different fuel filters. Both are at the carb area.
Was this
answer
helpful?
Yes
No
+1
Wednesday, March 15th, 2023 AT 8:16 PM
Tiny
HIPPLESS1
  • MEMBER
  • 9 POSTS
The lid on top of the air filter says 4valve oh something and I have 2 gas tanks my motor is the 5.8 Windsor where would the gas pressure regulator if it has one be located at. I'm going to see if there any lines disconnected on the carb.
Was this
answer
helpful?
Yes
No
Wednesday, March 15th, 2023 AT 10:22 PM
Tiny
JACOBANDNICKOLAS
  • MECHANIC
  • 110,194 POSTS
Hi,

If it is fuel injected, it will be positioned downstream from the fuel injectors or on the fuel rail. If it has a carb, it is built into the fuel pump.

I need to determine if this is fuel injected or not. As far as the 4 oh, could the last letter be a V?

Is it possible for you to take a couple of pictures from the top of the engine so I can determine if it is fuel injected? I'm finding conflicting info.

One last request. Let me know the 8th digit in the VIN.

Let me know.

Joe
Was this
answer
helpful?
Yes
No
+1
Thursday, March 16th, 2023 AT 6:53 PM
Tiny
HIPPLESS1
  • MEMBER
  • 9 POSTS
This is what I'm talking about and the motor is a 351windsor carburetor 1985 Econoline e150 van it's called a thermactor idle vacuum valve part number 9g328.
Was this
answer
helpful?
Yes
No
Thursday, March 30th, 2023 AT 9:09 PM
Tiny
JACOBANDNICKOLAS
  • MECHANIC
  • 110,194 POSTS
Hi.

I attached the part description and operation below for you. Also, this has to be a carburated vehicle because nothing it indicated in any of my manuals related to fuel injection. Therefore, the fuel pressure is regulated by the fuel pump.

Let me know if this helps.

Joe
Was this
answer
helpful?
Yes
No
+1
Friday, March 31st, 2023 AT 10:19 PM
Tiny
HIPPLESS1
  • MEMBER
  • 9 POSTS
Hello, okay, where is the air bypass system located that your showing me in the diagram?
Was this
answer
helpful?
Yes
No
Tuesday, April 4th, 2023 AT 5:42 PM
Tiny
JACOBANDNICKOLAS
  • MECHANIC
  • 110,194 POSTS
Hi,

It should be at the rear of the passenger side top of the engine. I attached a pic below. See if it helps you locate it.

Take care,

Joe

See pic below.
Was this
answer
helpful?
Yes
No
-1
Tuesday, April 4th, 2023 AT 7:58 PM
Tiny
HIPPLESS1
  • MEMBER
  • 9 POSTS
Where my tiv is it's in the front passenger's side just a little to the left and behind the distributor Wrong last I don't have that type I have the 9g328 thermactor idle vacuum valve.
Was this
answer
helpful?
Yes
No
Tuesday, April 4th, 2023 AT 8:41 PM
Tiny
JACOBANDNICKOLAS
  • MECHANIC
  • 110,194 POSTS
I need to know if it has a 4bbl or a 2bbl. That is the only thing I can think of that would make it different.

Let me know. Also, the part number you supplied, is that an OEM part number? I'm struggling because of the model year. I don't have a ton of information.

Let me know.

Joe
Was this
answer
helpful?
Yes
No
Wednesday, April 5th, 2023 AT 5:54 PM
Tiny
HIPPLESS1
  • MEMBER
  • 9 POSTS
Joe it's a 2 barrel 1985 Econoline e150 van 5.8l Windsor part 9g328 number I'm trying find out where I have to connect the hoses to and where are the place are located at to connect the one hose that's towards the top of the thermactor idle vacuum valve.
Was this
answer
helpful?
Yes
No
Thursday, April 6th, 2023 AT 4:07 PM
Tiny
HIPPLESS1
  • MEMBER
  • 9 POSTS
This is the part I need to connect from wherever.
Was this
answer
helpful?
Yes
No
Thursday, April 6th, 2023 AT 4:09 PM
Tiny
JACOBANDNICKOLAS
  • MECHANIC
  • 110,194 POSTS
Hi,

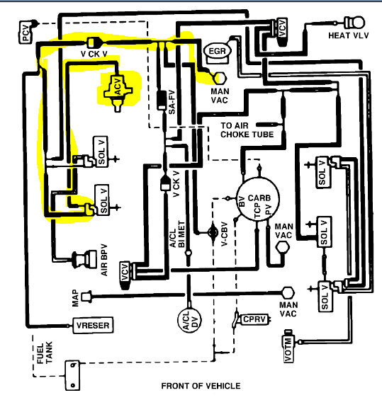
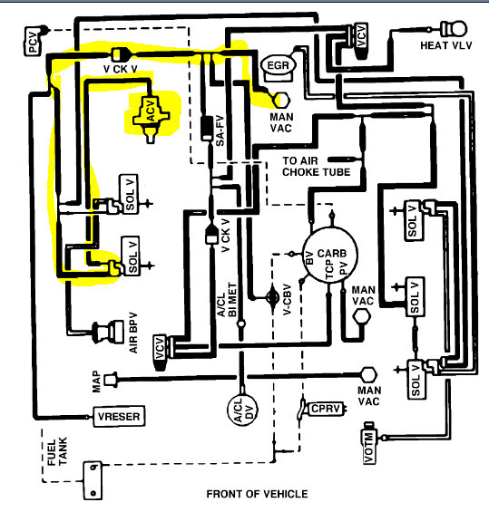
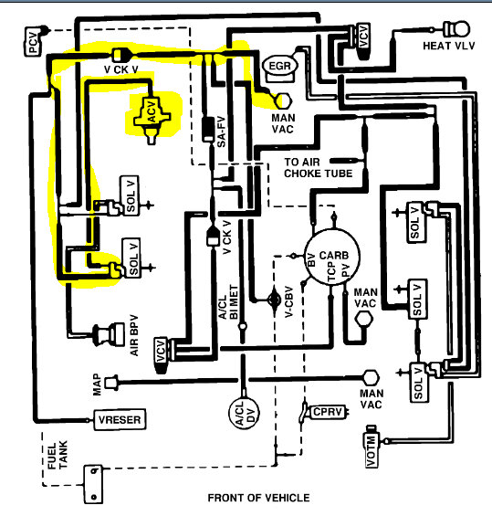
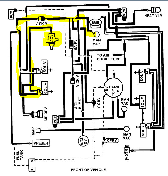
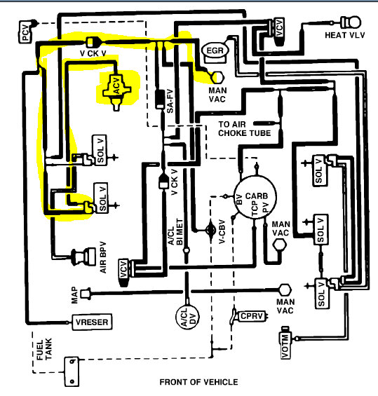
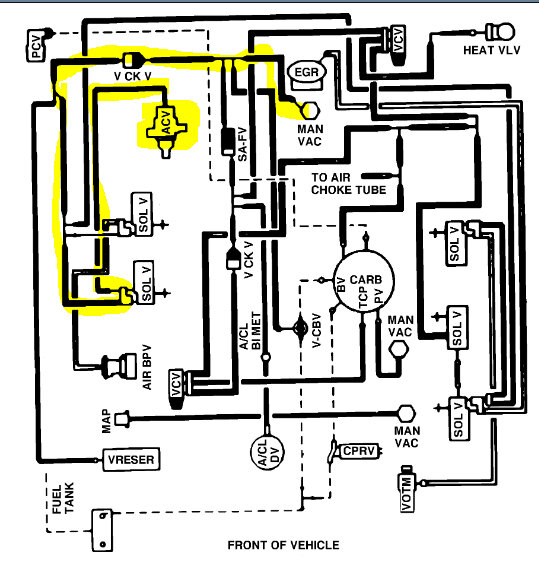
See pics below. That is where the vacuum hoses should run to. The different solenoid valves shown in pic 2 all get vacuum from the main source, the intake. See if either of these pics can help you locate what is needed.

Sorry to be vague. This is an older one that I haven't seen for a long time. All I have are the schematics to figure out where they go.

Let me know.

Joe

See pics below.
Was this
answer
helpful?
Yes
No
Thursday, April 6th, 2023 AT 11:05 PM
Tiny
HIPPLESS1
  • MEMBER
  • 9 POSTS
Hello Joe, those don't show the tiv vacuum valve part number from ford is 9G328 thermactor I need to know where the vacuum hose that's just under the top rim connects to and the hose route to that part it connects to remember 1985 Econoline e150 van with 5.8 Windsor motor 2barrell carburetor. And is there a replacement part for the part number I just gave upu. I'm having a hard time finding the thermactor idle vacuum valve.
Was this
answer
helpful?
Yes
No
Friday, April 7th, 2023 AT 10:33 AM
Tiny
JACOBANDNICKOLAS
  • MECHANIC
  • 110,194 POSTS
Hi,

As far as the part number is concerned, it isn't listed in any of my manuals, so I'm not sure if it has changed.

As far as the valve is concerned, I attached two pics below. This is the only thing I have left. LOL Take a look and let me know if this helps.

Other than these, I would need to be with you to see exactly what you are dealing with. The lack of manual specifics for me is due to the model year. I wish I had a better response.

Let me know and I hope you have a good Easter,

Joe

See pics below.
Was this
answer
helpful?
Yes
No
Friday, April 7th, 2023 AT 9:19 PM

Please login or register to post a reply.