Engine will not start, cranks over fine?

Tiny
TYLERS123
  • MEMBER
  • 1989 TOYOTA COROLLA
  • 190,000 MILES
Engine will not start, cranks over fine?
Friday, November 8th, 2019 AT 12:40 AM

1 Reply

Tiny
KASEKENNY
  • MECHANIC
  • 18,907 POSTS
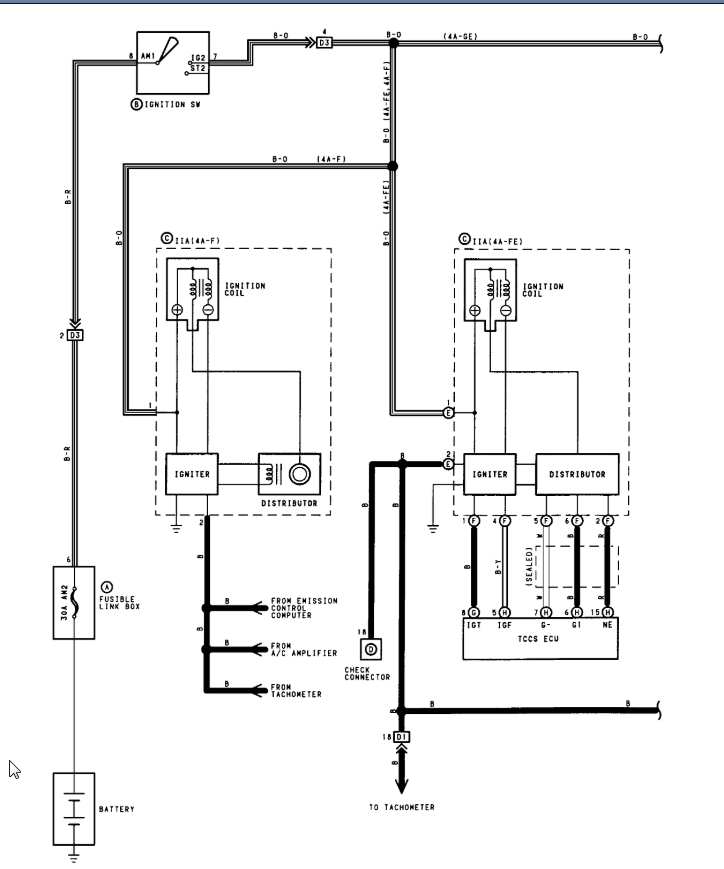
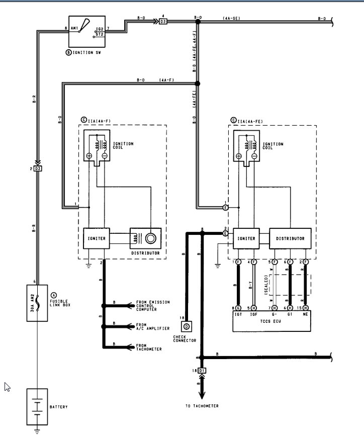
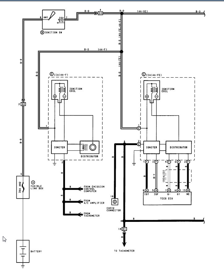
When you say it doesn't start, I assume it cranks but does not fire. If this is the case, then we need to check spark and fuel. You also need compression but let's start with spark and fuel.

If you take starter fluid and spray it in the intake, does it start? If so, we need to monitor fuel pressure and see if you have any pressure.

If it doesn't then pull a spark plug and hold it against the block with it hooked up and see if it sparks when you crank the engine.

https://www.2carpros.com/articles/car-cranks-but-wont-start

Let me know what you find and we can go from there. Thanks
Was this
answer
helpful?
Yes
No
Friday, May 21st, 2021 AT 6:02 PM

Please login or register to post a reply.