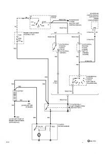
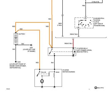
I have already tested the wire that goes to the S terminal on the solenoid and it was good. The solenoid is also brand new.
Could someone show me how the solenoid is supposed to be hooked up that way I know for sure it is right?
I also read that someone else has the same problem as me and a CarPro guy also suggests that the flywheel could be warped. I really hope that isn't the case.
It would be greatly apreciated for any other reasons as to why this keeps happening.
By the way, I am on my third starter.
Wednesday, September 24th, 2008 AT 7:49 AM




