Drove the truck in my parking lot to make sure I still had brakes etc...good except no brake lights...arggg..ok..so I got off work early and drove it to my dealer. They looked at it and said yea, that my truck had that recall and it still had not been done. It did not appear to have any other damage other than the cooked switch.
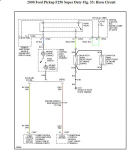
They replaced the switch, but alas..I still have zero brake lights, no cruise control, no horn and my underhood light is also zero go. All fuses, both under the dash and under the hood are now good. They won't repair whatever else is wrong now, claiming they are only responsible for the recalled item and not any damage caused by it's malfunction....makes me want to shoot someone....
So, anyone have any ideas what else can be wrong now? Everything was working before the toasted switch.


I checked the basics such as the fuses, the bulbs etc. I closely inspected the area after I got the truck home from Ford and there is zero damage visible anywhere around the burnt switch. There is one cluster of wires in a harness under where the switch was burning, and I checked it and the wires are perfect, with no sign of any heat damage. Ideas from anyone with more exp. in this than me?
Tuesday, October 27th, 2009 AT 6:44 PM




