Rear Wiring

Tiny
FORDLADY
  • MEMBER
  • FORD F-150
I have a 1986 Ford F150 and the back lights on the truck dont work(turn singles, back up lights, brakes etc) I have changed the wiring harness and still have the same problem even with the new one on. When I use the turn singles my hazard lights come on, my back up lights dont work as neither does my brake lights. Plus I keep blowing the fuses. I cant figure this one out seems this started when I put in a fuse that was missing and changed the hazard light fuse. Other then this the truck runs very good. Any help with this one??
Thursday, May 31st, 2007 AT 8:26 AM

1 Reply

Tiny
RUDPRO
  • MECHANIC
  • 224 POSTS
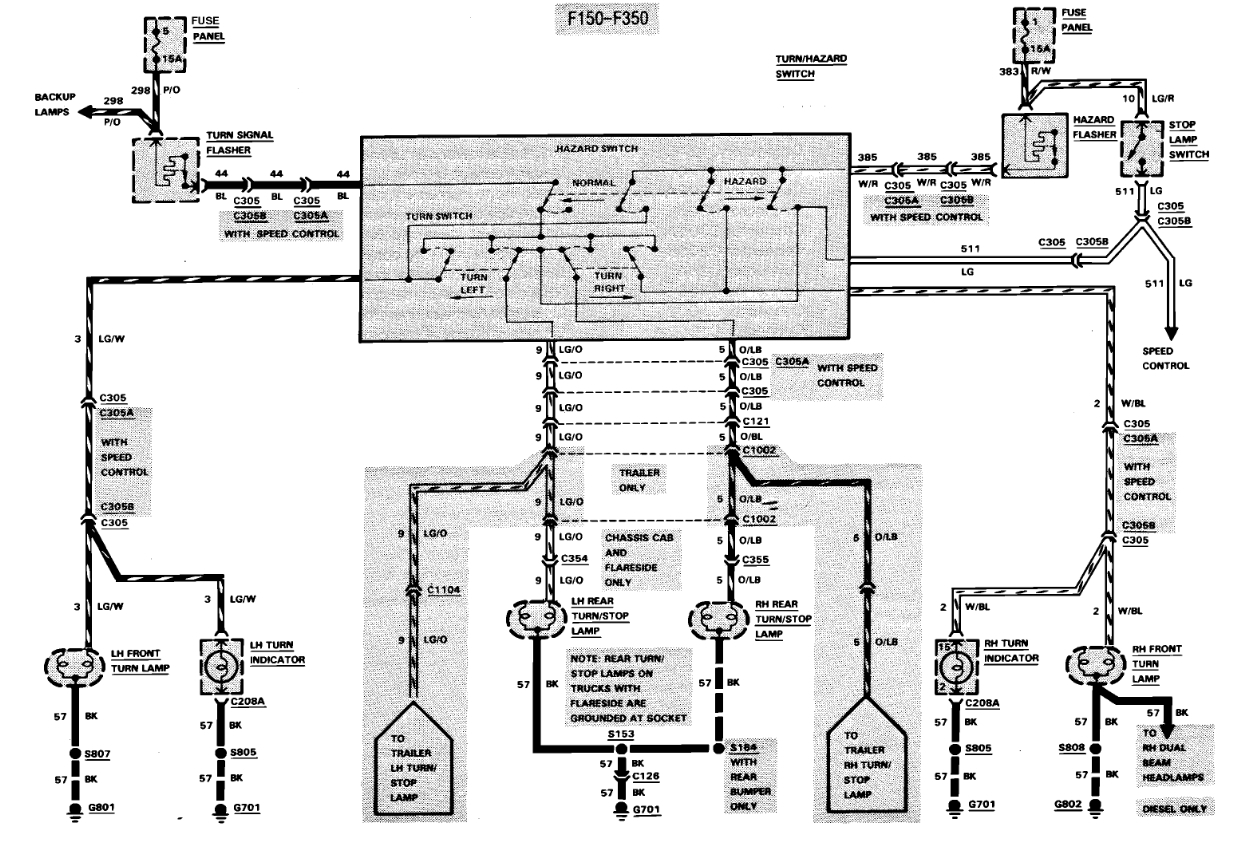
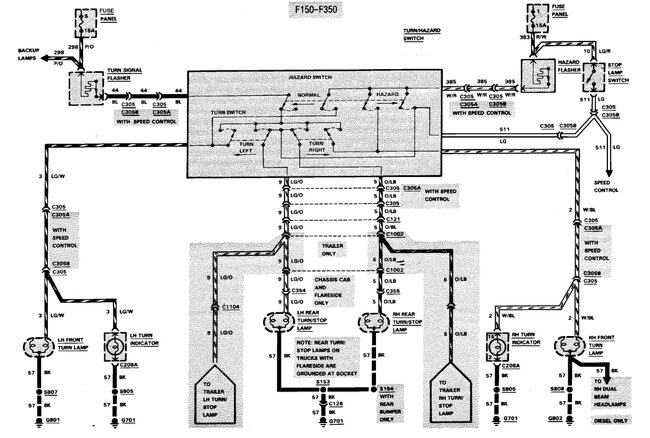
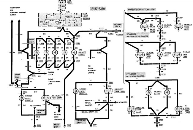
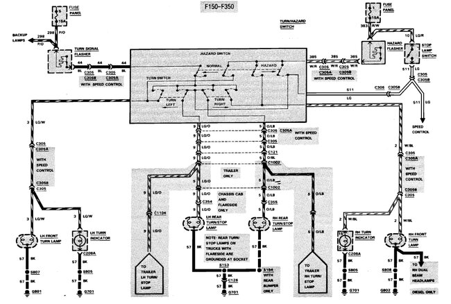
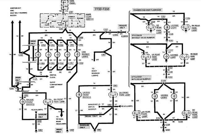
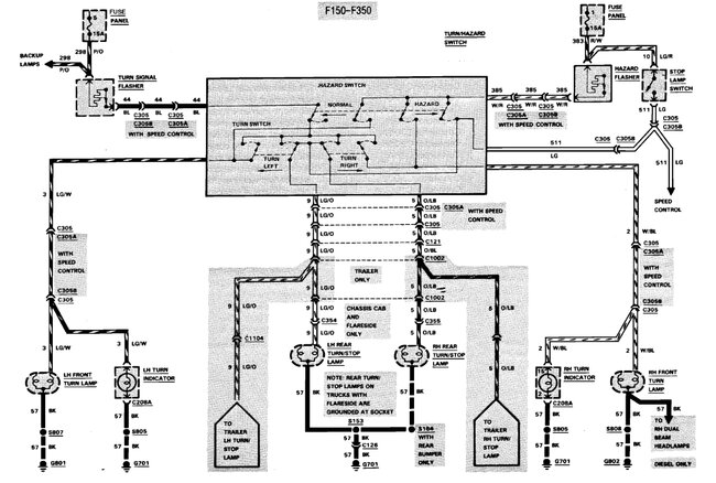
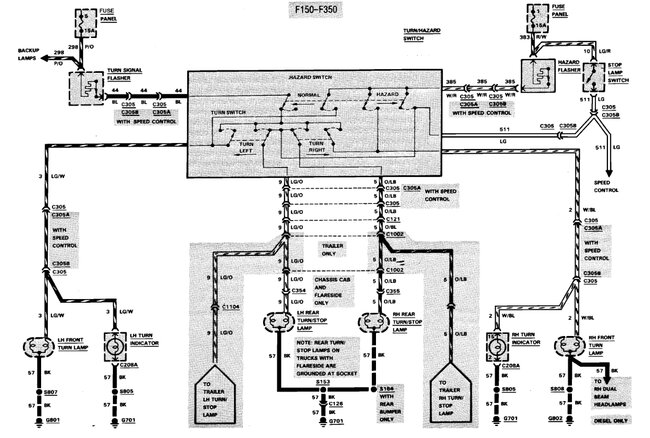
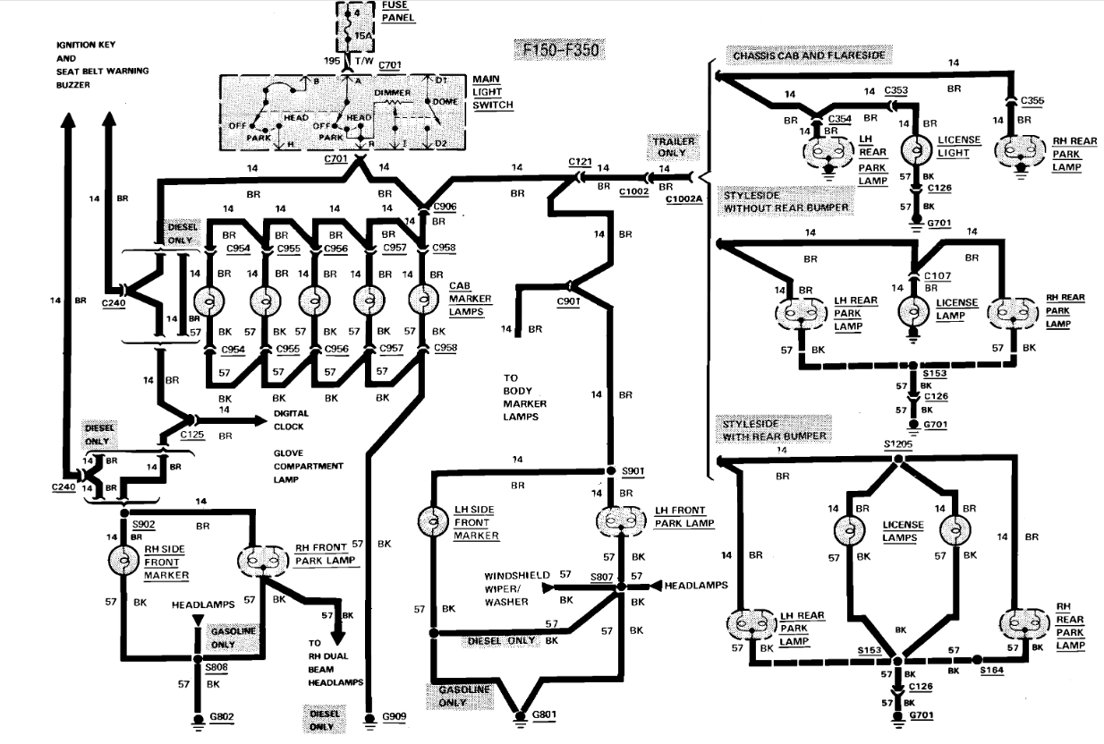
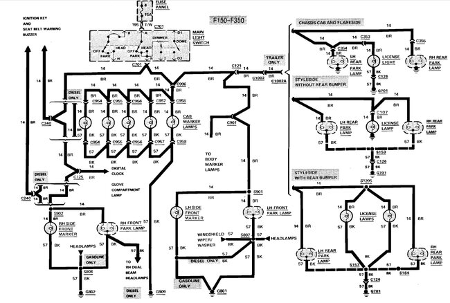
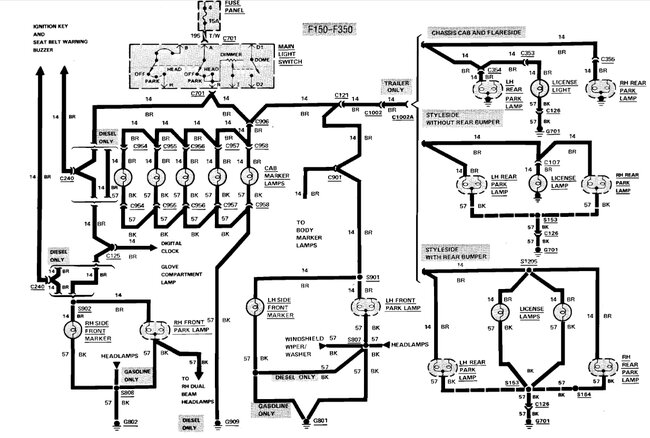
Just wondering how long you have had the truck. Sounds like someone was troubleshooting the wiring for the lights and couldn't fix it so they left the fuse out. When you replaced the harness, how far back did you go. Here's a wiring diagram. You need to check all the wiring and trace them back to the source. You either have wires crossed or shorted out. Check the wiring at the directional switch and make sure it's correct per the diagram. Check all the black wires going to the lights and make sure they have a good clean ground. Then check wiring by correct color wires going to the correct lights. You can buy a cheap multimeter for $10 at Walmart. Check wiring with the fuses out, lights off and remove all the bulbs on that circuit. For example, to check the taillights/license light, leave the fuse out, remove the tailights/license light bulbs. Locate the brown wire going to them. Set multimeter to ohms. Look at display, touch one test lead to good ground and the other to the brown wire. The display should stay the same. If it doesn't, that wire is grounded and it shouldn't be. Trace the wire back looking for a short. This will only work if you remove the bulbs and the circuit is dead. Inspect wiring for damaged or frayed insulation. If this picture is too small, send me a private message with your e-mail address and I'll e-mail it to you.

Here are the running light, blinker and brake light wiring daigrams. Check out the images (below). Let us know how it goes
Was this
answer
helpful?
Yes
No
+4
Thursday, May 31st, 2007 AT 2:03 PM

Please login or register to post a reply.