Sunday, March 9th, 2008 AT 8:54 PM
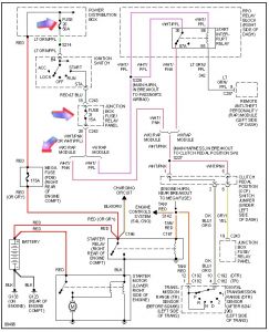
Okay, I made a small donation - I'll make a way bigger one if you help me out! My husband is killing us with his truck issues! The cable that runs from the starter to the battery was coroded (sp?), He replaced the battery, the cables (neg & pos), the starter, when he put everything back one of the neg wires was loose (branch off the negative cable) hit his wrench, he got a spark, so doesn't know if he blew a relay, but either way, no nothing. Won't start, won't click, no lights, or power to anything. This was all today, but it's been sitting for about a month and a half (finally got taxes back to buy the parts!), So he's also worried that if it does start there could be a problem with the gas from sitting so long, that sounds stupid to me, but what do I know. Thanks so much, seriously at this point it's tearing our family apart. I know that sounds stupid but he's in construction and needs his truck. Any help is so appreciated!


