Vacuum hose routing

Tiny
OFFROADJUNKIE
  • MEMBER
  • 1993 FORD BRONCO
Can I get the engine vacuum line routing?
Friday, November 13th, 2009 AT 8:48 PM

11 Replies

Tiny
OBXAUTOMEDIC
  • MECHANIC
  • 3,711 POSTS
Hello,

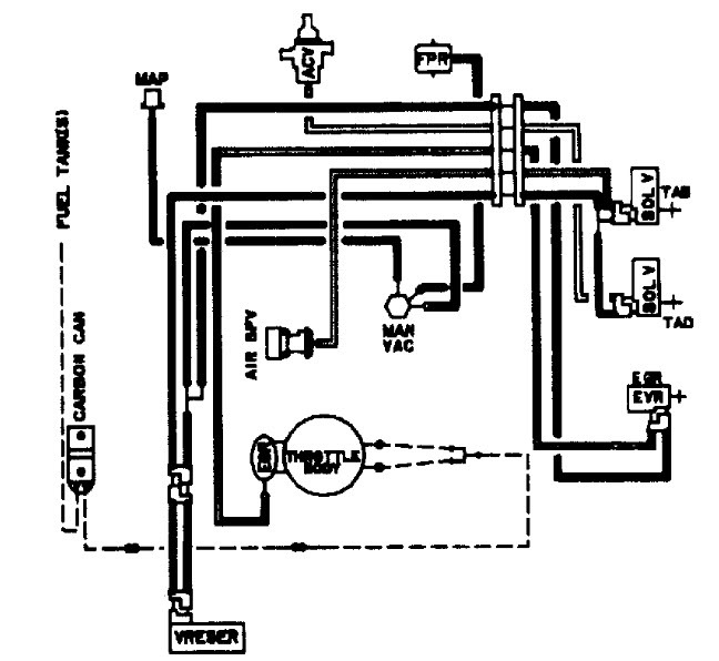
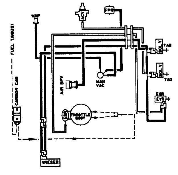
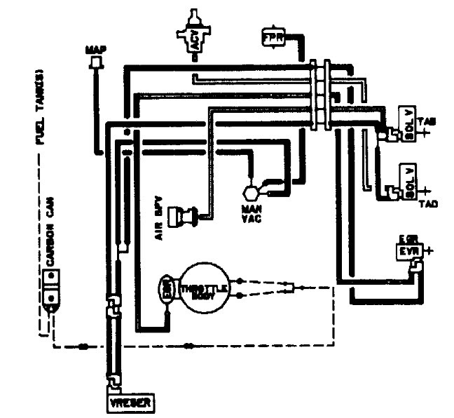
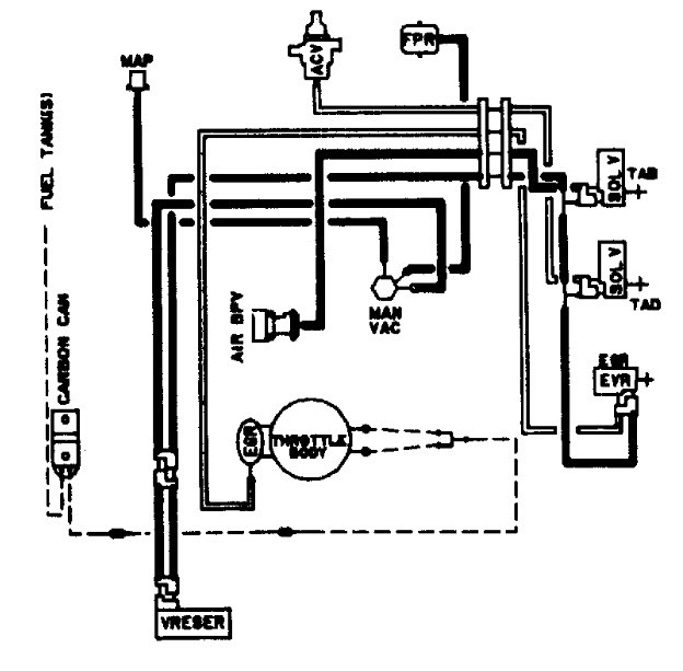
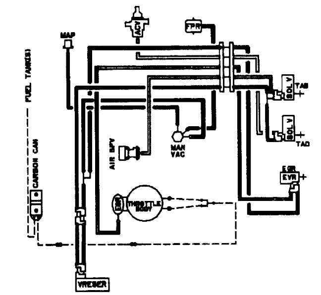
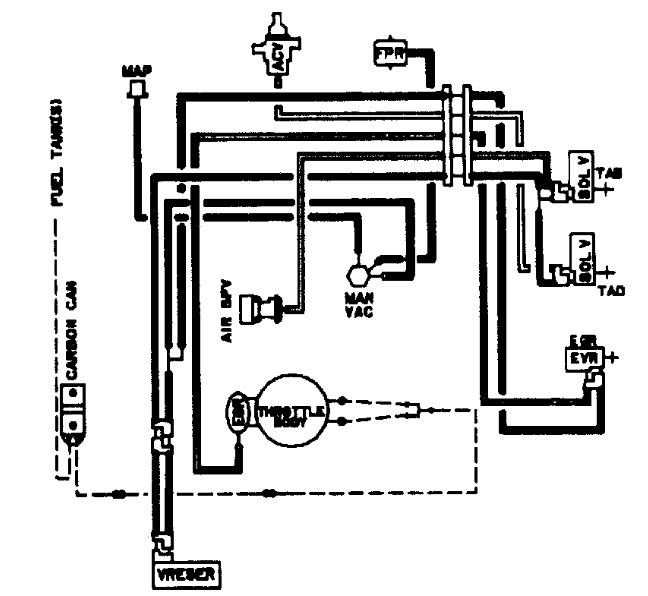
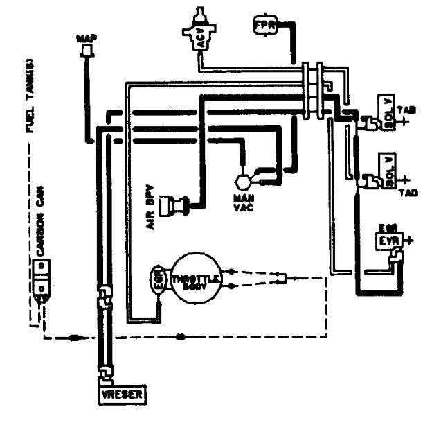
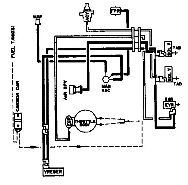
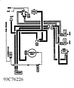
Check out the diagrams (Below). Please let us know if you need anything else to get the problem fixed.


https://www.2carpros.com/forum/automotive_pictures/188069_93broncoemission_1.jpg



.
Was this
answer
helpful?
Yes
No
Friday, November 13th, 2009 AT 9:38 PM
Tiny
DADSF350
  • MEMBER
  • 1 POST
  • 1990 FORD BRONCO
  • 148,000 MILES
Had fir and melted
Was this
answer
helpful?
Yes
No
Tuesday, December 29th, 2020 AT 1:55 PM (Merged)
Tiny
HMAC300
  • MECHANIC
  • 48,601 POSTS
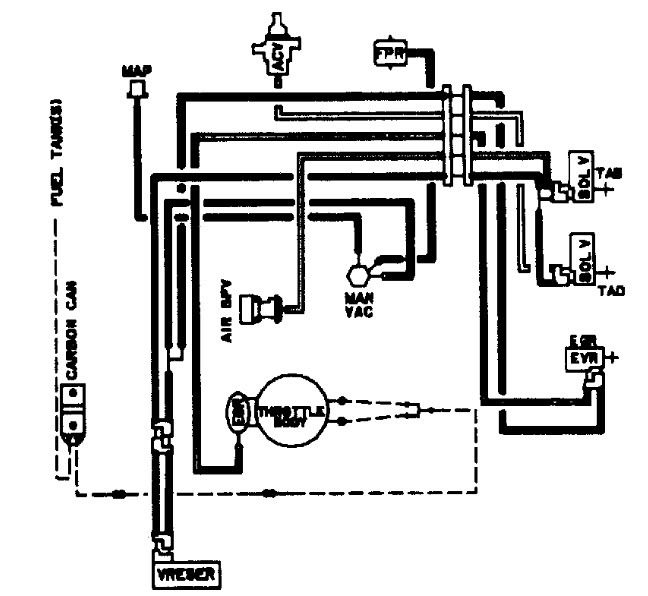
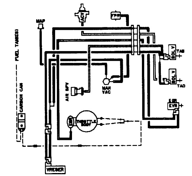
There are 2 different ones i'm sending both. Make sure to read this index. Yours is only figure 4&5, figure 5 second drawing.
Was this
answer
helpful?
Yes
No
Tuesday, December 29th, 2020 AT 1:55 PM (Merged)
Tiny
WOLFGON
  • MEMBER
  • 1 POST
  • 1988 FORD BRONCO
  • 60,000 MILES
I have a bronco 2. It wont run with all of its vacuum hoses hook up.I can take the pvc hose or the brake hose off and it will run.
Was this
answer
helpful?
Yes
No
Tuesday, December 29th, 2020 AT 1:55 PM (Merged)
Tiny
JACOBANDNICKOLAS
  • MECHANIC
  • 110,192 POSTS
That tells me there is no air getting to the engine. Have you checked intake for blockage of air, air filter, induction tube. Also, check to make sure the IAC is allowing air to enter the engine.
Was this
answer
helpful?
Yes
No
Tuesday, December 29th, 2020 AT 1:55 PM (Merged)
Tiny
OWENSBIGHEART
  • MEMBER
  • 3 POSTS
  • 1985 FORD BRONCO
  • 6 CYL
  • 4WD
  • AUTOMATIC
  • 138,000 MILES
Have a 85 Bronco II 6 cyl 2.8l and I have the manuel but can not see where all the vacuum lines go. Fixing it up but there is line off and can not find where it goes. Can anyone help me please!
Was this
answer
helpful?
Yes
No
+1
Tuesday, December 29th, 2020 AT 1:55 PM (Merged)
Tiny
BIGJIM79
  • MEMBER
  • 239 POSTS
Where does it look like it comes from?
Was this
answer
helpful?
Yes
No
Tuesday, December 29th, 2020 AT 1:55 PM (Merged)
Tiny
OWENSBIGHEART
  • MEMBER
  • 3 POSTS
Well come to find out the persosn who we bought the bronco from. Disconnected all the vacuum hoses. Trying to find out which one goes where by the manual. It doesnt show it very good at all.
Was this
answer
helpful?
Yes
No
Tuesday, December 29th, 2020 AT 1:55 PM (Merged)
Tiny
BIGJIM79
  • MEMBER
  • 239 POSTS
I would go to the dealer ship and get a print out from one of their because I have looked and cant find a decent image anywhere. I hope this helps.
Was this
answer
helpful?
Yes
No
Tuesday, December 29th, 2020 AT 1:55 PM (Merged)
Tiny
OWENSBIGHEART
  • MEMBER
  • 3 POSTS
Thanks, at this point anything helps. I never knew they would do that for you. We looked at alot of images and your right not very clear. Thanks again
Was this
answer
helpful?
Yes
No
Tuesday, December 29th, 2020 AT 1:55 PM (Merged)
Tiny
BIGJIM79
  • MEMBER
  • 239 POSTS
No problem. Glad to help
Was this
answer
helpful?
Yes
No
Tuesday, December 29th, 2020 AT 1:55 PM (Merged)

Please login or register to post a reply.