Saturday, March 13th, 2010 AT 12:22 PM
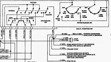
When I use my left turn signal it shuts the cruise off like you hit the brake. If you hit resume it comes back on.I have looked for rubbing or bad wires, I can't find the problem. Thanks



