Sunday, February 15th, 2026 AT 5:32 PM
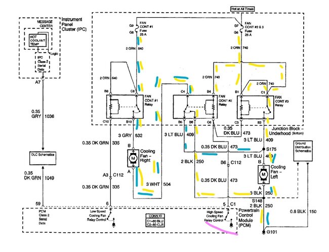
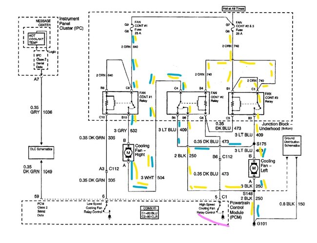
I am getting this Fan 2 Control Circuit code even after replacing the relays the fuses even replaced whole fan assembly and it is still coming up. Code is P0481 Fan 2 Control Circuit an it's saying the fix for the code is to replace fan relay or replace fan motor relay. But it's not causing me any overheating issues and the fans kick on n off as should do. After resetting codes and starting car engine light is off if I shut it off and start it again check engine light pops back on and when I run the code scan it shows up P0481 again. Just unsure of what else it be if already replaced everything it says will fix code error but it's still showing.
