HOME
ASK A QUESTION
REPAIR GUIDES
BECOME A MEMBER
LOG IN
Login with Facebook
OR
Remember me
NOT A MEMBER?
FORGOT PASSWORD?
CONTACT US
PRIVACY POLICY
TERMS AND CONDITIONS
☰
Home
Toyota
Tundra
Engine
Symptoms
Not Running
Engine will not start
KJFOS
MEMBER
2002 TOYOTA TUNDRA
3.4L
6 CYL
2WD
AUTOMATIC
300,000 MILES
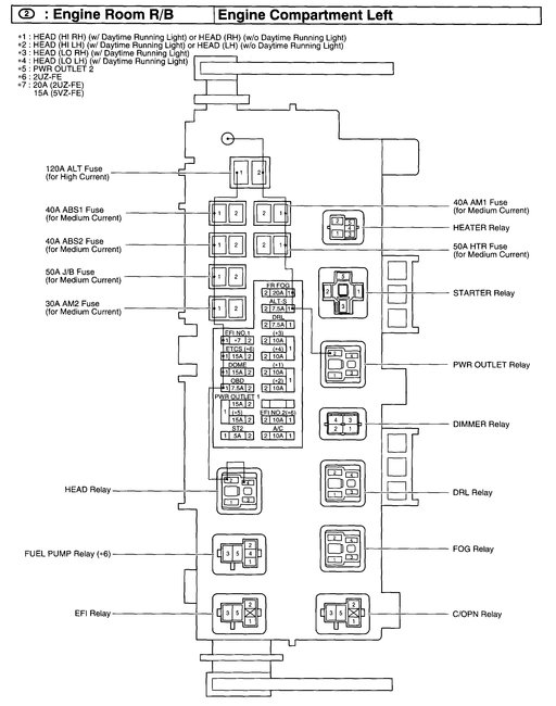
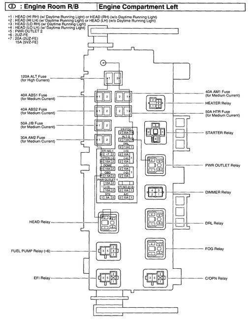
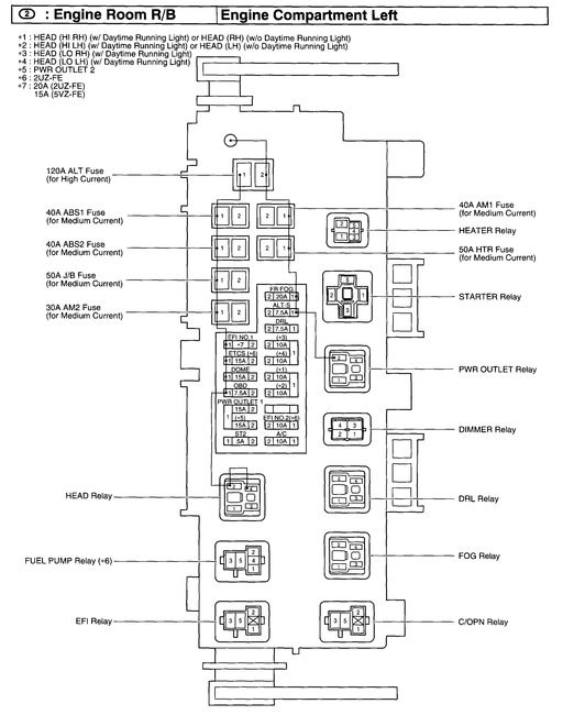
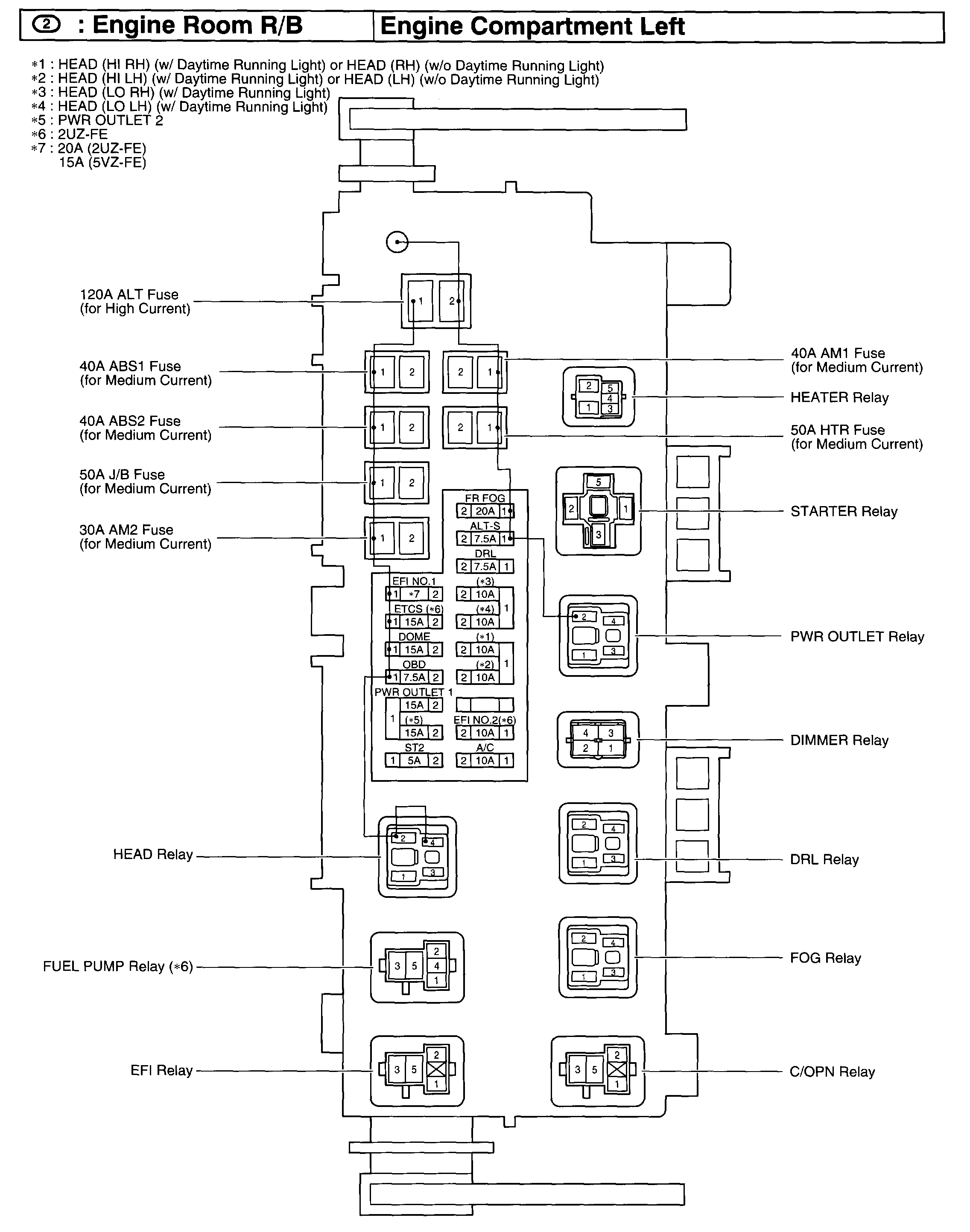
Engine turns over will not start. Suspect fuel pump relay or fuel pump. Where is relay located?
Sunday, March 4th, 2018 AT 9:34 AM
1 Reply
WRENCHTECH
MECHANIC
20,761 POSTS
It is in the engine compartment relay box. See picture.
Image (Click to make bigger)
Was this
answer
helpful?
Yes
No
Sunday, March 4th, 2018 AT 1:19 PM
Please
login
or
register
to post a reply.
Related Engine Not Running Content
Engine Won't Start
The Truck Has Been Running Great No Problems At All. I Filled The Tank Drove Home. The Next Morning The Starter Is Working But No Engine...
Asked by
Chaumont
·
13 ANSWERS
2001
TOYOTA TUNDRA
VIDEO
Car Cranking but Not Starting? Try This
Instructional repair video
GUIDE
Engine Not Starting
Over the past 20 years at 2CarPros we have identified the top problems that are easily fixed. This guide can save you a trip to the repair garage or calling a tow truck and...
My Pickup Failed To Start. No Headlights/brake Lights/...
My Pickup Failed To Start. No Headlights/brake Lights/the Doors Would Not Unlock Via The Remote. No Interior Lights/gauges Or Radio. I...
Asked by
dlarton
·
4 ANSWERS
2003
TOYOTA TUNDRA
Fusibal Link
I Messed Up Like A Fool And Hooked Up The Battery Wrong Only For A Couple Seconds In My 2007 Toyota Tundra. Once I Switched The Battery...
Asked by
dbouch
·
3 ANSWERS
2007
TOYOTA TUNDRA
Stalls At Idle
Engine Stopped Running In Drive While Coming To A Stop. Restarted Several Times Without Any Problems, But Each Time I Put It In Drive The...
Asked by
slindblom
·
7 ANSWERS
2002
TOYOTA TUNDRA
2002 Toyota Tundra Oil Pressure
I Just Purchased A 2002 Toyota Tundra Sr-5, Has 69,000 Miles And Is An Automatic. I Noticed The Oil Pressure Moves Up And Down With The...
Asked by
prinavy
·
3 ANSWERS
2002
TOYOTA TUNDRA
VIEW MORE
Ask a Car Question. It's Free!
How to fix an engine that wont start
Car Cranking but Not Starting? Try This
Crankshaft Sensor Replacement