Saturday, June 9th, 2018 AT 4:36 PM
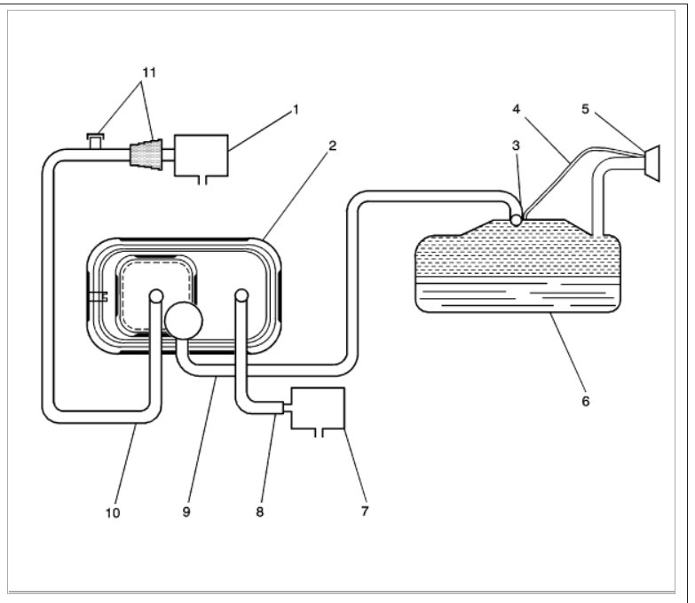
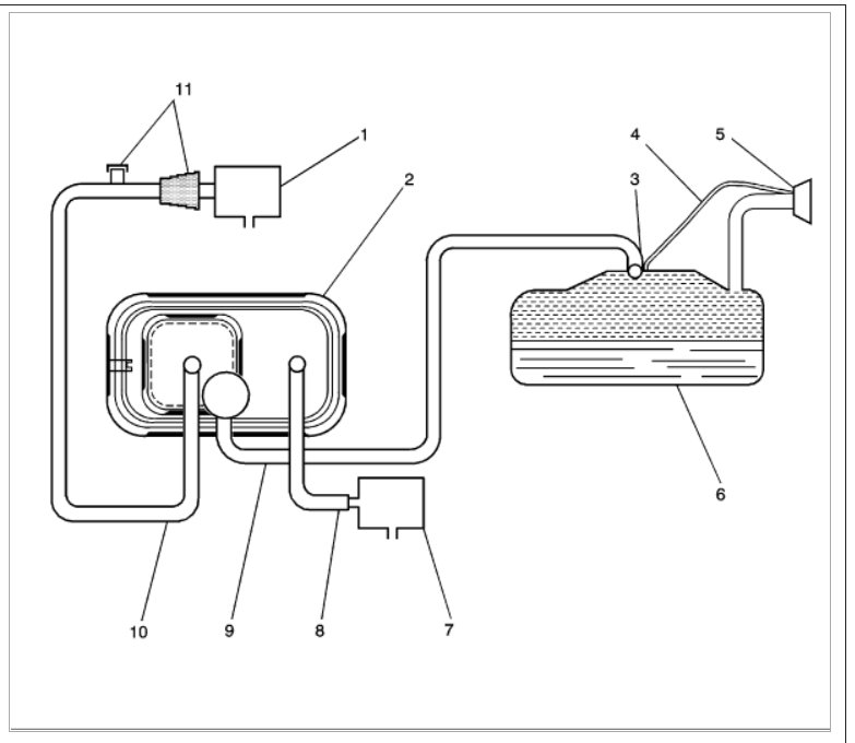
Searching for an engine vacuum diagram for my car listed above SS model. Tuning up soon and I have no idea what it looks like. I am used to the old stuff, lol. Thank you.


