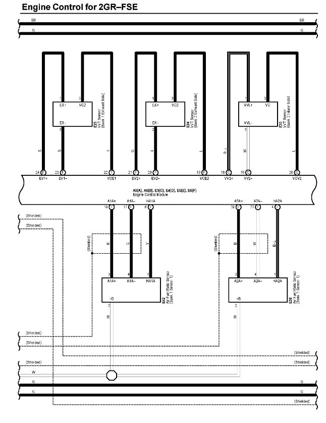
I am currently working on a vehicle that keeps shutting off. The engine was overheating, so it had blown head gasket, it was replaced with the top cylinder, after all the assembles it started having this issues. When I cranked the engine it will start properly and works for like 20 seconds, and it will start to lose power gradually until the engine will shut off, seeing that from the tachometer. If the engine is cranked 5 times, it will start but shut off gradually after some time.
I scanned it the only code found is (camshaft position sensor "b" high input). Could that be the problem?
Thursday, December 17th, 2020 AT 10:53 AM















