Saturday, November 11th, 2023 AT 5:45 PM
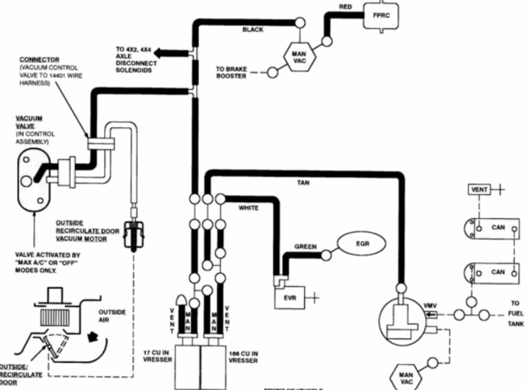
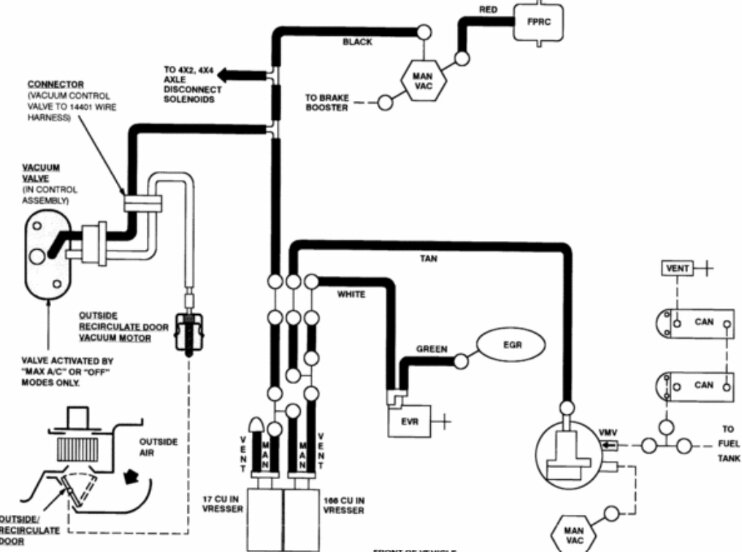
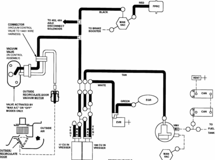
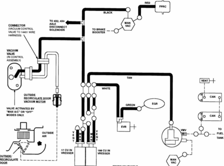
I need the vacuum hose/line routing diagram in detail for my truck listed above XLT model, 5.4 3v 4x4 flexible. I'm having difficulty ensuring that I have hooked up all vacuum lines correctly to Intake, booster, iwe, and evap purge solenoid.


