HOME
ASK A QUESTION
REPAIR GUIDES
BECOME A MEMBER
LOG IN
Login with Facebook
OR
Remember me
NOT A MEMBER?
FORGOT PASSWORD?
CONTACT US
PRIVACY POLICY
TERMS AND CONDITIONS
☰
Home
Jeep
Wangler YJ
Emission
EVAP
Canister
Can I get a diagram on how to hook up charcoal canister?
MARTYCHAR67
MEMBER
1989 JEEP WANGLER YJ
2.5L
4 CYL
4WD
MANUAL
100,000 MILES
Diagram on how to hook up a charcoal canister?
Monday, February 13th, 2023 AT 12:50 PM
1 Reply
JACOBANDNICKOLAS
MECHANIC
110,192 POSTS
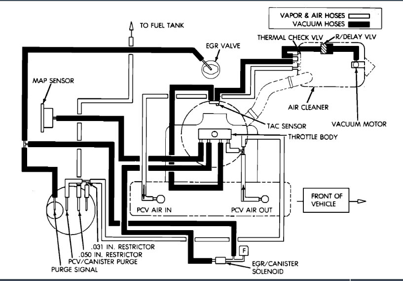
Hi,
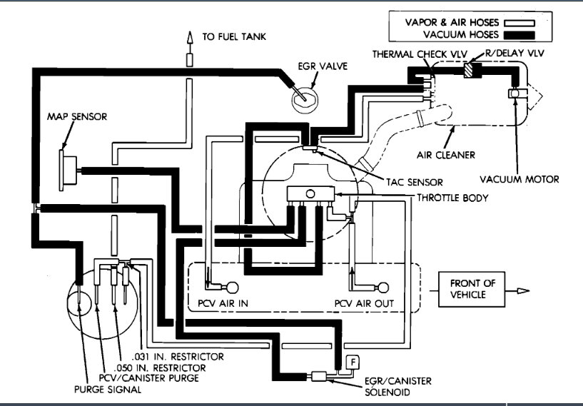
The only thing I have is a vacuum schematic. I attached it below. Take a look at it and let me know if it helps or if you have questions.
Take care,
Joe
See pic below.
Image (Click to make bigger)
Was this
answer
helpful?
Yes
No
Monday, February 13th, 2023 AT 4:41 PM
Please
login
or
register
to post a reply.
Related EVAP Canister Content
1990 Jeep Yj Smog Check
I Have A 1990 Jeep Wrangler 4.2l That I Have Been Trying To Pass Smog In Ca. The Jeep Has Been Running Pretty Good For An Old Vehicle And My...
Asked by
Smokin Jeep
·
15 ANSWERS
1990
JEEP WANGLER YJ
Ask a Car Question. It's Free!
Topdon OBD2 Scanner Review - This thing rocks
What to Do When a Check Engine Light?
Code Read Retrieval/Clear Mercedes Benz