Saturday, January 27th, 2018 AT 1:52 PM
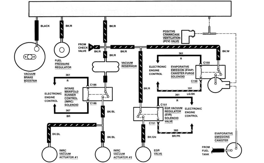
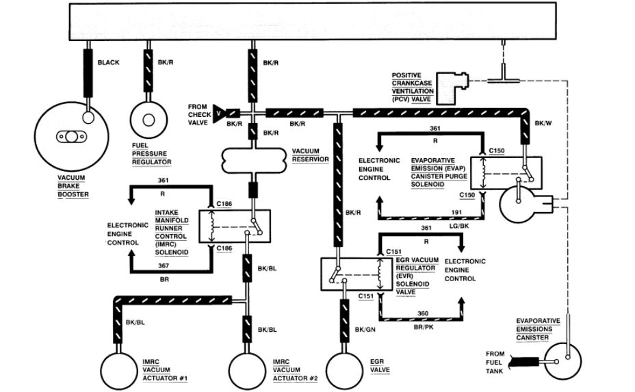
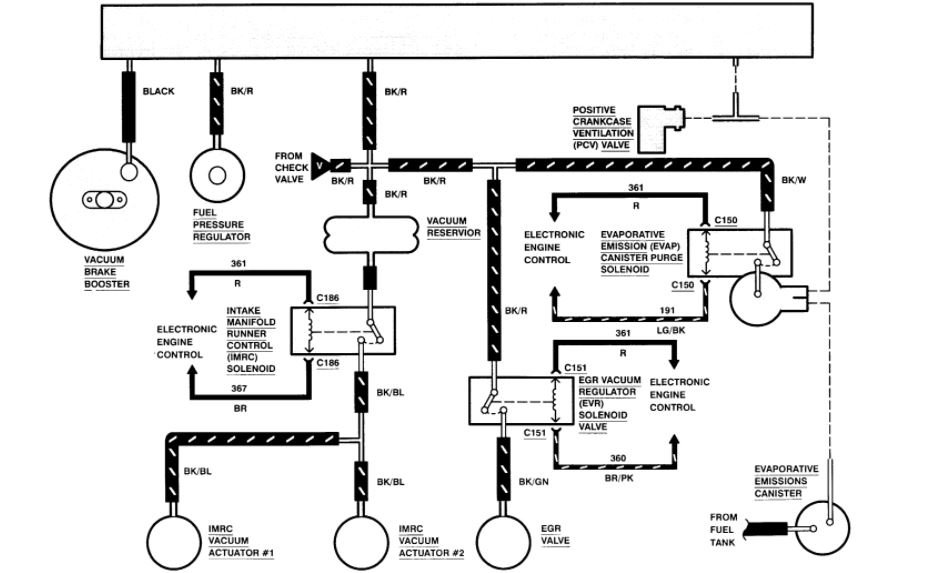
Cannot find locations of components in order to reattach disconnected vacuum lines. Having a hard time following the under-hood diagram. I would like to start the van to do an OBD SCAN.



