Electrical glitches after battery replacement?

Tiny
RKREWSON1954
  • MEMBER
  • 2014 HONDA CRV
  • 2.4L
  • 4 CYL
  • 4WD
  • AUTOMATIC
  • 80,000 MILES
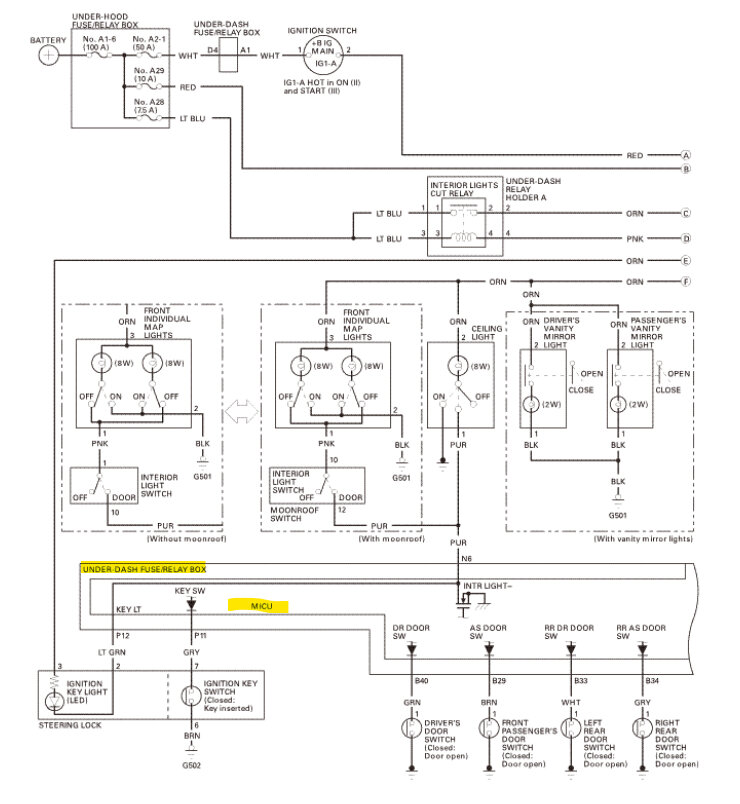
Recently replaced the battery in this car, used my jump box and a small harness that plugged into the OBDII port to maintain settings (first time I ever used that harness); now car starts and runs fine. Power door locks, radio, automatic headlights do not work. Interior lights do not work unless the key is turned to the on position. DRL lights work, head and taillights work if switch turned on. All exterior lights work, brake, turn, backup,
OBDII port does not work, will not activate my code reader.
No MIL lights lit on dash.
With code reader plugged in, dash info panel does not work, just says NO on the panel. Unplug the reader, everything comes back.
Checked all fuses with DVM, all is well.
I have not checked the OBDII port itself for power and grounds, the customer needed the car for work.
Saturday, October 21st, 2023 AT 1:56 PM

1 Reply

Tiny
AL514
  • MECHANIC
  • 5,597 POSTS
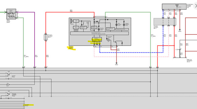
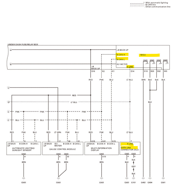
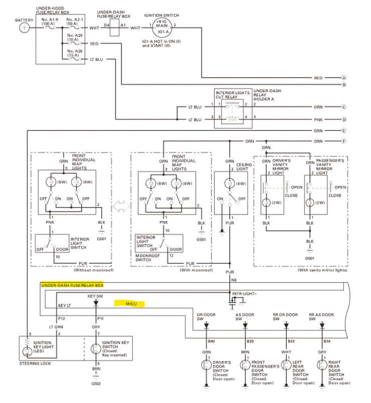
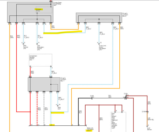
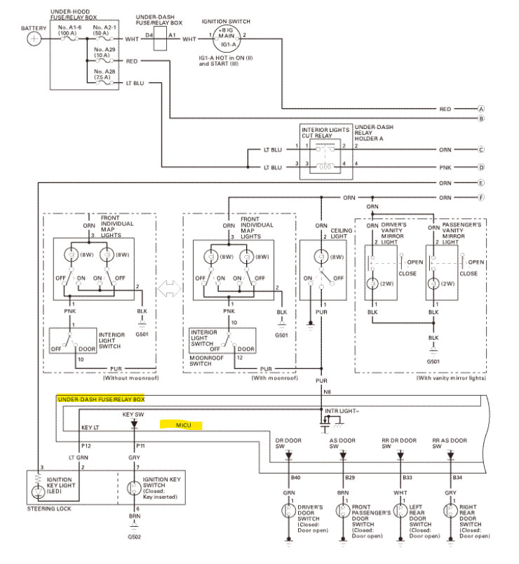
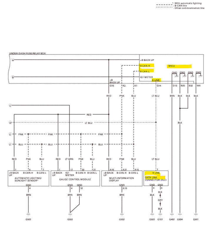
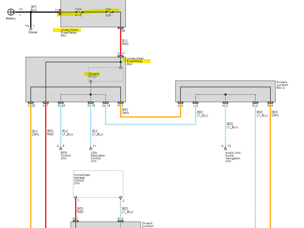
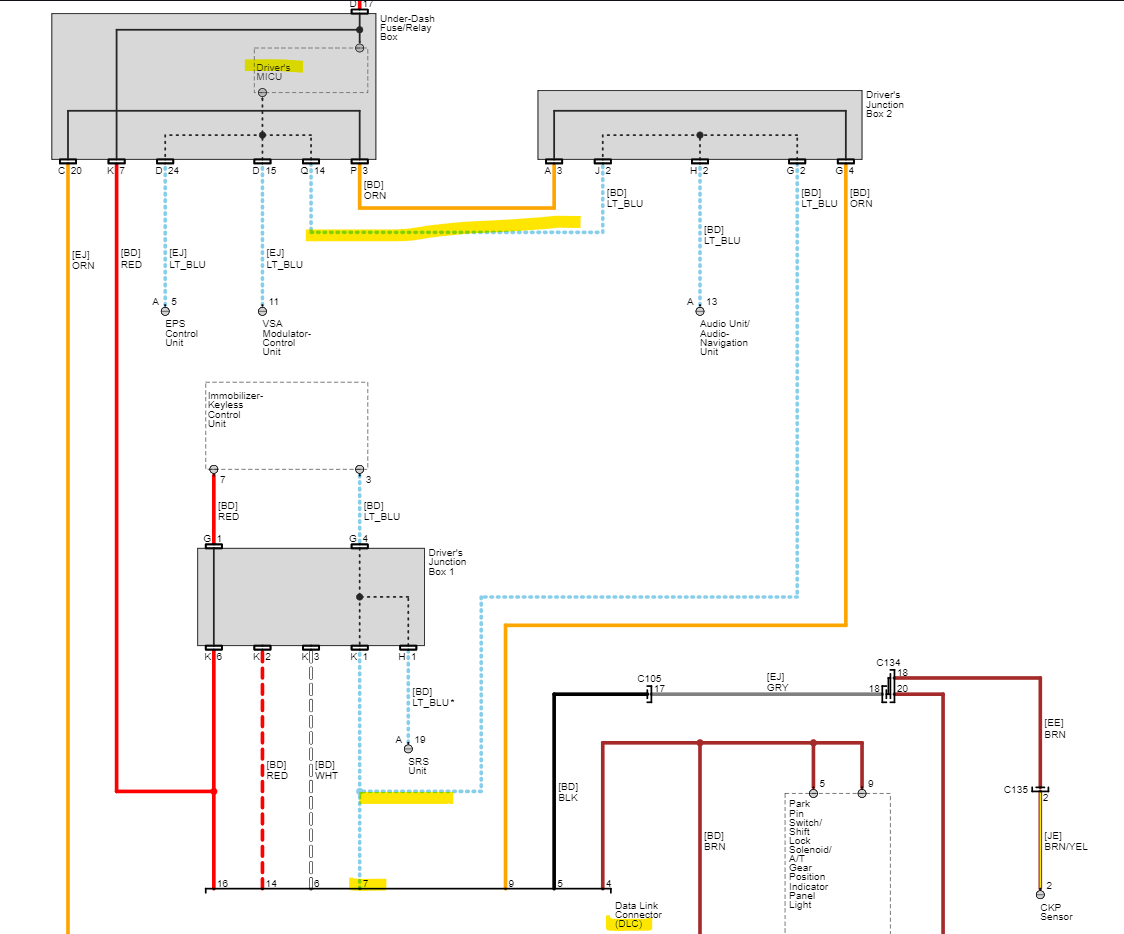
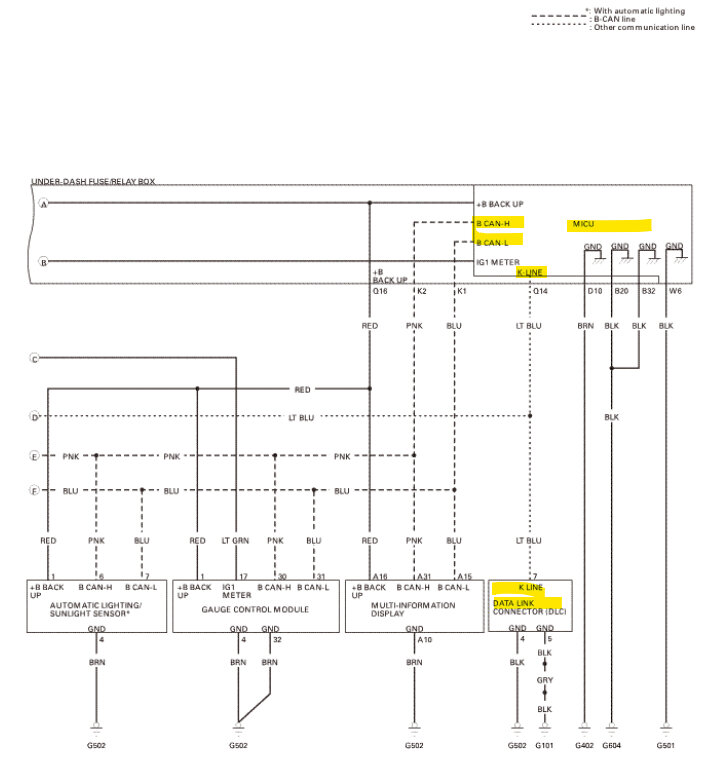
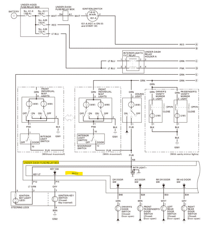
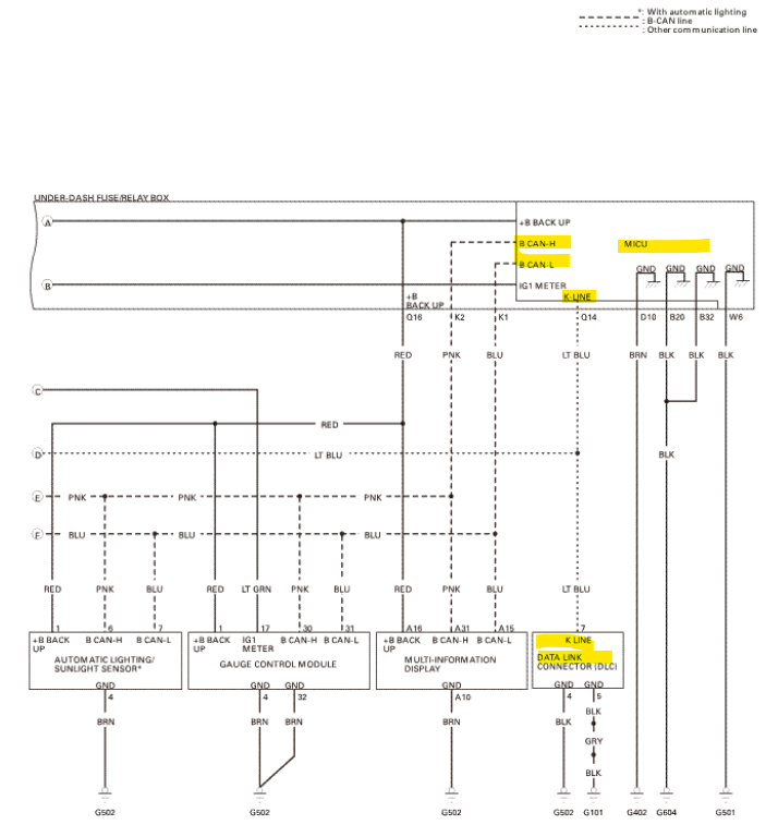
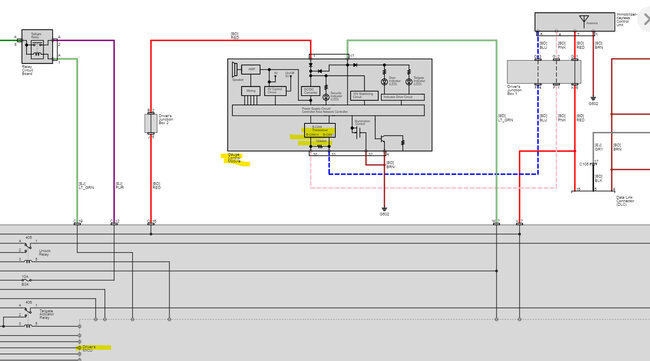
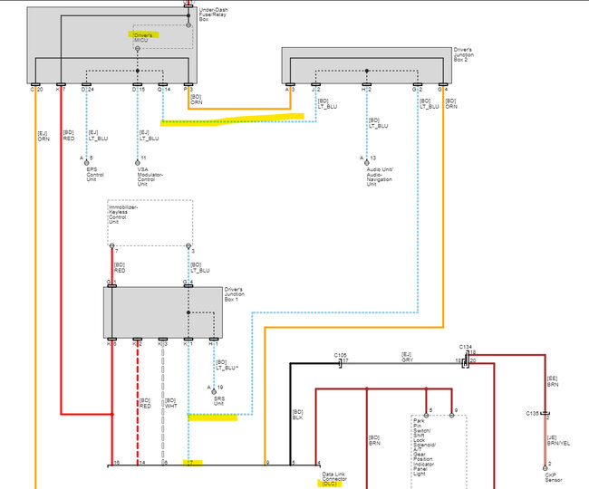
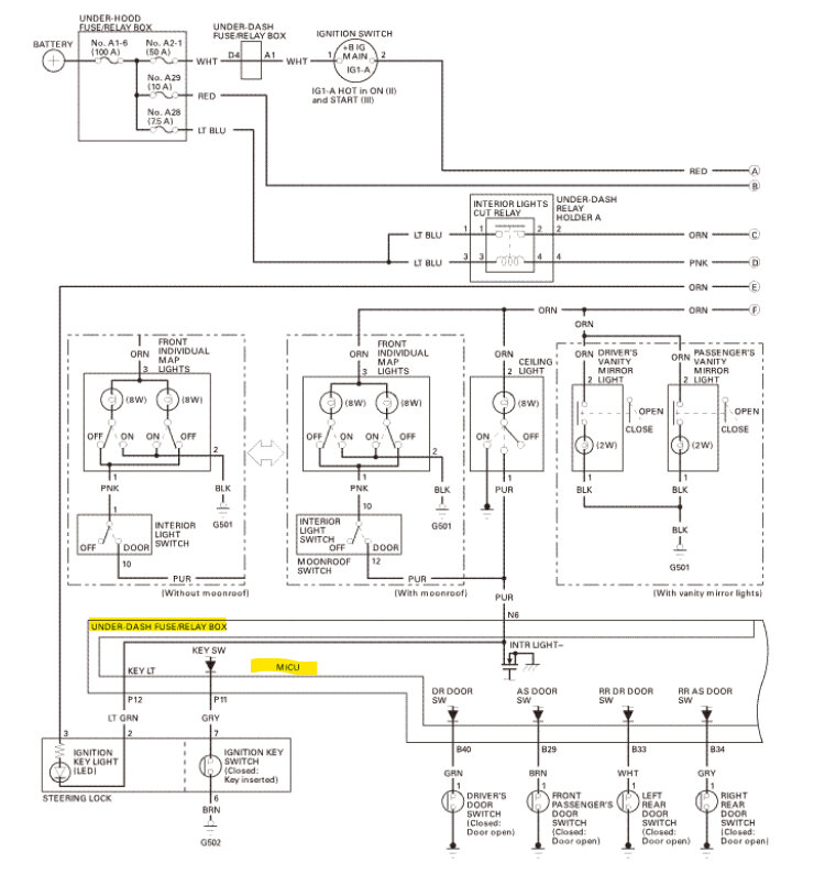
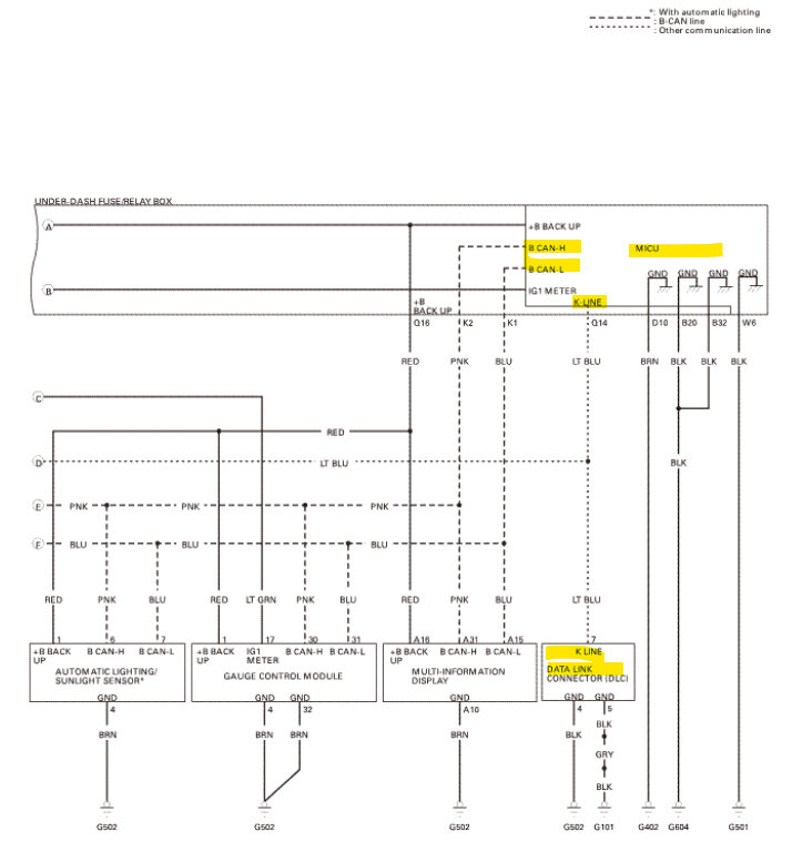
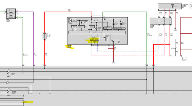
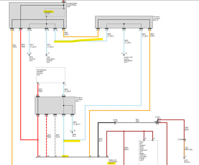
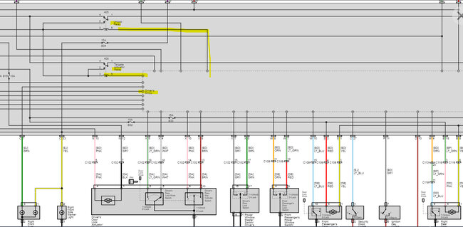
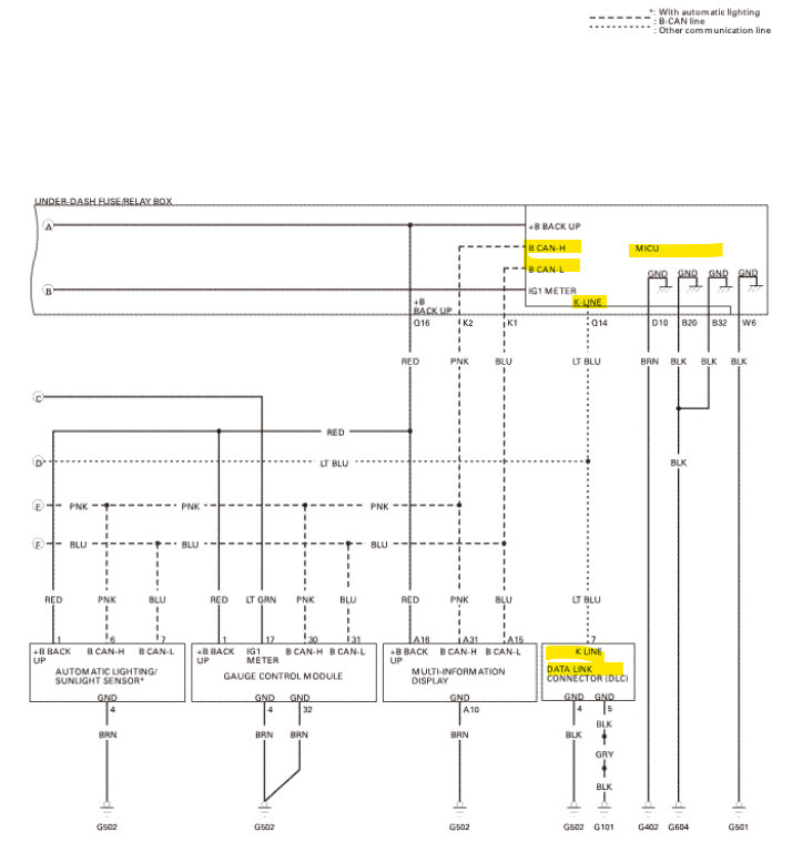
Hello, okay, by what you are describing and looking through some wiring diagrams, the component in common is this "Driver's MICU" which is a module that's part of the UnderDash Fuse/Relay Box, The OEM diagrams for this year Honda are pretty small, but it looks like that module is the one component that would affect the systems you mentioned here. Pin 16 of the DLC gets power from Fuse 29 but that also branches off in the Drivers MICU in that relay/fuse panel, so it might be that a voltage spike hit the module, that module controls the Door locks through the Lock and Unlock relays which are in turn, Ground controlled by the Drivers MICU. Ill post diagrams of all these,

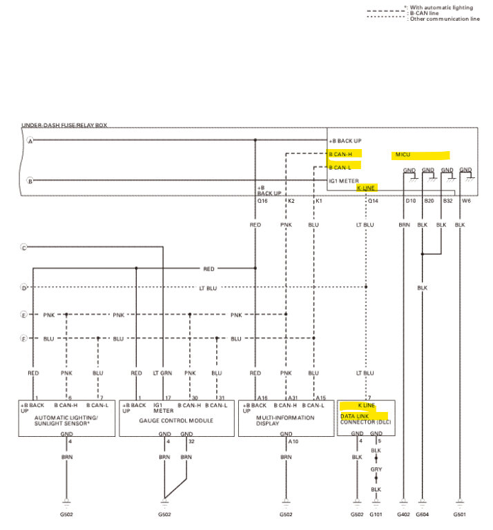
It looks like scan tool communication is on the K line from the DLC to the Drivers MICU and from there the MICU communicates on the CANBUS to all other modules from there. So, you may try a full system scan if possible. I'm not sure if you lost only communication to the ECM or if it won't communicate with any module at all, but I think I'd stay away from using that power lead feeding into the DLC,
But Ill post some of these diagrams so you can see what you're dealing with here.

These are some pretty crazy OEM diagrams, so it's difficult to tell exactly what might have happened. The Gauge Control Module communicates on the CAN Bus and has one of the 120 Ohm terminating resistors in it.
But it looks like all comms go through this MICU in that fuse panel.
Ill check on any TSBs or Recall info as well

One last thing I see is these vehicles might have an AMG (Absorbent Glass Mat) battery instead of a conventional FLA flooded lead acid battery so the correct one needs to be installed but that is a side note as of now.
Was this
answer
helpful?
Yes
No
Saturday, October 21st, 2023 AT 5:09 PM

Please login or register to post a reply.