Electrical/anti-theft alarm goes off and will not let the car start

Tiny
PAT_STING
  • MEMBER
  • 1995 LINCOLN TOWN CAR
  • V8
  • 2WD
  • AUTOMATIC
  • 90,000 MILES
After replacing headlight lamp switch when car is started anti-theft alarm goes off. Car will not start.
Tried disconnecting the battery, tried turning the ignition back and forth. Nothing is working.
Any suggestions?
Wednesday, September 18th, 2019 AT 7:38 PM

5 Replies

Tiny
BMDOUBLE
  • MECHANIC
  • 1,139 POSTS
This may be an add on alarm system issue. Did you notice any wires tapped in to when you replace the switch?
Was this
answer
helpful?
Yes
No
Thursday, September 19th, 2019 AT 9:22 AM
Tiny
PAT_STING
  • MEMBER
  • 3 POSTS
No wires. Its a factory installed anti-theft system.
Was this
answer
helpful?
Yes
No
Thursday, September 19th, 2019 AT 2:50 PM
Tiny
BMDOUBLE
  • MECHANIC
  • 1,139 POSTS
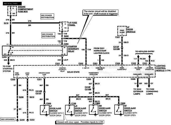
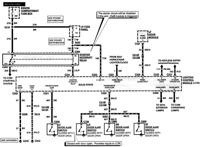
Something has triggered your anti theft system, the best way to diagnose this is to use a scan tool that can show the inputs and what they read to find out what has triggered the alarm. Also the system is tied in to the lighting control module, which is a known problem and can cause various faults. I've attached the wire diagrams so you can see how it ties in.
Was this
answer
helpful?
Yes
No
+2
Thursday, September 19th, 2019 AT 8:15 PM
Tiny
PAT_STING
  • MEMBER
  • 3 POSTS
Thank you. Will be working on it over the weekend. I was told it was most likely something to do with programming which means dealership (not looking forward to that bill).
Was this
answer
helpful?
Yes
No
Thursday, September 19th, 2019 AT 8:28 PM
Tiny
BMDOUBLE
  • MECHANIC
  • 1,139 POSTS
Here are the steps for transmitter programming:

1. Enter the five-digit permanent code into keyless entry keypad (14A626).

A. Within five seconds, press 1/2 switch.
B. Within five seconds, press any button on the first transmitter. The locks will cycle to confirm successful programming.
C. Within five seconds, press any button on the second transmitter.
D. Repeat step c for each additional transmitter (up to four total).
E. Press 7/8 and 9/0 together to end the programming session or wait more than 7.5 seconds.
Was this
answer
helpful?
Yes
No
Thursday, September 19th, 2019 AT 9:21 PM

Please login or register to post a reply.