No current from coil to distributor?

Tiny
DODGEB2500
  • MEMBER
  • 1996 DODGE VAN
  • 5.2L
  • V8
  • 2WD
  • AUTOMATIC
  • 261,500 MILES
No current from coil to distributor, new coil already installed still no current from new coil to distributor. Checked all fuses and relays all good. Need guidance on what to check or do?
Friday, July 29th, 2022 AT 11:30 AM

1 Reply

Tiny
CARADIODOC
  • MECHANIC
  • 34,463 POSTS
First of all, what symptoms led up to this? Next, have you read the diagnostic fault codes? If not, Chrysler made doing that yourself much easier than any other manufacturer. Cycle the ignition switch from "off" to "run" three times within five seconds without cranking the engine. Leave it in "run", then watch the code numbers appear in the odometer display. You can go here:

https://www.2carpros.com/trouble_codes/obd2/p0700

to see the definitions, or I can interpret them for you. There's two important points to be aware of with fault codes. First, they never say to replace parts or that one is bad. They only indicate the circuit or system that needs further diagnosis. Second, some common causes of a crank / no-start are related to sensors that may not set a related fault code just from cranking the engine. They need more time to be detected, as in when a stalled engine is coasting to a stop. For that reason, it's important to not disconnect the battery until the codes have been read and recorded, otherwise that valuable information will be erased and lost.

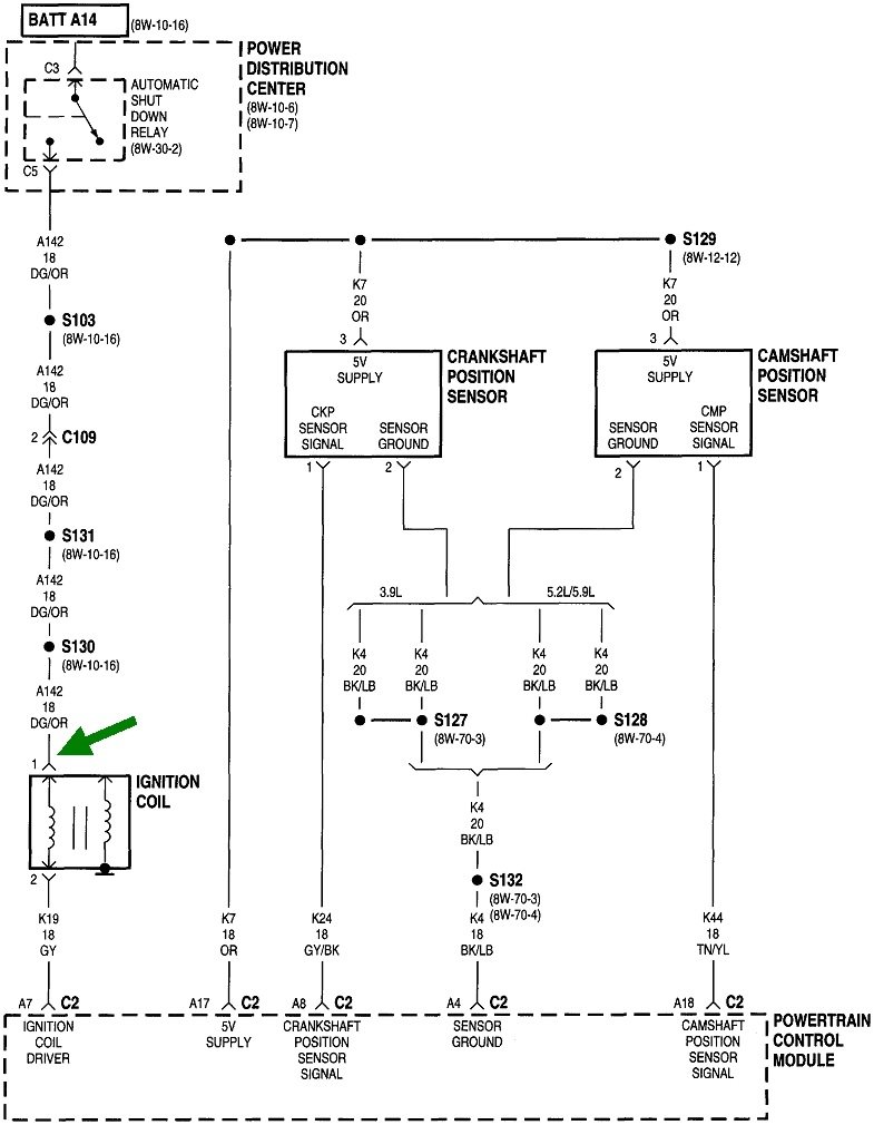
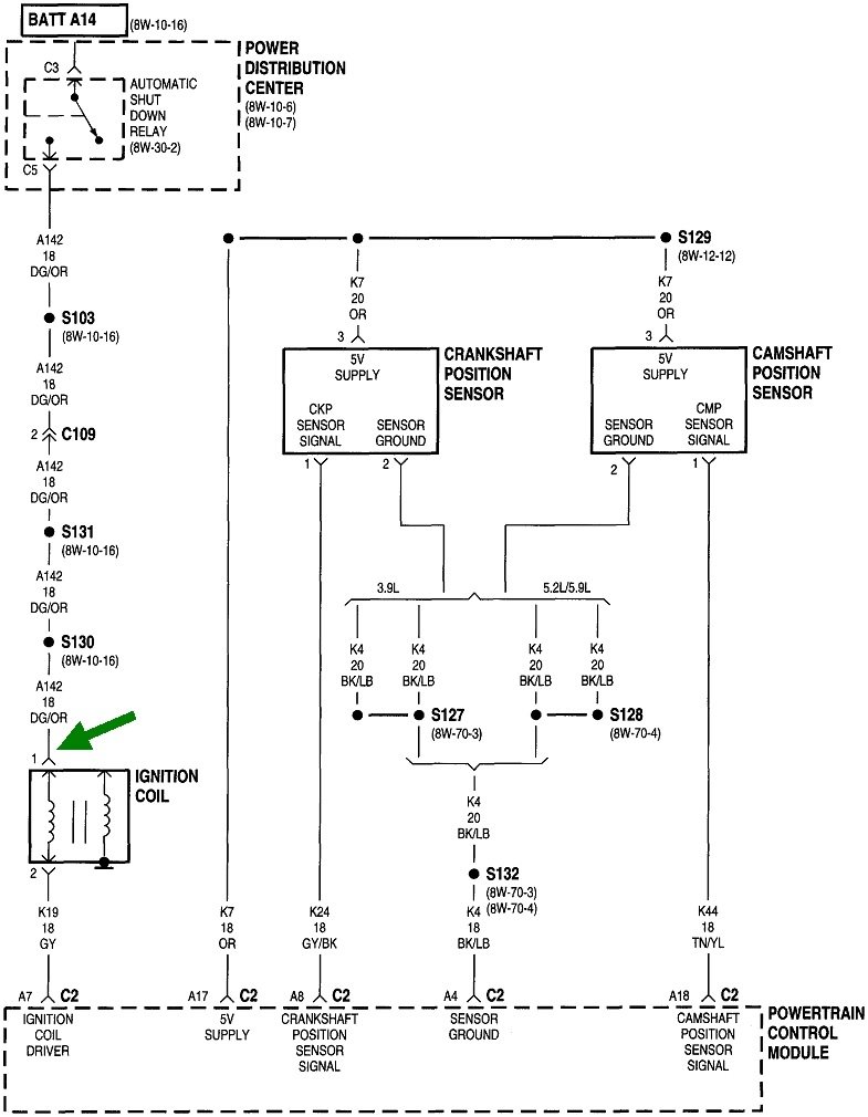
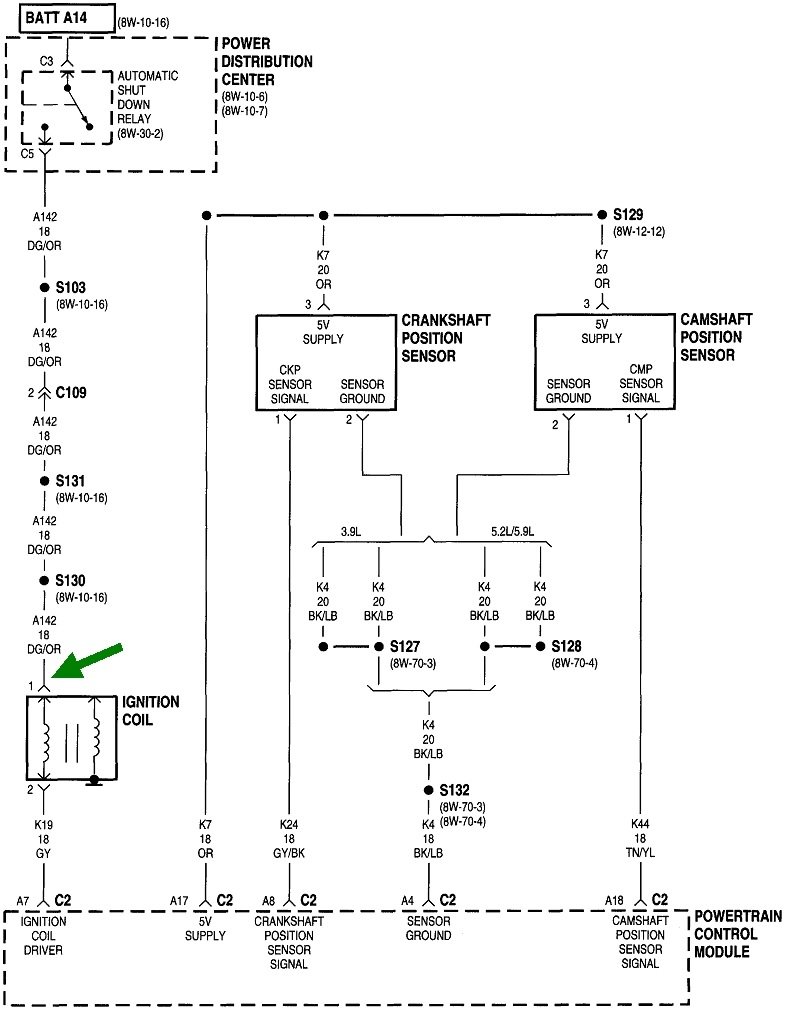
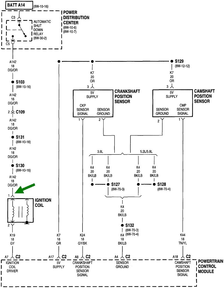
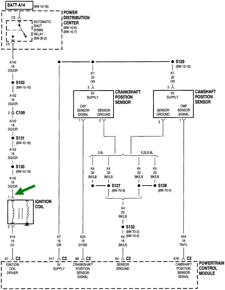
If you find a fault code related to the crankshaft position sensor or the camshaft position sensor, we need to look there first. Otherwise, the place to start is by determining if the automatic shutdown, (ASD) relay is turning on. A test light works best for this, but you can use a digital voltmeter too. Here's links to some related articles, if it will help:

https://www.2carpros.com/articles/how-to-use-a-test-light-circuit-tester

https://www.2carpros.com/articles/how-to-use-a-voltmeter

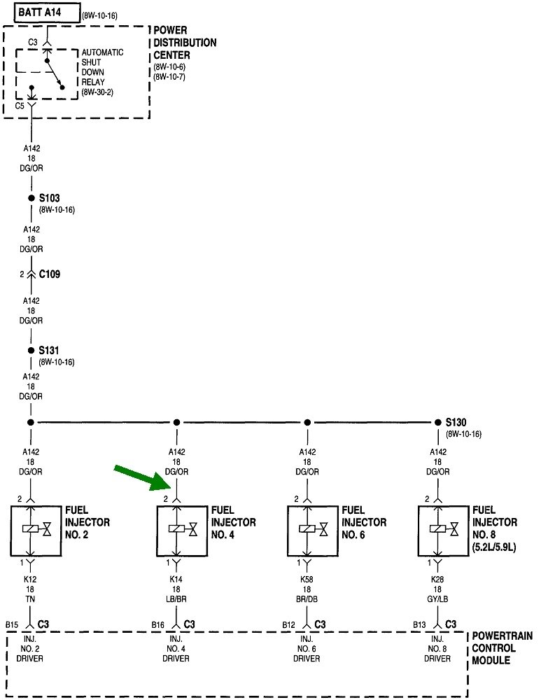
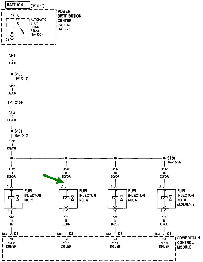
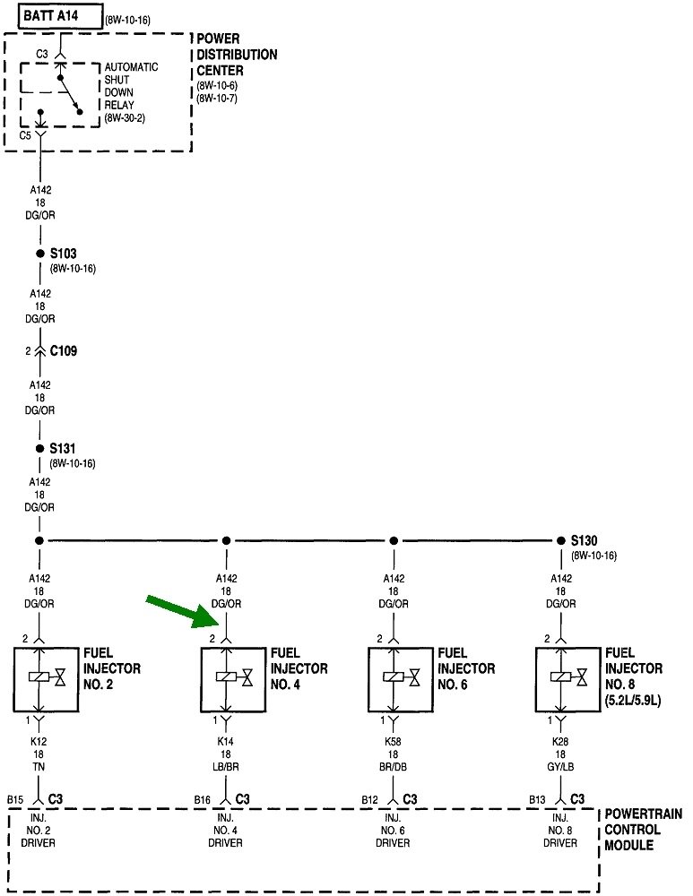
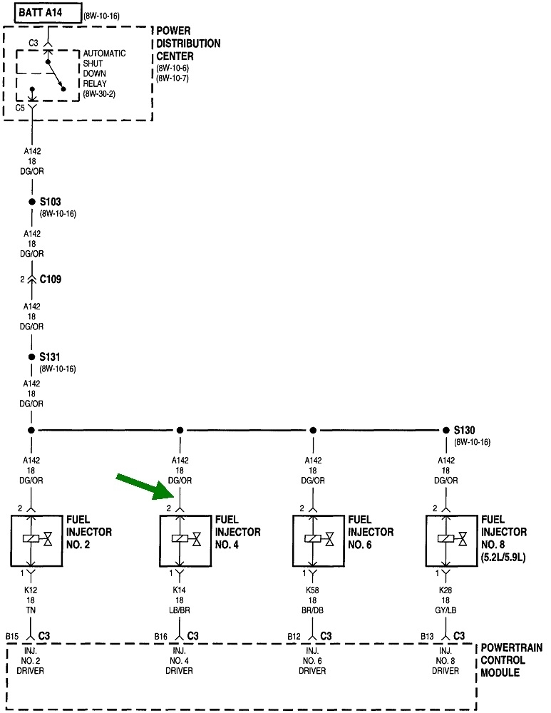
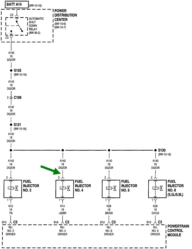
Look for the wire that is the same color at the ignition coil, every injector, or either smaller terminal on the back of the alternator. That is usually a dark green / orange wire as shown in these diagrams. Back-probe through the rubber weather seal, then have a helper run the ignition switch. Proper operation is the test light, (ASD relay), will turn on for one second when the ignition switch is turned to "run", then it will turn off. What is important is they must turn on again once the engine is rotating, (cranking or running). If they do turn back on during cranking, we'll have to look for a problem in the ignition system or the fuel pump system, but not both. Those are by far the two least common failures.

It's much more common to have a loss of spark, injector pulses, and fuel pump all at the same time. That's where the ASD relay isn't turning back on, and that's almost always due to a problem with the crankshaft position sensor circuit or the camshaft position sensor circuit.

Let me know what you find with the fault codes and the ASD relay operation, then we'll figure out where to go next.
Was this
answer
helpful?
Yes
No
Friday, July 29th, 2022 AT 5:21 PM

Please login or register to post a reply.