EGR valve problem

Tiny
RICKYCLEVINGER
  • MEMBER
  • 2003 SUZUKI GRAND VITARA
  • 3.0L
  • 6 CYL
  • 4WD
  • AUTOMATIC
  • 140,000 MILES
Changed the EGR valve because I was getting a random misfire code and the engine was stalling. Now I am getting a po403 code and the engine still intermittently stalls.
Saturday, June 2nd, 2018 AT 9:11 AM

1 Reply

Tiny
JACOBANDNICKOLAS
  • MECHANIC
  • 110,192 POSTS
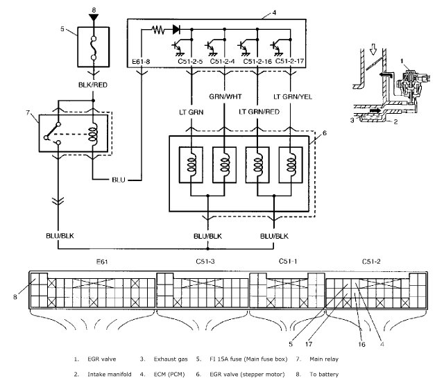
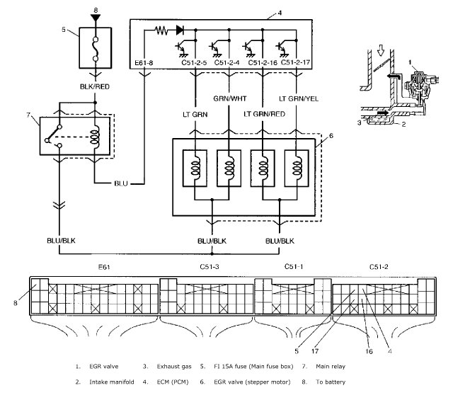
Hi and thanks for using 2CarPros. Com. You will need a scanner to perform the following test to diagnose if there is a problem with the EGR and to make repairs. You will also need a multi meter to check terminal voltage. Note: I figure you are already know it is related to the EGR since you replaced the part already. However, this code indicates an issue with the EGR control circuit. Here are the diagnostics and flow chart information to help determine where the problem is coming from. I have also attached a schematic, picture, and flow chart for you to follow.

DTC P0403: Exhaust Gas Recirculation (EGR) Control Circuit
Wiring Diagram
DTC Detecting Condition and Trouble Area
DTC Confirmation Procedure
WARNING:
When performing a road test, select a place where there is no traffic or possibility of a traffic accident and be very careful during testing to avoid occurrence of an accident.
Road test should be carried out with 2 persons, a driver and a tester, on a level road.
NOTE:
Make sure that the following conditions are satisfied when using this "DTC Confirmation Procedure".
Intake air temperature: -14 °C (7 °F) or higher
With ignition switch OFF, connect scan tool to DLC.
Turn ON ignition switch and clear DTC using scan tool.
Start engine and warm it up to normal operating temperature.
Run engine at 2000 rpm and increase engine speed to 5000 rpm and then decrease it to 2000 rpm noting in order not to close throttle valve.
Repeat step 4. 10 to 20 times.
Stop vehicle and check DTC and pending DTC.
Step 1 - 3
DTC Troubleshooting

I hope this helps you. Let me know if you have other questions or need additional help.

Take care,
Joe
Was this
answer
helpful?
Yes
No
Sunday, June 3rd, 2018 AT 4:43 PM

Please login or register to post a reply.