ECM replaced, now instrument cluster not working, misfires and tries to stall

Tiny
BAMBIROOP
  • MEMBER
  • 2009 SATURN AURA
  • 2.4L
  • 2WD
  • AUTOMATIC
  • 158,000 MILES
After a no start, an ECM was replaced, now why would the instrument cluster be non responsive and after start the car misfires and tries to stall?
Friday, July 12th, 2019 AT 8:00 AM

29 Replies

Tiny
ASEMASTER6371
  • MECHANIC
  • 52,796 POSTS
Good morning.

did the dash respond with the old PCM?

Did you have the replacement flashed to your car?

New or used PCM?

Are there any codes stored?

https://www.2carpros.com/articles/engine-misfires-or-runs-rough

Roy
Was this
answer
helpful?
Yes
No
Friday, July 12th, 2019 AT 8:18 AM
Tiny
BAMBIROOP
  • MEMBER
  • 16 POSTS
Morning, yes car was perfect before no start. No signs of anything. Yes the ECM was programmed. It was a rebuilt ECM. No codes with old ECM. With new ECM there is a fuel level sensor code.
Was this
answer
helpful?
Yes
No
Friday, July 12th, 2019 AT 8:38 AM
Tiny
BAMBIROOP
  • MEMBER
  • 16 POSTS
Also before ECM was claimed bad a new starter was put on. Old starter claimed to be bad. But there was still a no start after new starter. Was getting no power to relay switch or circuit.
Was this
answer
helpful?
Yes
No
Friday, July 12th, 2019 AT 8:40 AM
Tiny
ASEMASTER6371
  • MECHANIC
  • 52,796 POSTS
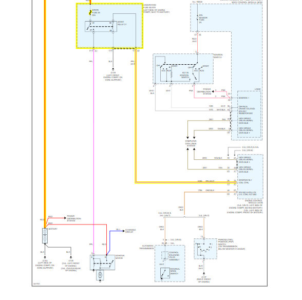
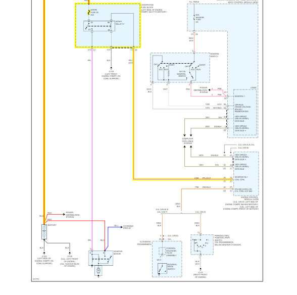
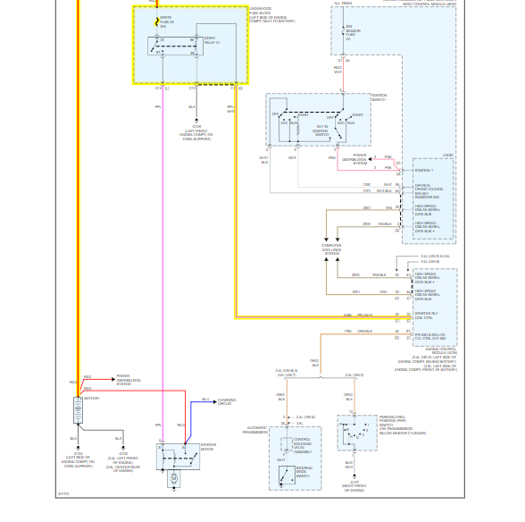
Okay, the PCM does provide power to the relay, You need to test for power at the relay in the start position.

I attached a diagram for you.

Roy
Was this
answer
helpful?
Yes
No
Friday, July 12th, 2019 AT 2:59 PM
Tiny
BAMBIROOP
  • MEMBER
  • 16 POSTS
The car now starts with ECM replacement, it just that now I'm having multiple issues like misfires, stalling after start until accelerate. Also instrument cluster seems to be damage. There's lights on cluster but no info. All gauges are non working. Also information such as fuel level are not communicating.
Was this
answer
helpful?
Yes
No
Friday, July 12th, 2019 AT 3:31 PM
Tiny
BAMBIROOP
  • MEMBER
  • 16 POSTS
The car has lost power while driving.
Was this
answer
helpful?
Yes
No
Friday, July 12th, 2019 AT 3:32 PM
Tiny
ASEMASTER6371
  • MECHANIC
  • 52,796 POSTS
With the misfires, it will lose power. You need to check the items I listed.

Was the dash working before the PCM replacement?

Roy
Was this
answer
helpful?
Yes
No
Friday, July 12th, 2019 AT 3:37 PM
Tiny
BAMBIROOP
  • MEMBER
  • 16 POSTS
Okay, and yes the dash was completely working before replacement.
Was this
answer
helpful?
Yes
No
Friday, July 12th, 2019 AT 3:42 PM
Tiny
ASEMASTER6371
  • MECHANIC
  • 52,796 POSTS
Okay, that is pointing to the PCM.

Where did you get the PCM?

Roy
Was this
answer
helpful?
Yes
No
Friday, July 12th, 2019 AT 3:55 PM
Tiny
BAMBIROOP
  • MEMBER
  • 16 POSTS
It was used, salvage yard.
Was this
answer
helpful?
Yes
No
Friday, July 12th, 2019 AT 3:58 PM
Tiny
ASEMASTER6371
  • MECHANIC
  • 52,796 POSTS
That's no good. That's the issue. You need a rebuilt or new one especially since you had it programmed.

Roy
Was this
answer
helpful?
Yes
No
Friday, July 12th, 2019 AT 4:19 PM
Tiny
BAMBIROOP
  • MEMBER
  • 16 POSTS
Okay, any suggestions on where to get a rebuilt ECM?
Was this
answer
helpful?
Yes
No
Friday, July 12th, 2019 AT 4:21 PM
Tiny
ASEMASTER6371
  • MECHANIC
  • 52,796 POSTS
Okay, rock auto is the best deal. You will have to have it programmed to your car.

Roy
Was this
answer
helpful?
Yes
No
+1
Friday, July 12th, 2019 AT 4:42 PM
Tiny
BAMBIROOP
  • MEMBER
  • 16 POSTS
Okay, is this a new part?
Was this
answer
helpful?
Yes
No
Friday, July 12th, 2019 AT 5:42 PM
Tiny
ASEMASTER6371
  • MECHANIC
  • 52,796 POSTS
Yes, no core.

Roy
Was this
answer
helpful?
Yes
No
+1
Friday, July 12th, 2019 AT 5:49 PM
Tiny
BAMBIROOP
  • MEMBER
  • 16 POSTS
Roy thank you so much.
Was this
answer
helpful?
Yes
No
Friday, July 12th, 2019 AT 5:52 PM
Tiny
ASEMASTER6371
  • MECHANIC
  • 52,796 POSTS
You are welcome.

Always glad to help.

Roy
Was this
answer
helpful?
Yes
No
+1
Friday, July 12th, 2019 AT 6:07 PM
Tiny
BAMBIROOP
  • MEMBER
  • 16 POSTS
Hello,
Now I'm getting u0100 code? Please help.
Was this
answer
helpful?
Yes
No
Wednesday, July 24th, 2019 AT 10:12 AM
Tiny
ASEMASTER6371
  • MECHANIC
  • 52,796 POSTS
OK, What does not function in the system?

Did you get everything else fixed yet?

Roy

Diagnostic Aids

* A control module may have a U-code stored in history that does not require any repairs. Issues with late or corrupted messages between control modules can be temporary with no apparent symptom or complaint; this does not mean the control module is faulty. Do not replace a control module based only on a history U-code.
* Do not replace a control module reporting a U-code. The U-code identifies which control module needs to be diagnosed for a communication issue.
* Communication may be available between the BCM and the scan tool with either the low or high speed GMLAN serial data system inoperative. This condition is due to the BCM using both the low and high speed GMLAN systems.
* Use Data Link References (See: Information Bus > Initial Inspection and Diagnostic Overview > Data Link References) to determine if the module uses high or low speed GMLAN serial data communications.
* Some control modules may not have internal protection for specific control circuits and may open a B+ or ignition fuse. If a fuse is open and the B+ or ignition circuit is not shorted to ground, ensure none of the control circuits are shorted to ground before replacing the control module.
* This diagnostic can be used for any control module that is not communicating, regardless of the type of serial data circuit it is connected to, providing the vehicle is equipped with the control module.
Was this
answer
helpful?
Yes
No
Wednesday, July 24th, 2019 AT 10:24 AM
Tiny
BAMBIROOP
  • MEMBER
  • 16 POSTS
Replaced 02 sensor. No change.
Was this
answer
helpful?
Yes
No
Wednesday, July 24th, 2019 AT 11:27 AM

Please login or register to post a reply.