DVD player not working properly after replacing the battery

Tiny
KAWELLS04
  • MEMBER
  • 2005 CHRYSLER TOWN AND COUNTRY
  • 164,000 MILES
I changed the battery and now my DVD player will take the CD in but wont play and the screen stays black. I don't have the remote. Radio works fine. What do I do to fix it? It's the 6 DVD changer with the one flip down screen and navigation on radio.
Friday, January 1st, 2021 AT 10:59 AM

5 Replies

Tiny
CARADIODOC
  • MECHANIC
  • 34,481 POSTS
Eject all of the DVDs and start over. I have this problem with a 6-disc CD changer I put in the trunk of my 1993 Dynasty. That car has less than 5,000 miles, so it's in storage most of the time. When the battery is reconnected, the unit goes through its initialization sequence to see if any CDs are in the cartridge. In so doing, it loads the first CD while one of the other five are already loaded. That puts two in one slot in the cartridge. All I have to do is pop the cartridge out, remove the five discs, then reinsert it empty. That starts the next initialization and it will put the remaining disc into a slot so it can be removed.
Was this
answer
helpful?
Yes
No
Saturday, January 2nd, 2021 AT 4:18 PM
Tiny
KAWELLS04
  • MEMBER
  • 2 POSTS
I don't think theres any DVD's in it. I have gone through the eject process and nothing has come out. My screen is staying black, no sound as if DVD's aren't even playing but everything was working fine before I replaced the battery.
Was this
answer
helpful?
Yes
No
Saturday, January 2nd, 2021 AT 8:28 PM
Tiny
CARADIODOC
  • MECHANIC
  • 34,481 POSTS
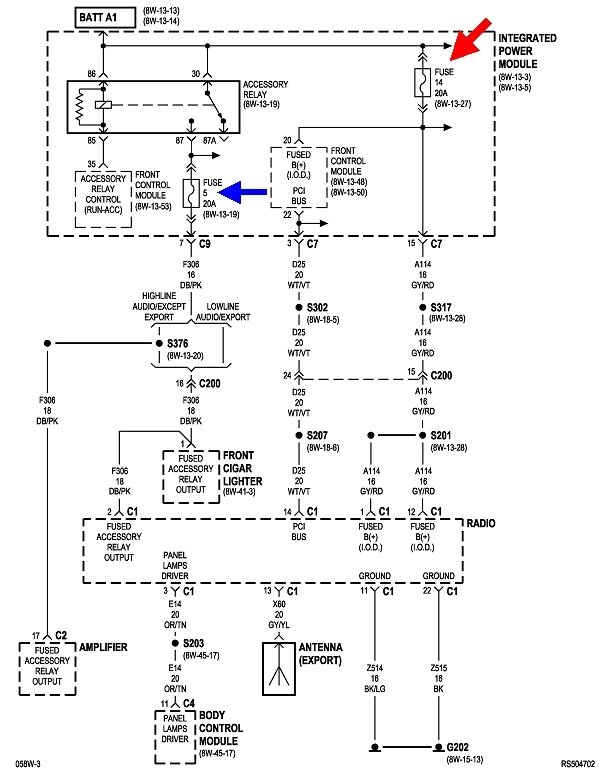
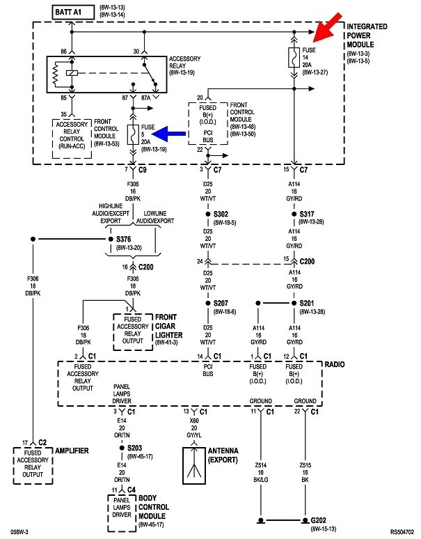
The only other thing I can suggest is to check the fuses. I've never worked on this radio model, but I can tell you that different models operate differently relative to blown fuses. There's typically two fused circuits. One comes from the ignition switch to turn the radio on, and one is for the station presets and clock memory. Fuse 14 is live all the time, so that would be the memory circuit.

With almost all radio models, you must have the switched 12 volts from the ignition switch for the radio to turn on. It's when the memory fuse is blown that the differences show up. Some radios will be totally dead. Some will turn on and appear to tune to different stations, but there will be no sound. Others will play normally, but when the radio's switch or the ignition switch is turned off, then back on, the clock will revert to 12:00 and the station presets will revert to those programmed in at the factory. There are also some common radios used at least through the 2003 model year that will play just fine, and maintain the station presets, even though the clock still goes back to 12:00. You'll find that model will still be on the last station after the battery is reconnected. I have one of those in my daily driver, '94 Grand Voyager. There are similar radio models with the rounded face for '96 and newer car models.

It is common for multiple fuses to blow when reconnecting the battery. That's due to the current surges from the computer memory circuits charging up, and doesn't indicate there's a problem.
Was this
answer
helpful?
Yes
No
Sunday, January 3rd, 2021 AT 3:01 PM
Tiny
KAWELLS04
  • MEMBER
  • 2 POSTS
The problem imt with my radio that and the navigation work fine. He problem is with the dvd player and tv screen.
Was this
answer
helpful?
Yes
No
Friday, January 8th, 2021 AT 9:30 AM
Tiny
CARADIODOC
  • MECHANIC
  • 34,481 POSTS
As I said, every model has different levels of performance when one of its fuses is blown. Some are totally dead. Some work normally except the station and clock presets are lost each time. On some, only some functions work.

It is very unlikely damage occurred to the radio simply from reconnecting the battery. If something did happen, the dealer will have to diagnose it. They'll start by checking the fuses. If they're all okay, the solution typically will involve replacing the radio.
Was this
answer
helpful?
Yes
No
Friday, January 8th, 2021 AT 6:09 PM

Please login or register to post a reply.