Sunday, May 21st, 2023 AT 6:44 PM
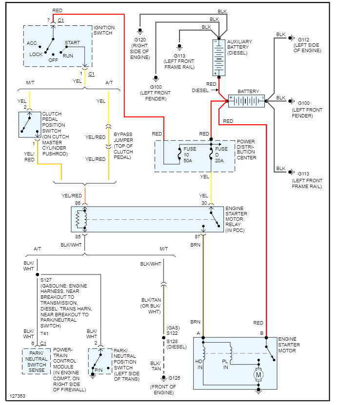
3500 Cummings 24 valve turbo diesel. I went out to go to work turned key and truck turned over slow like drained battery, tried again nothing. Replaced battery, cleaned terminals, nothing. Jumped with friend's diesel pick up nothing, with key all lights radio heater work nothing to starter. I crawled under with screwdriver started up drove to work everything worked fine except engine light on all time after work no start. So did screwdriver started up drove home 45 miles shout off no start no clicking nothing but if I turn the key on and jump with screwdriver starts up. Replaced starter 2 months ago checked relays and fuses under hood all good.



