Sunday, August 18th, 2019 AT 4:40 AM
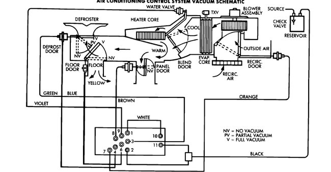
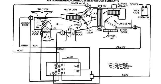
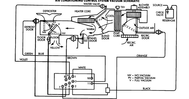
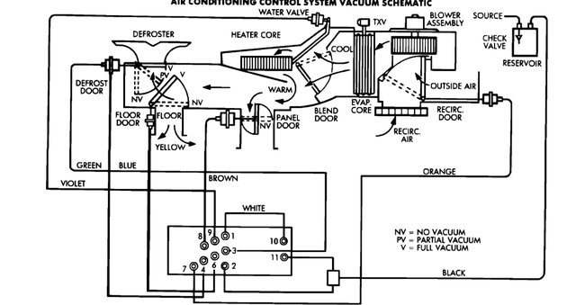
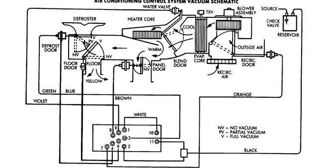
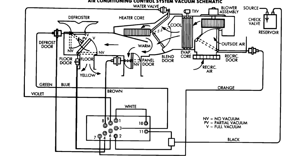
The vents will not change from defrost to the floor vents or the straight vents that will blow in your face. Do the interior air vents work off vacuum hoses or cables. What is causing my problem?



