Is there a way to disable my car to prevent it from being stolen

Tiny
LAVAE
  • MEMBER
  • 1988 ACURA LEGEND
  • 6 CYL
  • MANUAL
  • 200,000 MILES
I have the car listed above that has the ignition taken out of it and I lost the keys to the door so I cannot locket. I need to know how I can take something that’s easily accessible out of that car to prevent it from being stolen?
Saturday, May 23rd, 2020 AT 10:29 PM

5 Replies

Tiny
JACOBANDNICKOLAS
  • MECHANIC
  • 110,192 POSTS
Hi,

There really isn't anything easily accessible in the vehicle. You could pull the coil wire from the distributor under the hood (pic 1) and then plug it back in when you start it. But that's under the hood. You could pull fuse 13 in the fuse block that is for the starter. See pic 2.

Other than that, I'm not sure what to tell you. Let me know if you have other questions.

Joe
Was this
answer
helpful?
Yes
No
+1
Saturday, May 23rd, 2020 AT 10:59 PM
Tiny
LAVAE
  • MEMBER
  • 3 POSTS
Thank you so much for your time. Since I can’t lock my doors and taking a fuse why couldn’t a person just take the fuse next to that one? So I’m wondering if the car has room fuses the big ones under the hood?Would something like that disable it and the coil wire is pretty easy thing to fix or should I say figure out and does it matter as long as it the main coil?I am sorry for taking your time I appreciate that. Lavae:):)
Was this
answer
helpful?
Yes
No
Sunday, May 24th, 2020 AT 11:28 AM
Tiny
JACOBANDNICKOLAS
  • MECHANIC
  • 110,192 POSTS
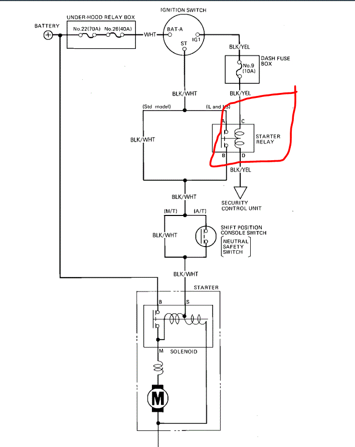
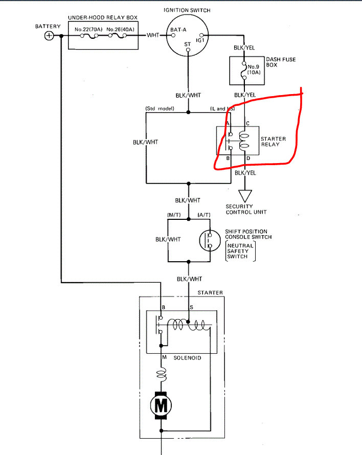
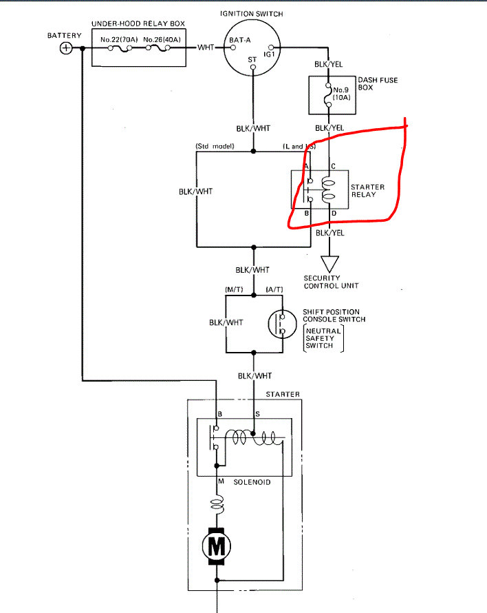
First, you are not taking my time. I'm glad to help. Okay, I see your concern as far as switching fuses. The only other thing I can suggest is if you wanted to pull the starter relay under the hood. See pic 1. If that is removed, the starter will not engage to start the vehicle.

If you remove the coil wire, unless someone has one with them, they really aren't going to get it to start.

One other thought. If you purchase a door lock cylinder from a salvage yard and switch it with the one in your door, then you could lock it. Honestly, I can't imagine it would cost more than 5 dollars from a salvage yard. It's just a thought.

Please feel free to let me know if you have questions. If I can help, I will.

Take care,
Joe
Was this
answer
helpful?
Yes
No
+1
Sunday, May 24th, 2020 AT 7:46 PM
Tiny
LAVAE
  • MEMBER
  • 3 POSTS
Thank you so much for the advice you have given me! See I’m an unlicensed driver and obviously I’m driving a car that I’m starting with a screw driver and I’m scared of it getting stolen that is why I wanted you to know I really appreciate your time you have spent giving me this information. You have a wonderful day:):) lavae
Was this
answer
helpful?
Yes
No
Monday, May 25th, 2020 AT 2:42 AM
Tiny
JACOBANDNICKOLAS
  • MECHANIC
  • 110,192 POSTS
You are very welcome. Please feel free to come back in the future if you have questions or need help.

Take care,
Joe
Was this
answer
helpful?
Yes
No
Monday, May 25th, 2020 AT 8:07 PM

Please login or register to post a reply.