HOME
ASK A QUESTION
REPAIR GUIDES
BECOME A MEMBER
LOG IN
Login with Facebook
OR
Remember me
NOT A MEMBER?
FORGOT PASSWORD?
CONTACT US
PRIVACY POLICY
TERMS AND CONDITIONS
☰
Home
Cadillac
Deville
Climate Control
Vent
Dash vents
CADILLACDAVE1
MEMBER
1999 CADILLAC DEVILLE
4.6L
V8
FWD
AUTOMATIC
180,000 MILES
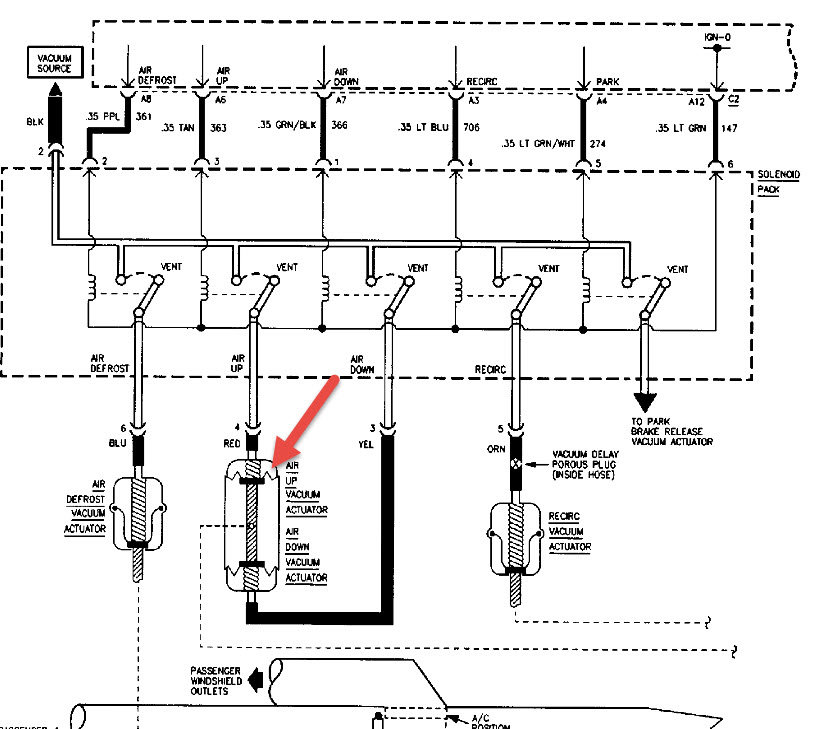
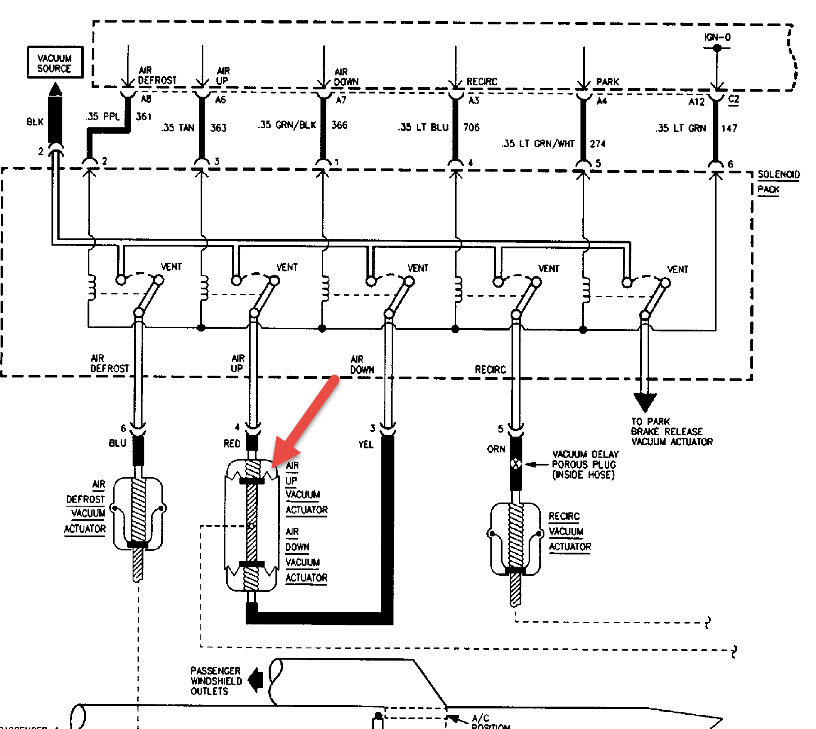
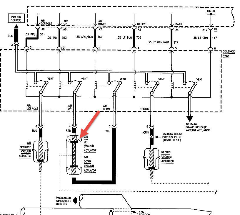
Heater or air conditioner functions properly, but blower only blows through floor vent or defroster. Wont switch to dash vents.
Tuesday, July 19th, 2016 AT 7:37 AM
1 Reply
HMAC300
MECHANIC
48,601 POSTS
Check for a vacuum leak or vacuum motor not getting vacuum to open to proper position it can start at control or engine or a hose.
Image (Click to make bigger)
Was this
answer
helpful?
Yes
No
+1
Tuesday, July 19th, 2016 AT 9:26 AM
Please
login
or
register
to post a reply.
Related Vent Content
1999 Cadillac Deville Locat Vents
99 Cad Deville Middle Air Vents Not Open. Defroster And Floor Are Blowing Air Where Is The Box That I Can Open The Middle Vents
Asked by
rdewsnap
·
1 ANSWER
1999
CADILLAC DEVILLE
Air Blows Through Floor And Defrost But Will Not Blow...
I Have Been Through All The Steps. I Fix All The Vacuum Lines And Took Apart The Sensor Switch To Manually Switch By Hand. But Air Still...
Asked by
Lawrence Gilmore
·
1 ANSWER
1999
CADILLAC DEVILLE
Need Help Getting Into Vent System
A Flapping Noise Happens On Startup In The Vents Then Flow Is Cutoff To The Upper Outlets When The Flapping Noise Stops. How Do I Get At...
Asked by
SHADETREE MECHANIC
·
4 ANSWERS
1 IMAGE
2003
CADILLAC DEVILLE
Air Vents
The Vents In My 1997 Cadillac Switch Dash To Defrost And Floor And Back Durring Ac And Heat Operation
Asked by
dale b
·
2 ANSWERS
1997
CADILLAC DEVILLE
2000 Cadillac Deville Air Vents Won't Open
I Have A 200 Deville Dhs And Get A Clicking Sound From Behind The Radio. It Clicks For About 30 Seconds And Then Stops. And The Air Vents...
Asked by
samcam
·
1 ANSWER
2000
CADILLAC DEVILLE
VIEW MORE
Ask a Car Question. It's Free!
Air Conditioner - Vacuum Down and Recharge
How to Find Low Side A/C Service Port
Air Conditioner Compressor Replacement