Thursday, January 2nd, 2025 AT 10:28 PM
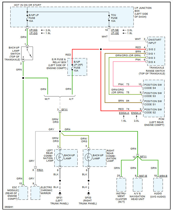
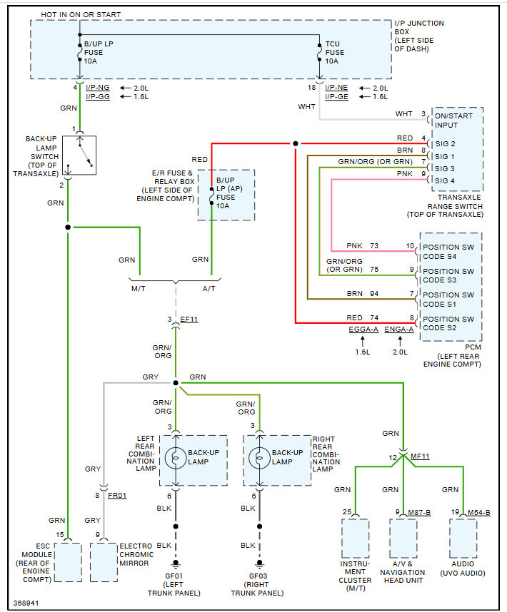
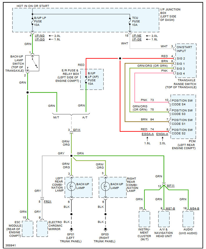
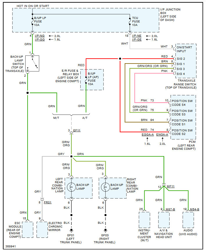
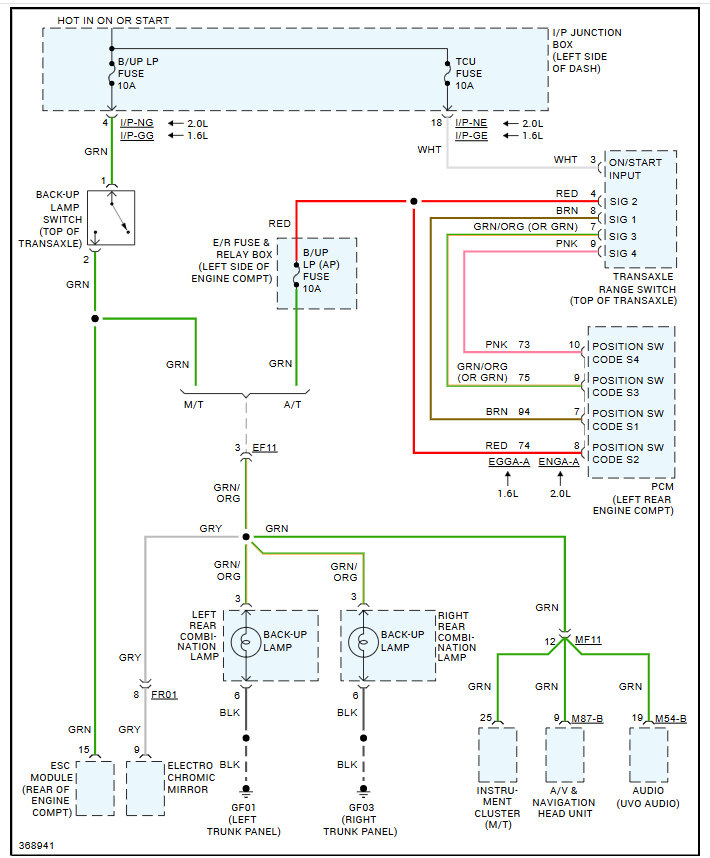
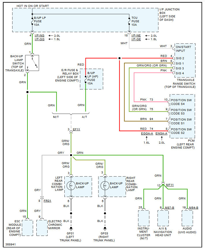
Hi, I was installing a backup camera on the vehicle listed above. I used a circuit tester after removing the bulb and touched both the power and ground of the bulb socket. I saw a spark and both reverse lights and the backup camera no longer work. I checked and replaced all 3 fuses for the taillights and backup lamp with no difference. I scanned the car with my Autel mk808 and didn't see body control module codes. This is a customer's car, please help. I should have used a multimeter but now I know that. I have a car lift. Would it be easier to rewire reverse lights to the reverse light switch and install an aftermarket mirror camera than trying to trace this? Are there any tools to trace this short more easily? Everything works except the reverse lights and I checked with a multimeter, no power behind the bulb. What would you replace or check first?
