Tuesday, March 17th, 2009 AT 3:37 PM
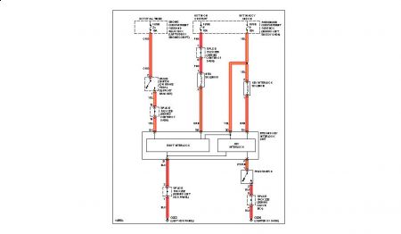
2000 Daewoo nubria No brake lights and wont shift out of park. Replaced the switch with 3 different ones but still no lights or shifting put of park unless I put the key in the slot next to the shifter


