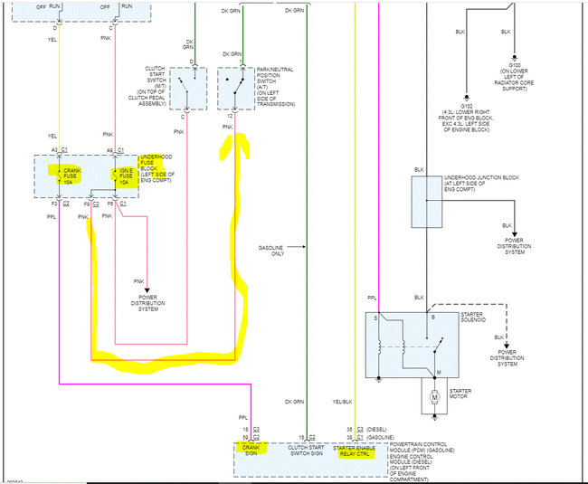
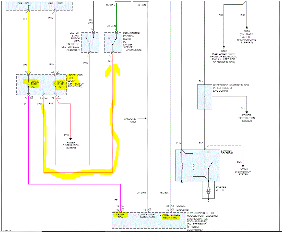
Wednesday, May 25th, 2022 AT 11:07 AM
Yesterday I changed the transmission in my truck, it's the same transmission it came out of the same year model truck exactly identical. I put everything back together, now my truck won't start. I checked the starter, all the lights are coming on my dash, but it's not even turning over. Can you please tell me what would be the problem?




