Where is the Crankshaft position sensor located?

Tiny
PEGGLEGGPETE
  • MEMBER
  • 2000 DODGE DAKOTA
  • 4.7L
  • V8
  • 2WD
  • AUTOMATIC
  • 192,340 MILES
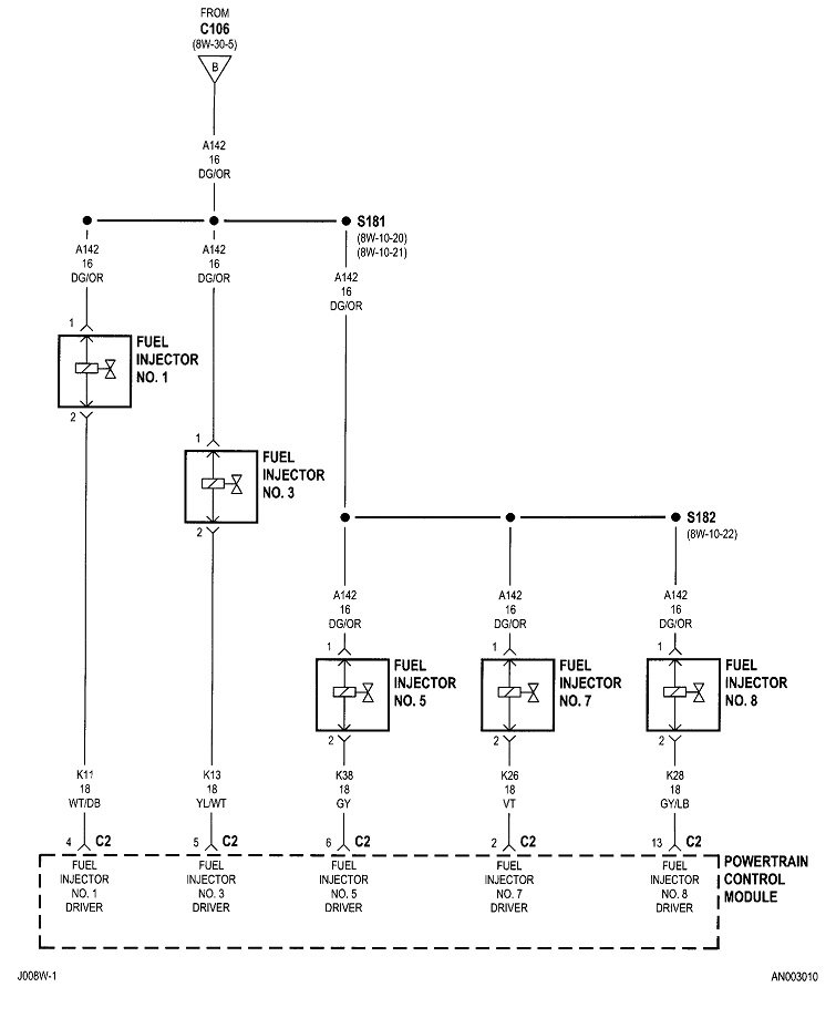
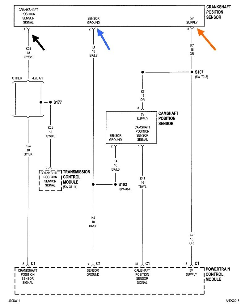
Can you tell me where the crankshaft position sensor and the camshaft position sensor are on the vehicle listed above 4 door with the 4.7 L motor? And the procedure to replace them. I got a Noid light setup would this cause the noid light to not blink at all meaning I guess no fuel or spark being delivered. Only tested #1 injector should have tried a couple more I guess from what I’ve read. The OBD2 reader says it’s the camshaft sensor circuit malfunction. Does that mean the camshaft sensor needs to be replaced? Or what exactly does it mean camshaft sensor circuit?
Friday, July 23rd, 2021 AT 12:09 PM

1 Reply

Tiny
CARADIODOC
  • MECHANIC
  • 34,490 POSTS
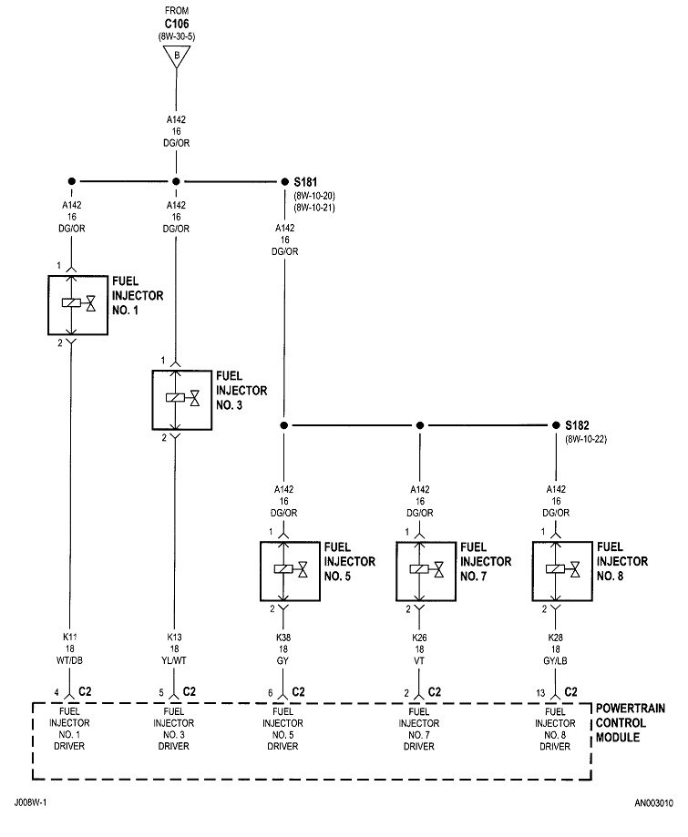
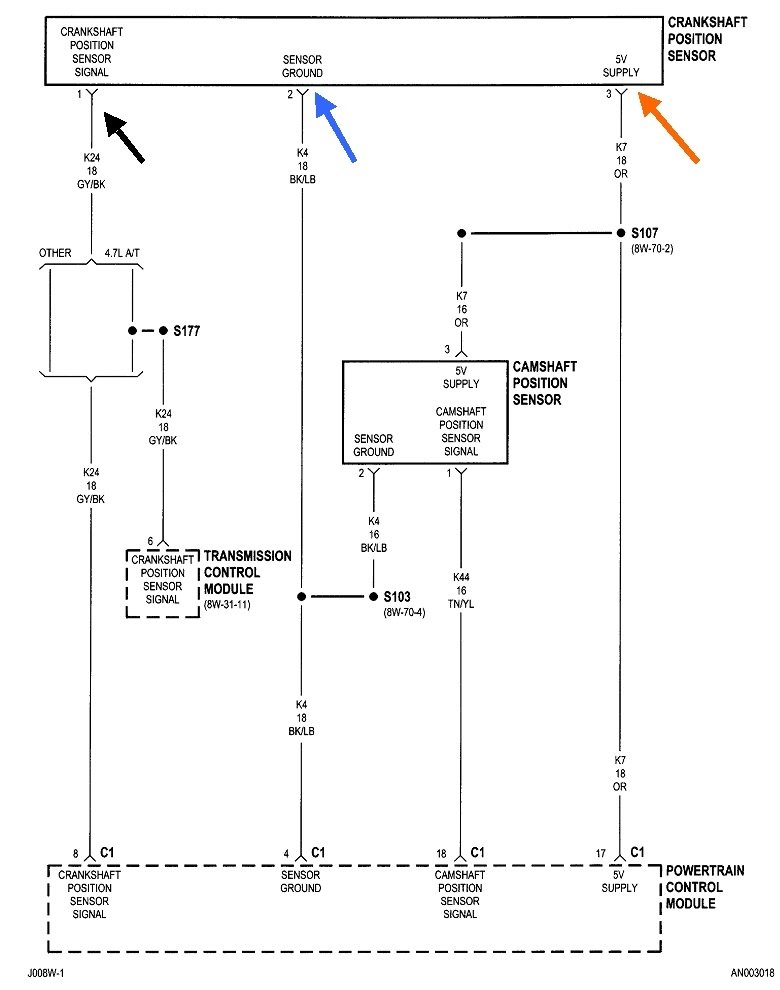
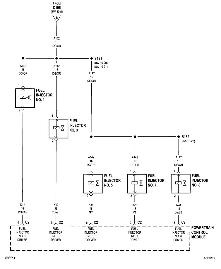
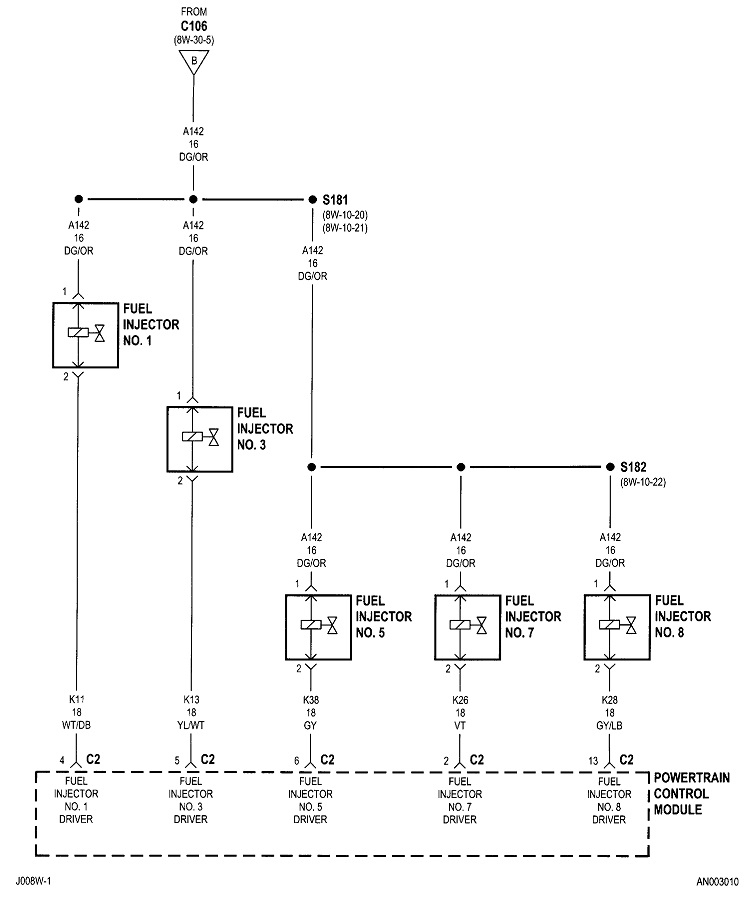
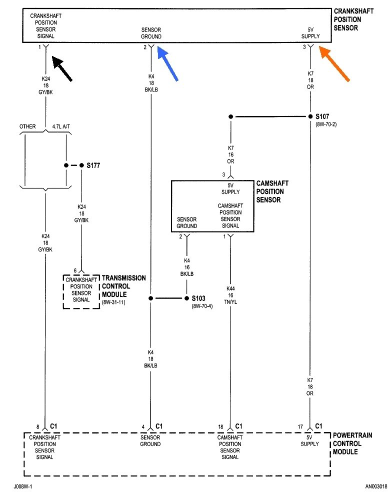
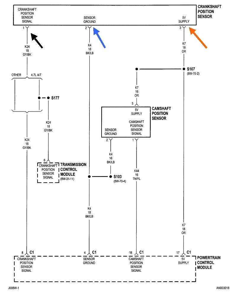
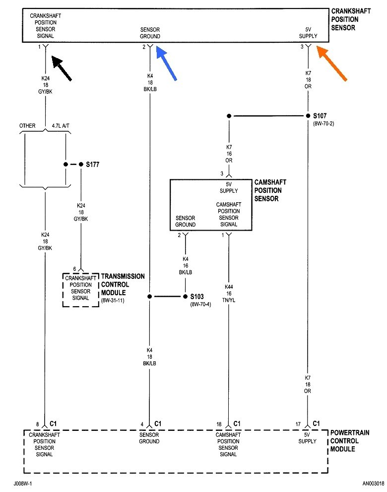
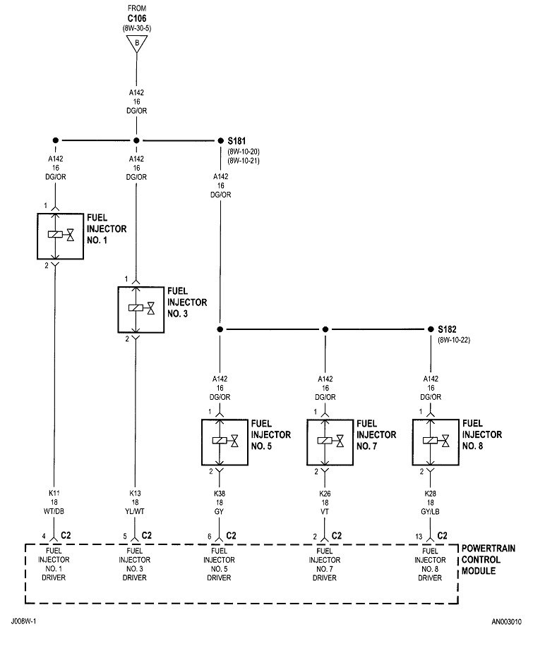
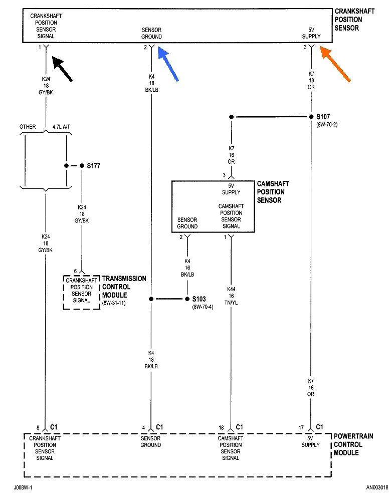
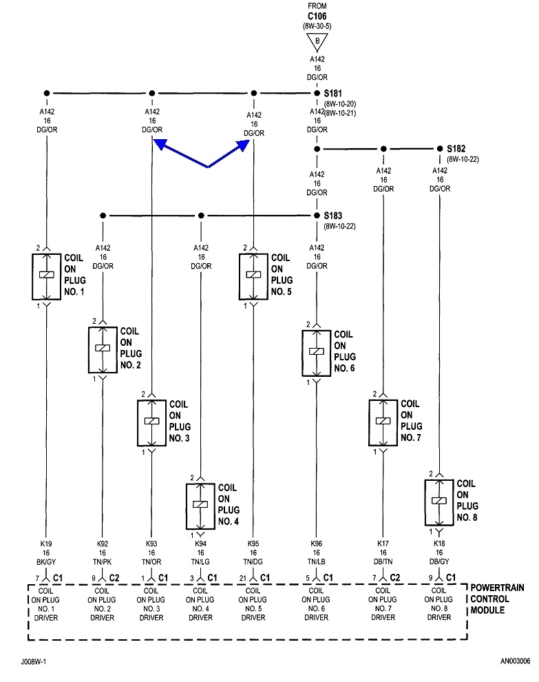
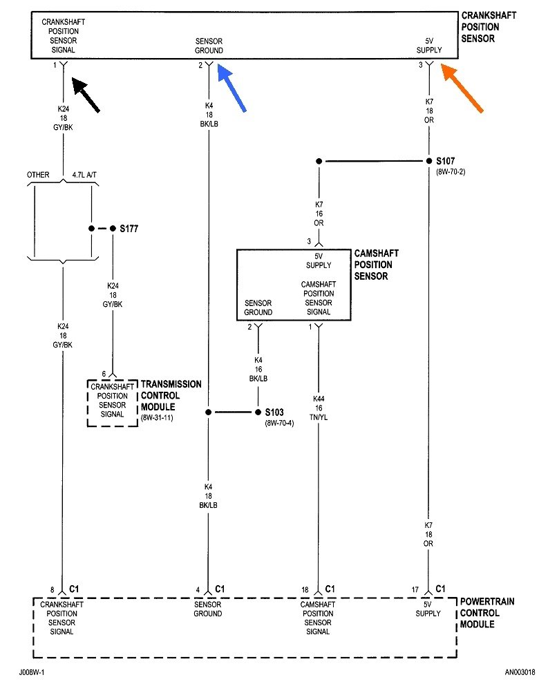
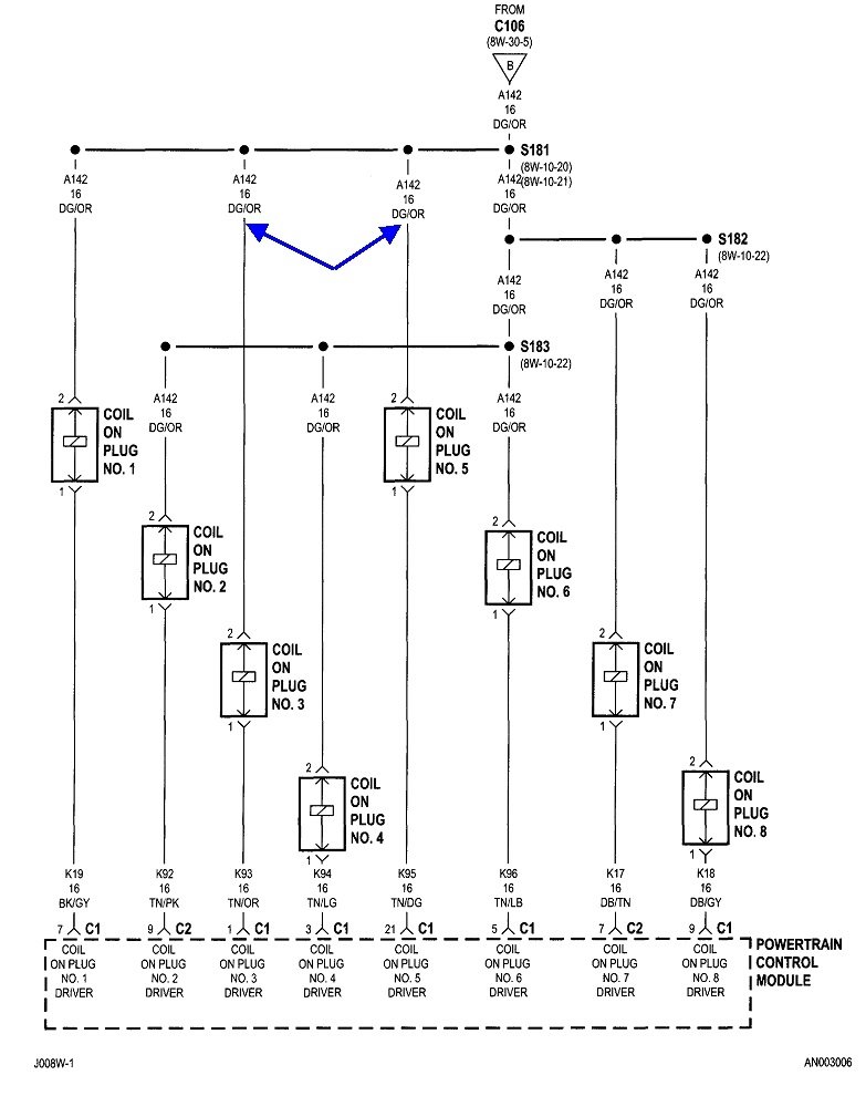
If you have a replacement sensor on hand, a quick test might be to just replace it and see if it solves the problem. When you have to buy one or wait for one to be delivered is when we do some tests first to rule out everything else first. Start by measuring the orange 5.0-volt feed wire at either sensor.

Next verify the sensors' ground circuit is okay. Expect to see 0.2 volts on that black / light blue wire. If there's a break in that wire, you'll find 5.0 volts on it at one or both sensors, depending on where that break is. The wires themselves actually don't cause a lot of trouble. After a failed sensor, the next best suspect is a corroded or stretched pair of mating terminals in one of the sensors' connectors.

Be aware it is also real common for either of these sensors on any brand of car to fail by becoming heat-sensitive, then they work again after cooling down for about an hour. They usually keep working as long as you're driving. Natural air flow keeps them cool. It's when you stop briefly with a hot engine, as in when stopping for gas, that engine heat migrates up to the sensors and causes one to fail. Based on the time it takes to cool down and start working again is the best clue that this is caused by the sensor itself, and not wiring or connector terminal problems.

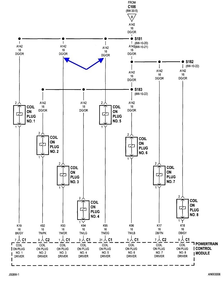
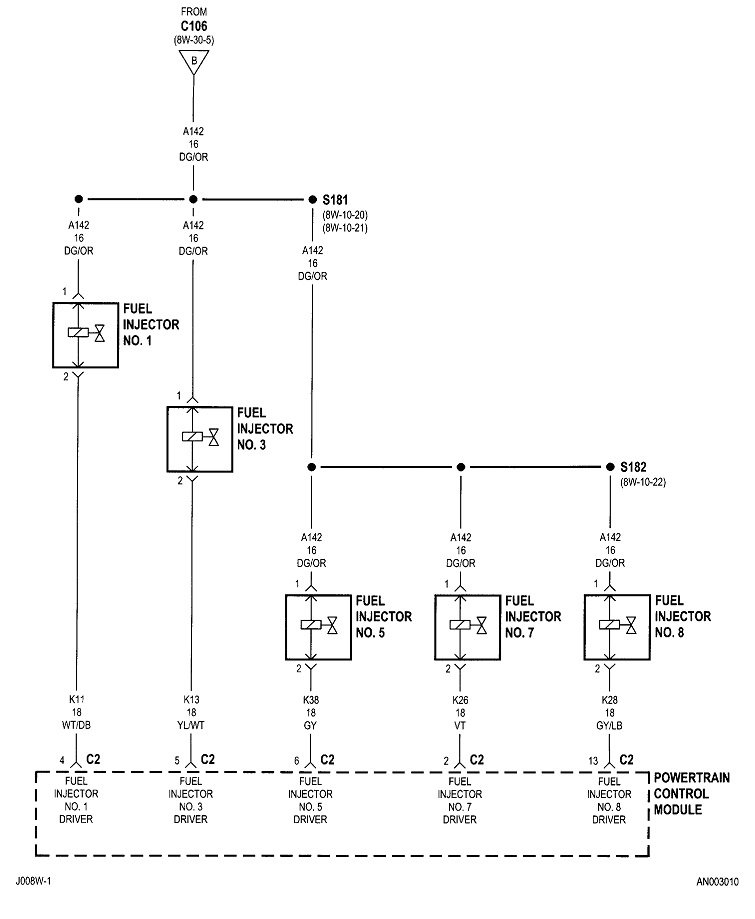
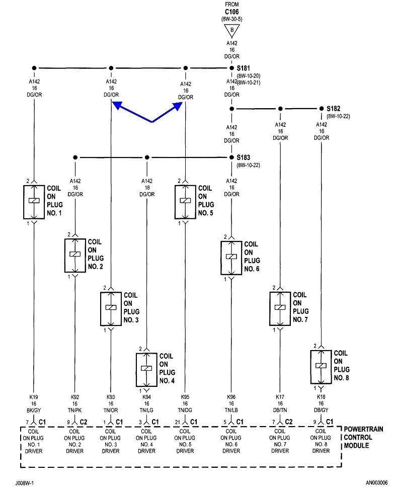
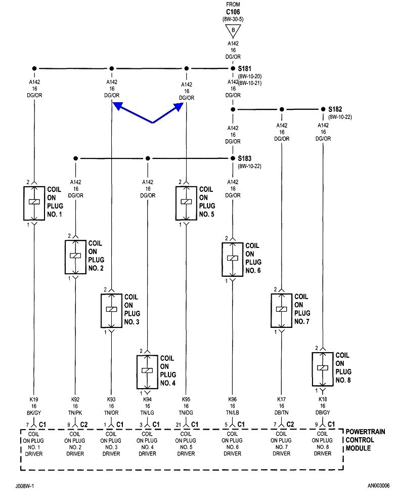
Check out the images (below). Please let us know what happens.
Was this
answer
helpful?
Yes
No
Friday, July 23rd, 2021 AT 2:42 PM

Please login or register to post a reply.