Crank Shaft position sensor replacement

Tiny
ETHNWLSN40
  • MEMBER
  • 1999 NISSAN PATHFINDER
  • 4 CYL
  • 2WD
  • AUTOMATIC
  • 85,000 MILES
I had a shop replace my crankshaft position sensor two times now but I’m still getting the same exact error code and issue.
Wednesday, January 5th, 2022 AT 10:16 PM

3 Replies

Tiny
SQM
  • MECHANIC
  • 6,383 POSTS
Hello,

Can you tell me some details of the issue you are experiencing?

https://www.2carpros.com/articles/symptoms-of-a-bad-crankshaft-sensor

Also, what is the code that you keep getting?

If the problem still exists, then the issue is something else. Many times, the issue can be triggered by related components.

Let me know.
Thank you.
Was this
answer
helpful?
Yes
No
Wednesday, January 5th, 2022 AT 10:21 PM
Tiny
ETHNWLSN40
  • MEMBER
  • 2 POSTS
The issues I’m having:

Engine misfires.
Stalls when idling.
Tends to misfire more when car warms up.

Error code I currently have:

P0335
Was this
answer
helpful?
Yes
No
Thursday, January 6th, 2022 AT 2:50 AM
Tiny
SQM
  • MECHANIC
  • 6,383 POSTS
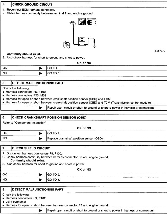
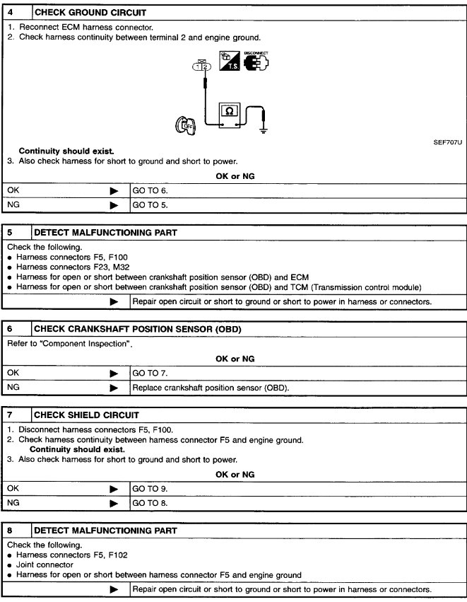
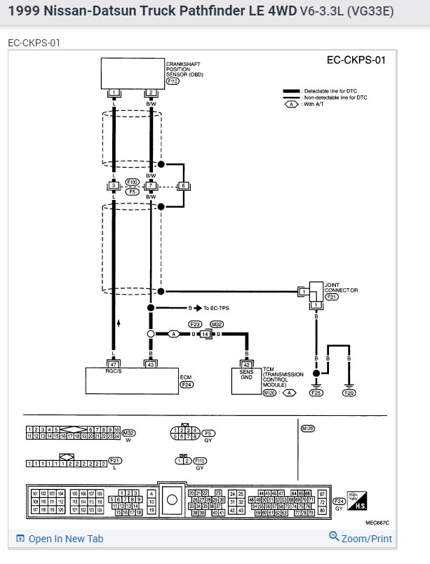
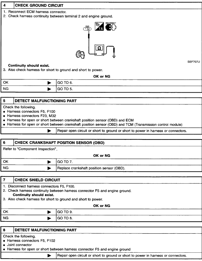
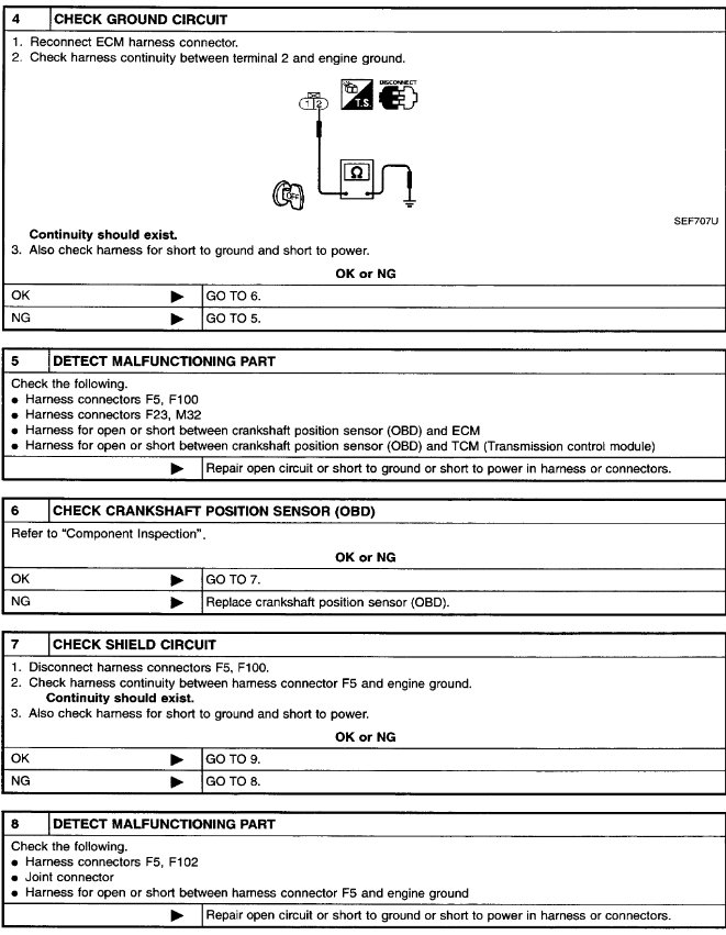
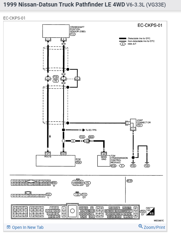
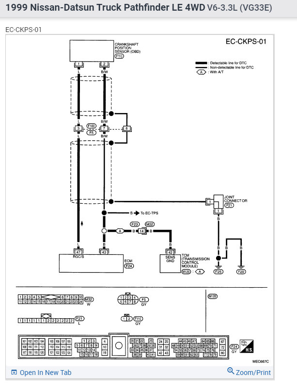
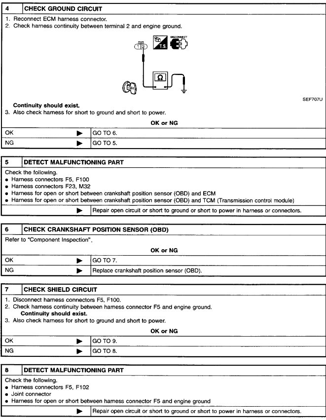
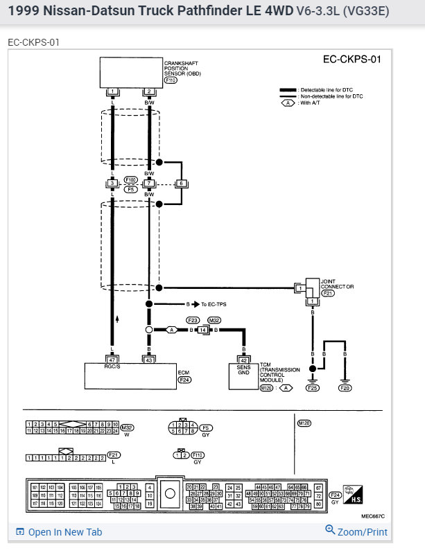
The code P0335 gets triggered when the ECM does not receive a proper signal from the crank sensor. It can be due to a sensor or faulty wiring. It can also be due to an issue with the ECM.

This will require a deeper dive to look at all the possibilities.

I have attached a trouble shooting guide for this code below. Go through this and that should narrow down the issue.
Was this
answer
helpful?
Yes
No
Thursday, January 6th, 2022 AT 11:53 AM

Please login or register to post a reply.