Friday, October 13th, 2023 AT 12:39 AM
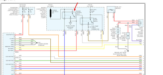
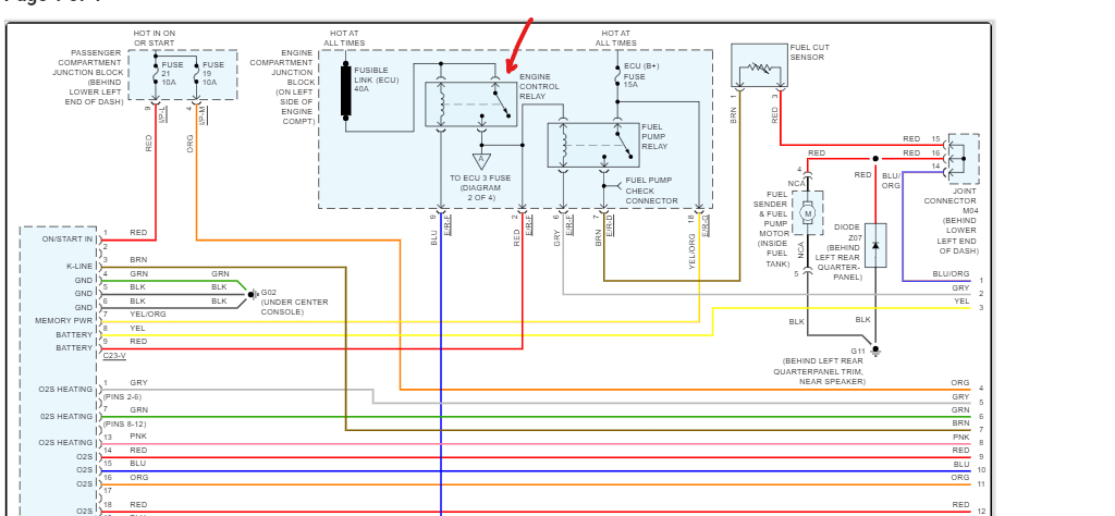
I have no power to my fuel pump no power to my fuel cut off switch and no power to 3 ECU fuses, two 20-amp fuses and one 10-amp fuse. What I need is a wiring diagram, can you help me are do you know what's wrong?




