Saturday, April 6th, 2019 AT 11:43 AM
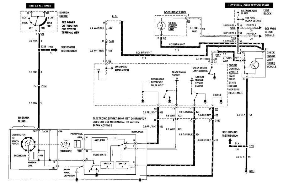
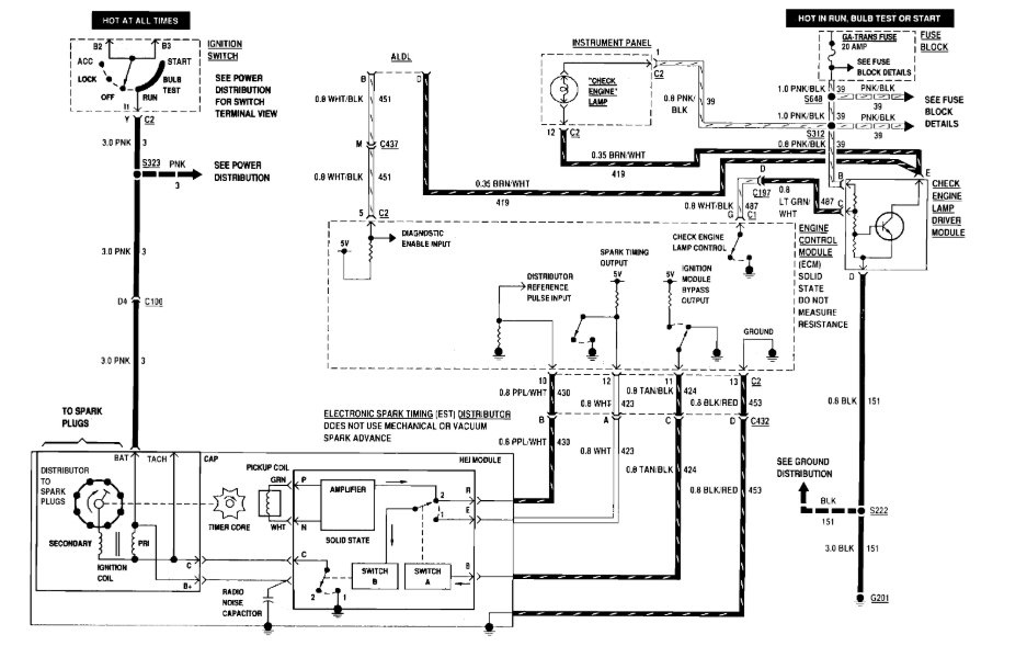
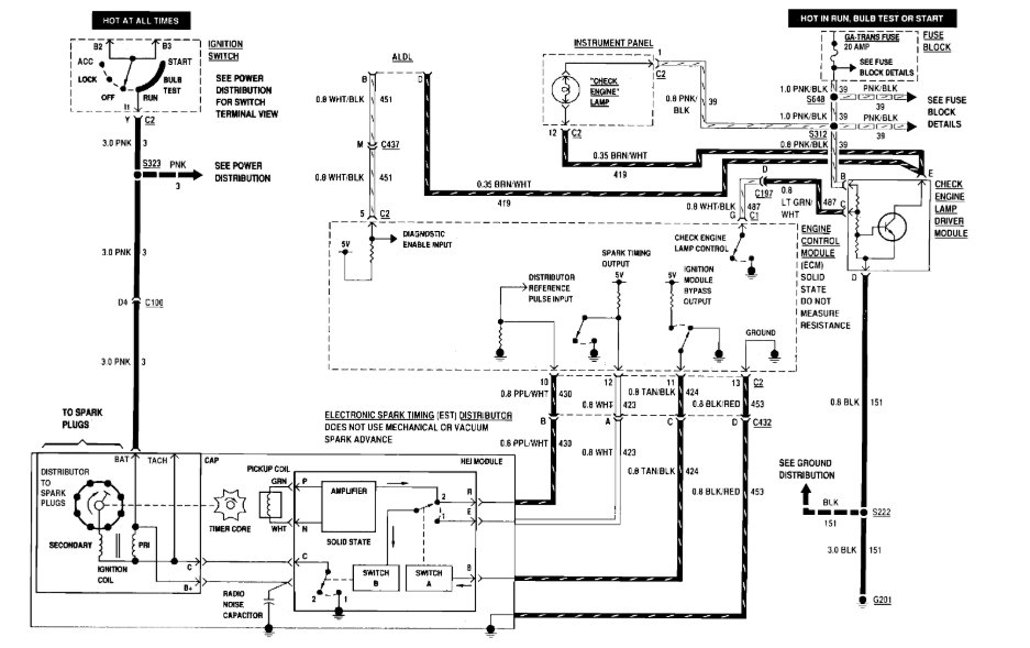
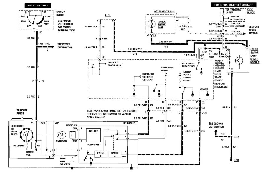
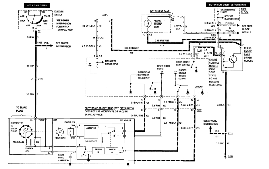
I replace the head gaskets on this car it did run before that's our town. Put it back together now I have no power at the distributor connections. I don't know if this means anything; while working on it the owner connected small lithium ion jump start battery to power up the interior of the car roll up windows check lights etc. Unbeknownst to me now that the car is back together I have no power at the distributor. I don't see any security lights on the dash, but the standard lights come on when the key is turned to the on position. The timing wasn't touched but the distributor cap rotor and spark plugs and wires were all replaced. What am I missing here?


