Tuesday, November 20th, 2018 AT 1:57 PM
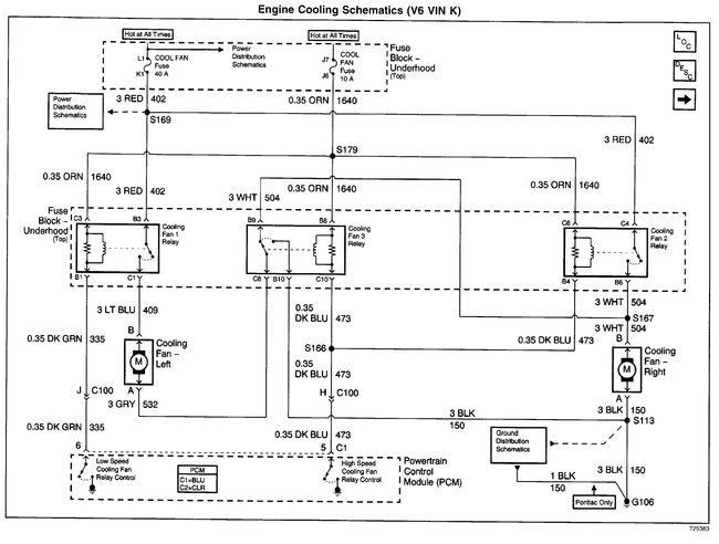
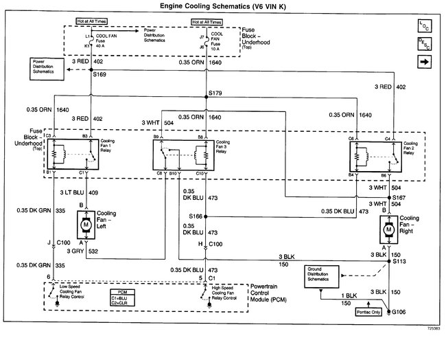
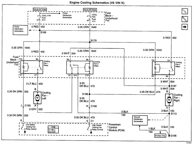
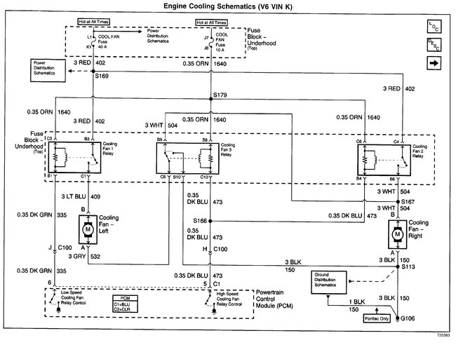
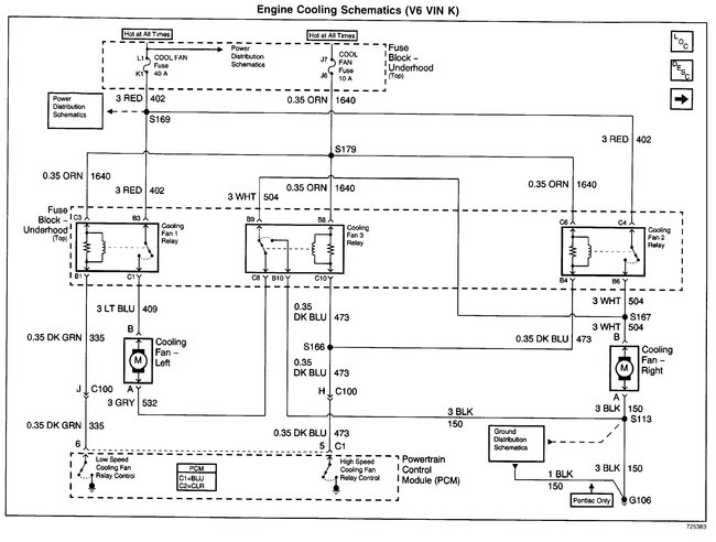
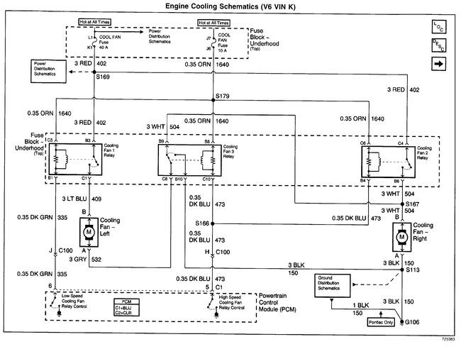
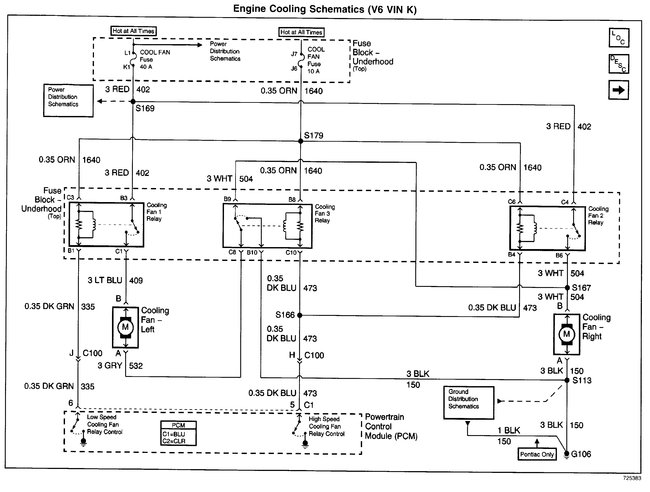
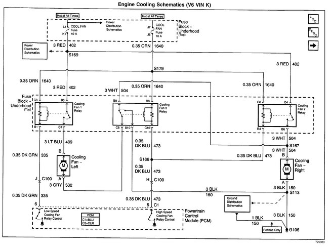
My temperature gauge went from reading to not and the fans kicked on. I replaced the thermostat and coolant temp sensor. And nothing. You start the car and the fans are running on high automatically with the gauge not registering. I pulled the fan control fuse and the stayed on same when I pulled the fan fuse. I pulled relays one by one starting at the front and nothing changed until relay closest to the windshield car shut off. I swapped the relays and it was the same. Any ides.




