Cooling fans do not turn on?

Tiny
SWEETHUSTLE1
  • MEMBER
  • 1993 CADILLAC ELDORADO
  • 4.6L
  • V8
  • 2WD
  • AUTOMATIC
  • 153,000 MILES
Can somebody give me a diagram of the color wires for the cooling fan sensor please?
Saturday, December 24th, 2022 AT 4:46 PM

2 Replies

Tiny
SWEETHUSTLE1
  • MEMBER
  • 2 POSTS
I mean relay sorry.
Was this
answer
helpful?
Yes
No
Saturday, December 24th, 2022 AT 4:50 PM
Tiny
JACOBANDNICKOLAS
  • MECHANIC
  • 110,194 POSTS
Hi,

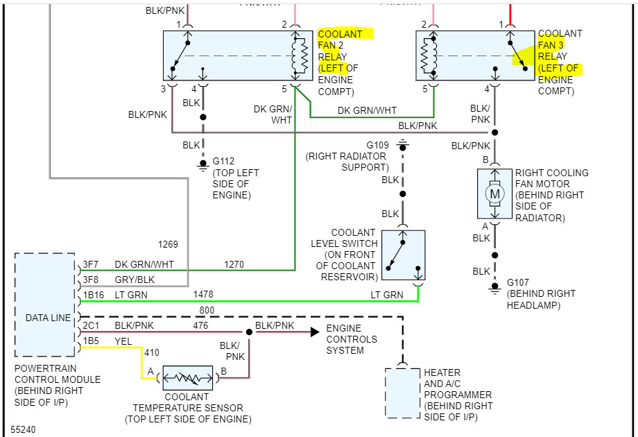
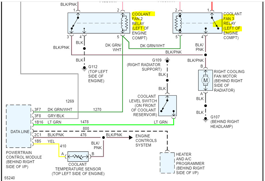
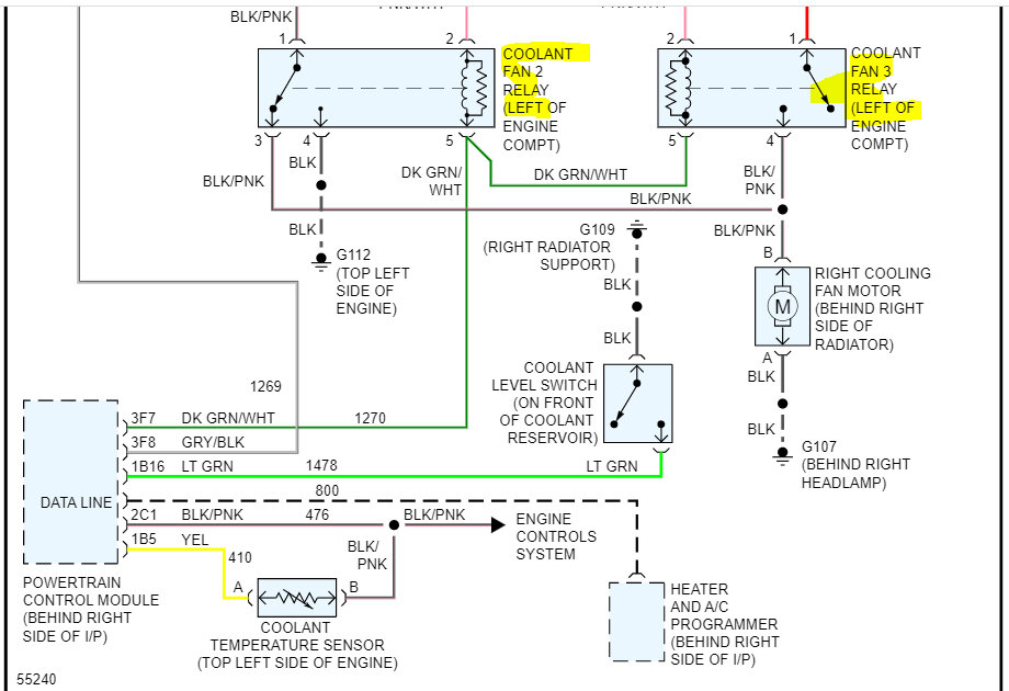
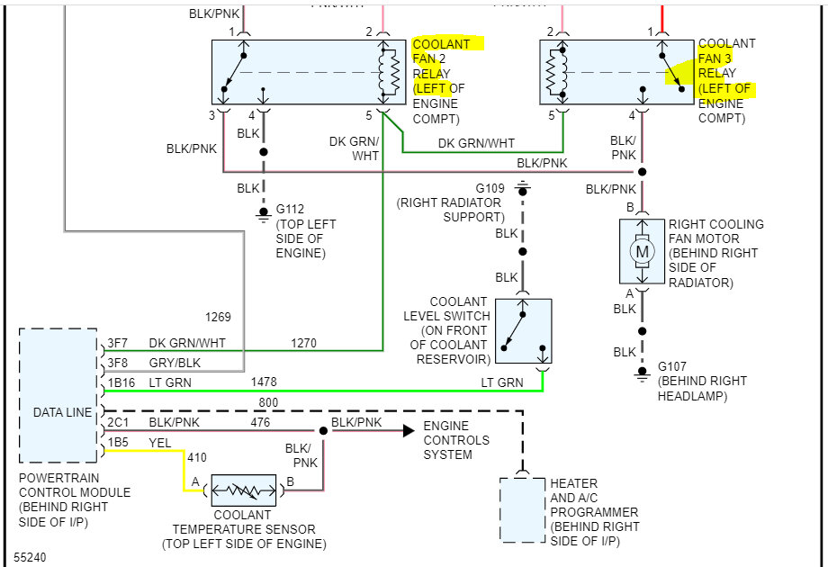
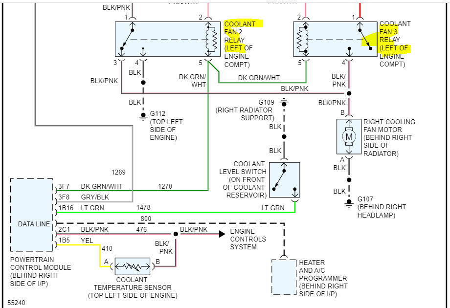
No problem whatsoever. LOL There are three relays that control the radiator cooling fan.

If you look below, I provided the entire wiring schematic for the radiator cooling fans. Take a look through them and let me know if they help or if you have other questions.

Take care and Merry Christmas,

joe

See pics below. Note: The schematic was only one page long. I cut it in half to make it readable for you. I overlapped the two pics so you can follow from one to the next.
Was this
answer
helpful?
Yes
No
Saturday, December 24th, 2022 AT 11:11 PM

Please login or register to post a reply.