HOME
ASK A QUESTION
REPAIR GUIDES
BECOME A MEMBER
LOG IN
Login with Facebook
OR
Remember me
NOT A MEMBER?
FORGOT PASSWORD?
CONTACT US
PRIVACY POLICY
TERMS AND CONDITIONS
☰
Home
Honda
Civic
Engine Cooling
Cooling Fan
Stays On
Cooling fan switch location
OSLGS
MEMBER
2006 HONDA CIVIC
1.8L
4 CYL
AUTOMATIC
79,000 MILES
My car is overheating, the fan comes on only when I turn on the AC. I am trying to locate the the cooling fan switch.
Tuesday, November 28th, 2017 AT 2:50 PM
4 Replies
PATENTED_REPAIR_PRO
MECHANIC
1,853 POSTS
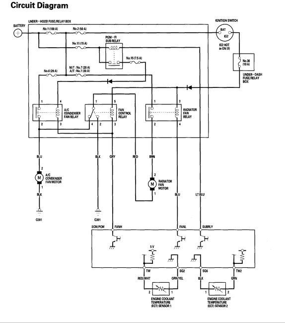
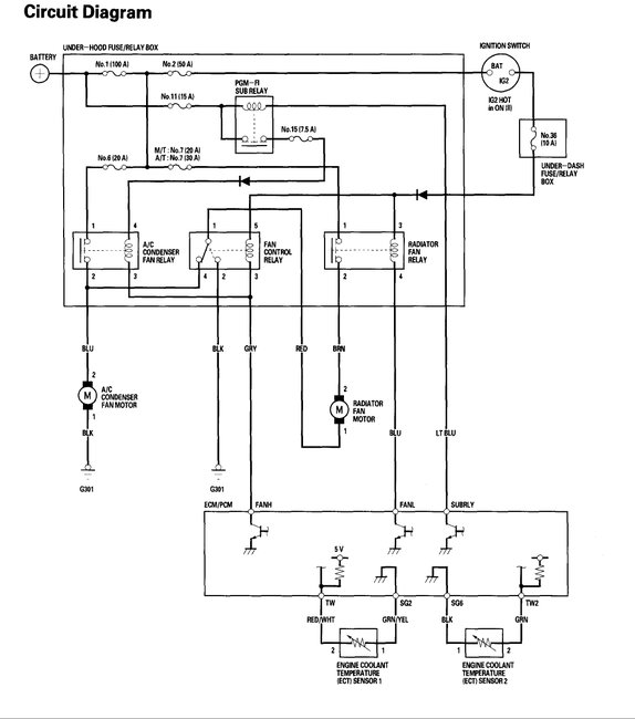
I see two engine coolant temperature sensors. Give me a moment to get their locations, but here is that wiring diagram.
Image (Click to make bigger)
Was this
answer
helpful?
Yes
No
Tuesday, November 28th, 2017 AT 3:02 PM
PATENTED_REPAIR_PRO
MECHANIC
1,853 POSTS
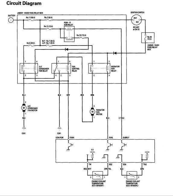
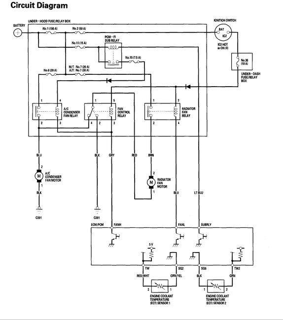
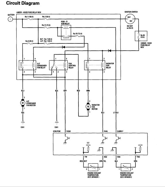
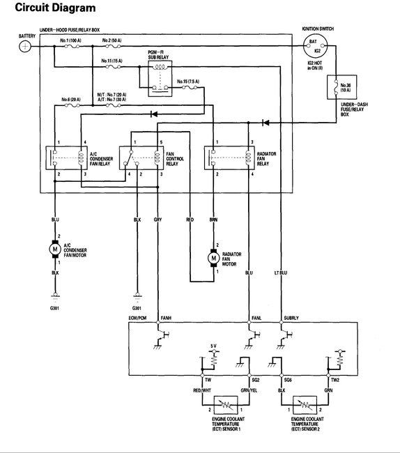
ECT 2 sensor is on the fan shroud and ect1 is on the engine a few inches from the end of the upper radiator hose. Here are some diagrams.
Images (Click to make bigger)
Was this
answer
helpful?
Yes
No
+12
Tuesday, November 28th, 2017 AT 3:06 PM
OSLGS
MEMBER
2 POSTS
Thank you very much. I think the diagrams will be very useful.
Was this
answer
helpful?
Yes
No
+6
Tuesday, November 28th, 2017 AT 3:15 PM
PATENTED_REPAIR_PRO
MECHANIC
1,853 POSTS
You are welcome.
Was this
answer
helpful?
Yes
No
+4
Tuesday, November 28th, 2017 AT 3:21 PM
Please
login
or
register
to post a reply.
Related Cooling Fan Stays On Content
1998 Honda Civic 1998 Honda Civic Cooling Problem
The Radiator, Radiator Temperature Cooling Switch, And Thermostat Have Been Replaced. The Coolant Is New, And The Engine Oil Doesn't Have...
Asked by
stuffnsuch
·
2 ANSWERS
1998
HONDA CIVIC
I Am Driving My Car And I See More Water In My Over...
I Am Driving My Car And I See More Water In My Over Flow It Go's To The Top An I Replaced The Thermostat Yesterday Cause It Was Stuck I Put...
Asked by
Anonymous
·
1 ANSWER
1994
HONDA CIVIC
When The Ac Is On, The Cooling Fans Come On But It...
When The Ac Is On, The Cooling Fans Come On But It Still Overheats
Asked by
Anonymous
·
1 ANSWER
2002
HONDA CIVIC
Civic Temperature Issues
I Own A 1992 Honda Civic Esi 1.6. The Car Has Aftermarket Air-conditioning Installed. (Genuine). For A While Now I've Been Having...
Asked by
jerry123
·
2 ANSWERS
HONDA CIVIC
1998 Honda Civic Radiator Cooling Fan
The Temperture Remains Midway On The Gauge But After A Lengthy Time The Cooling Fan Does Not Try To Run. I Checked The Voltage And It Has...
Asked by
wblasiar
·
4 ANSWERS
1998
HONDA CIVIC
VIEW MORE
Ask a Car Question. It's Free!